Технические науки
Электротехника и радиоэлектроника
Р.В. Бараненко, В.С. Тверезовский
Херсонский национальный
технический университет
ПРЕДПОСЫЛКИ
ПРОЕКТИРОВАНИЯ
МНОЖИТЕЛЬНО-ДЕЛИТЕЛЬНОГО
УСТРОЙСТВА
Постоянное развитие
средств измерений и контроля различных параметров изделий и процессов является
неотъемлемой частью научно-технического прогресса. В настоящее время
существенное влияние на методы построения измерительных систем оказывает
использование ЭВМ для обработки результатов измерений и управления различными
процессами [1].
Одной из основных
задач при разработке измерительных систем является повышение точности,
быстродействия и увеличение диапазона измеряемых величин.
Известны
множительно-делительные устройства, одно из них содержит усилитель мощности, оптрон
и дифференциальный усилитель, на входы которого подается первое из
перемножаемых напряжений, а второе и третье перемножаемые напряжения
подключаются к фоторезистивным делителям напряжения; фоторезисторы этих
делителей связаны с источником света оптрона, включенным на выходе
дифференциального усилителя. Однако это известное устройство не обеспечивает
высокой точности выполнения множительно-делительной операции в диапазоне
входных сигналов, что ограничивает область его применения. Наиболее близким
техническим решением является множительно-делительное устройство, содержащее
компаратор, один вход которого связан с первым входом устройства, второй и
третий входы устройства соединены соответственно с замыкающим и размыкающим
контактами входного переключателя, а выход устройства связан с замыкающим
контактом выходного переключателя, запоминающий элемент и блок управления. Это
известное устройство − сложно, поэтому надежность его низкая.
Целью работы является упрощение устройства и
повышение его надежности и точности. В предлагаемом устройстве [2] это достигается тем, что в него
введены управляющий оптрон и масштабный резистор, причем фоторезистор оптрона
одним выводом соединен с общим контактом входного переключателя, а другим
выводом соединен с первым выводом масштабного резистора и с общим контактом
выходного переключателя, который размыкающим контактом связан с другим входом
компаратора, выходом подключенного к входу блока управления, первый выход
которого соединен с управляющими входами входного и выходного переключателей, а
второй − через запоминающий элемент связан с катодом светодиода оптрона,
анод которого и второй вывод масштабного резистора соединены с шиной нулевого
потенциала.
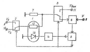
На рис. 1
представлена принципиальная схема описываемого устройства и приняты
обозначения: 1 − оптрон; 2 и 3
− соответственно входной и выходной переключатели; 4 − запоминающий элемент; 5
− блок управления; 6 − компаратор;
7 − масштабный резистор; 8, 9 и 10 − входы устройства; 11
− выход устройства.

Рис. 1 Принципиальная электрическая схема устройства [2]
Запоминающий
элемент 4 представляет собой емкость
с согласующим элементом, имеющим большое входное сопротивление и малое выходное
и необходимым для считывания напряжения с емкости и управления светодиодом
оптрона 1.
В
исходном состоянии входной 2 и
выходной 3 переключатели находятся в
таком состоянии, при котором на вывод фоторезистора 12 оптрона 1 подается
напряжение U3. По
команде, определяемой блоком управления 5,
на вход запоминающего элемента 4 с
блока управления начинает поступать изменяющийся сигнал, при этом через
светодиод 13 оптрона 1 протекает ток, величина которого
плавно увеличивается. Световой поток, получаемый светодиодом 13 оптрона 1, воздействует на фоторезистор 12
оптрона 1, плавно изменяя его
сопротивление.
Фоторезистор
12 оптрона 1 и резистор 7 образуют
делитель напряжения, на общей точке которого действует напряжение, равное
|
|
(1) |
где
и
−
соответственно сопротивление резистора 7
и фоторезистора 12 оптрона 1.
Величина
напряжения, определяемая выражением (1), тоже плавно изменяется. Это напряжение
прикладывается к входу компаратора 6,
на другой вход которого прикладывается напряжение
.
При
выполнении условия
|
|
(2) |
компаратор 6 задает импульс на блок управления 5, который прекращает подачу изменяющегося напряжения на
запоминающий элемент 4 и переводит
входной 2 и выходной 3 переключатели в другое состояние. При
этом к выводу фоторезистора 12
оптрона 1 прикладывается напряжение U2, а средняя точка делителя напряжения
через выходной переключатель 3
оказывается подсоединена к выходу 11
устройства. Запоминающий элемент 4
хранит напряжение, действующее на его входе в момент выполнения равенства (2).
На выходе 11 действует напряжение
|
|
(3) |
В
соответствии с равенством (2) уравнение (3) можно представить
|
|
(4) |
т.е. устройство выполняет
операции умножения и деления.
Блок
управления 5 обеспечивает
периодическое повторение цикла работы. На выходе устройства при этом появляются
импульсы, амплитуда которых определяется равенством (4).
Устройство
отличается высокой точностью при широком диапазоне входных величин.
Литература:
1. Тверезовський В.С.
Принцип здійснення гнучкого програмного керування елементами вимірювальних
систем за аналізом їх експоненціальних параметрів /В.С. Тверезовський,
Р.В. Бараненко //Вестник Херсонского государственного технического
университета. – 2003. – №2 (18). – С.297-301.
2. Авторское свидетельство СССР №546905 «Множительно-делительное
устройство». Автор: Тверезовский В.С. - М.Кл2. G06G9/00.
-
Опубл. 15.02.1977, Бюл. №6.