Технические науки/3.Отраслевое машиностроение.
Ермолаев В.А., Евтюхов
Р.В., Портянов И.Л.
ФГБОУ ВПО Кемеровский
технологический институт пищевой промышленности, Россия
Модернизация вакуумной сушильной
установки
В лаборатории ФГБОУ ВПО КемТИПП на кафедре «Теплохладотехника»
имеется вакуумная сушильная установки для обезвоживания пищевых продуктов,
схема которой представлена на рис. 1.

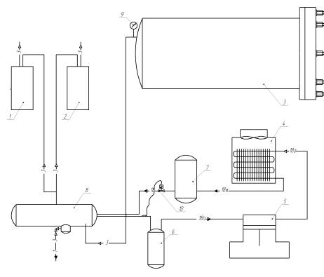
Рис. 1. Схема экспериментального стенда вакуумной сушильной
установки:
1, 2 – вакуумные насосы; 3 – камера сушки; 4 – конденсатор;
5 - компрессор; 6 – отделитель жидкости; 7 – ресивер; 8 –
десублиматор;
9 – вакууметр; 10 -
терморегулирующий вентиль
Продукт загружается в камеру сушки (3), после
чего включаются вакуумные насосы (1,2), понижающие давление в камере. Для удаления
влаги откачиваемого воздуха используется десублиматор (8), внутри которого
расположен змеевиковый испаритель холодильной машины. Внутри камеры сушки
имеются также инфракрасные лампы для досушивания продукта на последнем этапе
обезвоживания.
В рамках настоящей работы с целью уменьшения
габаритов установки и длины трубопровода между камерой сушки и десублиматором
была выполнена модернизация, результат которой представлен на рис. 2.


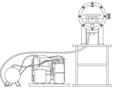
а б
Рис. 2. Внешний вид сушильной установки до (а) и после (б) модернизации
В результате модернизации удалось почти втрое
сократить ширину занимаемого пространства и повысить компактность
экспериментального стенда за счет установки холодильной машины и десублиматора
под камерой сушки. Это позволило также сократить длину трубопровода между
камерой сушки и десублиматором, что положительно сказывается на эффективности
работы всей установки в целом.
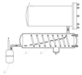
На рис. 3 представлена схема десублиматора до и
после модернизации.
Недостатком прежней схемы десублиматора (рис. 3а)
являлось намерзание влаги перед входом трубопровода в десублиматор, в
результате чего уменьшалось проходное сечение в соответствующем месте
трубопровода, что создавало дополнительное сопротивление и нагрузку на насос.
Кроме того, воздух проходил только через половину длины змеевика испарителя.
а б
Рис. 3. Схема десублиматора до (а) и после (б) модернизации:
1 – вакуумная камера; 2 – десублиматор; 3 – змеевик
испарителя;
4 – вакуумный насос
В результате модернизации была сокращена длина
трубопровода между камерой сушки и десублиматором до минимально возможного
расстояния (рис. 2.3 б) и изменилось место входа трубопровода в десублиматор.
Это позволило устранить такой недостаток как намерзание влаги в данном
трубопроводе и снизить нагрузку на насосное оборудование, поскольку
сопротивление в воздушном тракте было сведено к минимуму. Место соединения
трубопровода между десублиматором и насосом также было изменено для того, чтобы
отсасываемый воздух проходил через весь змеевик и влага вымораживалась более
эффективно.
Таким образом, в ходе проведенной работы удалось
повысить компактность и эффективность работы вакуумной сушильной установки за
счет более рационального расположения ее связующих элементов относительно друг
друга.