ÒÅÕÍÈ×ÅÑÊÈÅ ÍÀÓÊÈ/ 5.Ýíåðãåòèêà
Barbasova T. A., Zaharova A. A.
South Ural State
University, Russia
The thermal conditions modeling of the building blocks of the South Ural
State University's educational complex
The modeling object under
consideration is the blocks of the educational complex of South Ural State
University. These blocks include the educational buildings 3BC and 3A. The
facades of the buildings face different cardinal points, and this implies that
the degree of influence of environmental disturbances, such as solar radiation
and wind direction, differs for each point.
As of today, during the
modeling stage of thermal conditions it is customary to render building as a
single object of thermal interaction with environment, that is not to single
out minor premises in it, but to see it as a building in its complete
arrangement, or divide building on several major elements, according to the
character of existing heat exchange processes. This can be explained by the
fact, that for building modeling with regard to all its premises, and,
according to the existing heat exchange processes, it is necessary to have vast
processing power of modeling systems. Moreover, usually the same indoor
temperature is maintained in all premises of a building, and the temperature
difference does not exceed 2-5 Centigrades, thus one may neglect the heat
exchange rate between the rooms of
residential building.
The current research
considers the following division of the buildings under study: Building 3A is
divided according to its facades, its basements is divided separately; building
3C is divided according to its facades as well; building 3B includes lecture
rooms, hall and basements.
The general scheme of
building heat supply is shown on figure 1.
Set point Domestic Heating Plant model Heater model Heating system heat Indoor
temperature Heat accumulation model Building’s heat
losses Heat loss model Weather
conditions

Figure 1 -
Structured model scheme
Simulink pack,
which is the part of mathematical software package Matlab, has been used for
designing of heat supply model of blocks, including heat load and heating
system itself and the model of domestic heating plant with integrated control
system as well.
General view of
the design system model is shown on Figure 2. The model comprises several
building blocks: Buildings, heat supply system, weather data, additional heat
gains, graf (heat carrier delivery graphic of Chelyabinsk Heat Networks).

Figure 2 - General model view
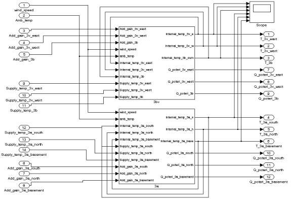
Figure 3 shows
the content of the block Building, which comprises model approximations of
researched buildings. Buildings in this model represent the heat load for heat
supply systems.

Figure 3 - Content of the block Buildings.
Inputs for
building model are comprised of Additional gains, Heat supply temperature from
supply system and weather data as well, which influence heat losses. On outputs
from block we get heat loss value, according to the changing of weather data,
indoor temperatures are calculated as well. Inner structure and equations, by
means of which mathematical model is designed, are of one type for each section
of researched buildings.
Each building is presented
as assembly of sections it comprises. Each section has its heat loss model,
according to geometric sizes of a section, system of heating equipment, which
receives heat carrier from domestic heating unit, and where indoor temperature
in premise is calculated. On appropriate inputs the increment of additional
gains (aggregate) is carried out. The additional gains originate as consequence
of presence of humans in premises, solar heat, heat gains from electrical
appliances. Therefore, the influence of these factors on indoor temperature is
traced.
Estimate of heat
loss is carried out for all enclosing structures of section, to which windows,
walls and ceilings belong. These heat losses are summarized for each section of
researched building. Thus, considering infiltration and wind velocity
adjustment, we get the comprehensive idea of crucial building's heat losses
data.
Window openings have maximum
heat loss potential because its thickness is rather small. Looseness in
construction of walls and ceilings affect heat loss potential considerably.
Thermal imager
snapshots indicate the heat loss value. Figure 4 shows what constructions have
the highest thermal conductivity, and, thus, lose heat more intensively.


Figure 4 - Eastern facade of building 3B.
The modeling of
thermal processes of building blocks with various geometric characteristics and
geographic points has been carried out within the framework of this project.
The time range equals to two full days, which is enough for demonstration of
the operating conditions of heat supply system. The weather conditions are
chosen for the period with mean ambient temperature of -8 Centigrade, as well
as with significant degree of solar irradiation (March).
These conditions
of modeling indicate the efficiency of application of control algorithms on the
particular heat unit. Thus, mean indoor temperature of heated premises is taken
into account apart from generally accepted outdoor temperature feedback.
Figure 5 - Diagrams of indoor temperature in all control sections of
researched buildings.
As is clear from
Figure 5, control system maintains required temperature in all control sections
of researched buildings. Initial temperature for all sections - 20 Centigrade
above zero. The duration of heating-up of the premises to desired values is
determined by various buildings characteristics and its sections.
Therefore, within
the framework of this project the model of thermal processes in buildings,
which takes into account the interaction of thermal currents, has been
designed. This simulation model has been used for working off the operation
conditions of heat supply systems.
References
1. Potapenko, A. N. Automated control of processes of centralized heat supply
of distributed building block with regard to modeling of these processes / A.
N. Potapenko, A. O. Yakovlev, E. A. Potapenko, A. S. Soldatenkov. - Belgorod:
BGTU Publishing House of V. G. Shuhova, 2007. - p. 13.
2. Schneider, D. A. Automated system of dispatching control of buildings heat
supply on the basis of field technologies / D. A. Schneider // Vestnik SUSU
Series "Computer-aided technologies, managing, radionics". – 2008. -
issue 17. – p. 23-28.
3. Chistovich, S. A. Automated systems of heat supply and heating // S. A.
Chistovich, V. K. Averianov, Yu. A. Tempel, S. I. Bykov. - Leningrad:
Stroiizdat, 1987 - p. 248.