УДК 622.995;621.36(083)
Грузия
Г.К.Кохреидзе, д.т.н.,профессор, Тбилиси
Д.П.Лаошвили, д-р техн.наук,профессор,
Ш.А.Пхакадзе, академический доктор энергетики
и
электроинженерии.
Грузинский технический
университет
Научно-инженерный центр
электроэнергетики
РЕГУЛИРОВАНИЕ И УПРАВЛЕНИЕ
ПЕРЕХОДНЫХ ПРОЦЕССОВ ПРИ ПАРАЛЛЕЛЬНОЙ РАБОТЕ СОЛНЕЧНЫХ ФОТОЭЛЕКТРИЧЕСКИХ СИСТЕМ
И СЕТИ ПЕРЕМЕННОГО ТОКА
Предлагается полнaя структурная схема единой преобразовательной системы
солнечного элемента, аккумуляторной батареи, преобразователя постоянного тока, инвертора
напряжения на транзисторах ведомой сети
трехфазного переменного тока. Установлены алгоритмы регулирования и управления
процессов с применением коммутационных функций электрических величин.
На основании напряжения холостого
хода и тока короткого замыкания солнечного элемента, разложения функции в ряд
Тейлора и интерполяционной формулы Лагранжа получено уравнение вольтамперной
характеристики солнечного элемента в виде квадратного трехчлена в зависимости
от основных параметров цепи.
It is offered the full block diagram of
single conversion system of solar cell, an accumulator battery, the direct
current conversion. voltage inverter on crystal triode driven by the network of
three-phase of alternating current. Algorithms of regulations and managements
of processes installed with application of switching function of electrical
quantity.
On the basis of experimental data, function
decomposition expansion of Taylor and interpolation formula of LaGrange, it is
received the square control of voltage-current characteristic of asolar cell,
depending on network parameters.
В работе представлено
регулирование и управление режимов при совместной работе солнечных
фотоэлектрических станций (СФЭС) и сети трехфазного переменного тока (СТПТ)
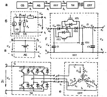
(рис.1) [3,5,7]. Применяется преобразователь постоянного тока (ППТ) (рис. 1,г),
который состоит из: транзисторов VT1,2; диодов VD1,2,3; конденсаторов С1,2,3 и L1 дросселя. Трехфазный инвертор (ТИ) (рис.1,д) представляет собой мостовое
соединение транзисторов VT3¸VT8, на выходе которого с сети переменного тока (СПТ) получены
электромагнитно совместимые фазные напряжения UA, UB, UC и токов iA, iB, iC. На рис. 1,е показаны условные
направления фазных токов и напряжения с учетом индуктивностей сети LA, LB, LC и э.д.с. еА, еВ,
еС. ППТ представляет собой недиссипативную буферную цепь [5].
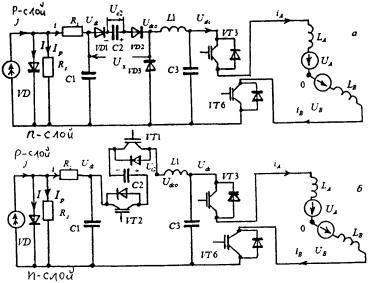
Частота переключения f0 транзисторов в ППТ в n0 раз больше частоты СТПТ f0=n0fc. Частота переключения
транзисторов VT3¸VT8 в ТИ равна fc. Транзисторы VT1,2 ППТ (рис.2) закрыты от t=t0=0 до t=t1 и от t=t2 до t=t3; открыты от t=t1 до t=t2 и от t=t3 до t=t4. При этом в СПТ от t=t0 до t=t2 ток проходит в А, В фазах, а от t=t2 до t=t4 - в А, С фазах (рис. 2,з).
На транзисторах VT1,2 импульсы управления UYVT1,2 подаются согласно чередованию, показанному на рис. 2,б.
С такой же частотой происходит процесс заряда и разряда конденсатора С2.
Соответствующая коммутационная функция rC2(t) токов заряда и разряда
конденсатора С2 показана на рис. 2,в.
Ó Кохреидзе Г.К., Лаошвили Д.П., Пхакадзе Ш.А., 2011

Рис. 1. Структурная и
принципиальная электрические схемы элементов единой преобразовательной системы
(ЕПС)
Верхние положительные
прямоугольные импульсы соответствуют существованию зарядного тока конденсатора
С2, а отрицательные прямоугольные импульсы - существованию разрядного тока.
При UYVT1,2 =0 имеем rC2(t)=1, а при UYVT1,2=1имеем rC2(t)=-1. Таким образом, rC2(t)=
= 1-2 UYVT1,2
и Ux=Udc×rC2(t) [3].

Рис. 2. Волновые диаграммы и
коммутационные функции электрических величин ЕПС
Формула напряжения Udc0 согласуется с формой
коммутационной функции Ф(t), а его мгновенные значения
вычисляются так:
Udc0 = Udc× Ф(t) = 2Udc× UYVT1,2 .
Во-вторых, имеем выражение:
Udc0 = Udc+rC2(t) × UC2(t) = Udc×Ф(t).
В трехфазном инверторе для
обеспечения закона переключения транзисторов VT3¸VT8 принимаем соответствующие расположения импульсов управления (рис. 2,е).
Закон изменения коммутационных функций rA(t), rB(t), rC(t) фазных токов ТИ показан на рис.
2,ж. Эти коммутационные функции принимают значения единицы в течение 2p/3w времени, а нулевое - в течение p/3w времени.
Как видно из рис. 1 и 2, в
течение одного периода изменения фазных величин СПТ число режимов определяется
как: m0=2n0, где n0 - число переключения транзисторов VT1,2 в течение полупериода изменения фазных величин СПТ. В нашем случае
получается n0=6; m0=12 и f0=300 Гц.
Топология расчетных схем для всех
нечетных режимов структурно одинакова, фиксируются последовательные соединения VD1,2 диодов и конденсатора С2 (рис. 3,а). Аналогично для
всех четных режимов расчетные схемы одинаковы, фиксируются последовательные
соединения VT1,2 транзисторов и конденсатора
С2 (рис. 3,б). Во всех режимах работы происходит переключение силовых VT3¸VT8 транзисторов СИ и фаз СПТ по законам коммутационных
функций rA(t), rB(t), rC(t) (рис. 2,ж).
В результате исследования влияния
различных условий на выходные характеристики солнечного элемента в уравнение
солнечного элемента были включены три дополнительных параметра [4,6]: A, RS и Rp (рис.1,б)
(1)
где А - диодный коэффициент, принимающий значения от 1 до
5; RS - последовательное сопротивление
солнечного элемента; Rp - шунтовое сопротивление
солнечного элемента; i- выходной ток солнечного
элемента; J - фототок, протекающий через p-n переход; I - обратный ток насыщения; Udc - выходное напряжение солнечного
элемента; К - коэффициент Больцмана; Т - абсолютная температура; е - заряд
электрона; K0=e/AKT [1,2] .
Сумма Udc+iRS в уравнении (1) представляет
собой диодное напряжение UД, подающееся на самый солнечный
элемент. Если направление тока в модели солнечного элемента принять таким, как
показано на рис. 1,б, тогда UД=Udc+iRS. Если же направление тока
обратное, то знак в выражении изменится, т.е. UД=Udc - iRS. Все параметры солнечного элемента изменяются с
изменением температуры, интенсивности освещения и степени радиационного
повреждения, и очень трудно измерить параметры I,A,RS,Rp во всех диапазонах.
Из (1) определим Udc:
(2)
Подставляя в уравнение (1)
отдельно i=0, Udc=Udc×xx и Udc=0, i=iK.3, получаем уравнения холостого хода и короткого замыкания, решение которых
относительно I,J дает:
(3)
где b= -1+exp(K0Udc. xx);
C=[1-RpiK3/Udc.xx]/[exp(K0iK.3RS)-exp(K0Udc.xx)]
.
(4)
Подставляя (3) в (2), после
преобразования получаем уравнение вольтамперной характеристики солнечного
элемента в относительных единицах [4]:
(5)
где
(6)
При разложении в ряд Тейлора
второго члена правой стороны уравнения (5) и учитывая только первый трехчлен
разложения, получим [3]:
(7)

Рис. 3. Топология расчетных схем
для нечетных (а) и четных (б) режимов работы единой преобразовательной системы
Из (7) при холостом ходе имеем:
i* =0,
(8)
при коротком замыкании имеем:
(9)
Решая уравнение (7) относительно
,
для интервала 0<i*<iK.3, получаем:
![]()
. (10)
Для мощности солнечного элемента
имеем:
. (11)
Для упрощения анализа допускаем,
что Rp=RS. Это даст a=1.
Из (11) при условии dP*/di*=0 получаем уравнение
относительно оптимального значения тока нагрузки солнечного элемента
:
(12)
где
(13)
Решая (12) относительно
, получаем оптимальное значение тока нагрузки солнечного
элемента,при котором мощность достигнет максимального значения
. (14)
Учитывая (14) в (10) для
оптимального значения напряжения
получаем:
. (15)
На основании экспериментальных
данных в предлагаемом солнечном элементе заданными являются напряжение
холостого хода Udc.xx и ток короткого замыкания iK3. С учетом этих данных из (4), (6) определим эквивалентные коэффициенты a,b,c,d,m0,m1,m2, оптимального тока
и напряжения
.

Рис. 4. Вольтамперная
характеристика солнечного элемента:
1 - квадратная; 2 - линейная
Таким образом, имеем координаты
трех характерных точек M1(0;1), M2(
;
), M3(1;0) (рис.4) вольтамперной характеристики. На основе координат трех
характерных точек М1,М2,М3 и формулы Лагранжа
интерполяция вольтамперной характеристики
функции дает аналитическое выражение:
, (16)
где
. (17)
Если при разложении в ряд Тейлора
второго члена правой стороны уравнения (5) учесть только первый двучлен и произвести аналогичным путем анализ,
соответственно получим:
(18)
Уравнение (18) дает возможность
построить линейную вольтамперную характеристику солнечного элемента (рис. 4, кривая
2).
Таким образом, в результате проведенной
работы предложена полная структурная схема единой преобразовательной системы
солнечного элемента - сети трехфазного переменного тока; установлены алгоритмы
регулирования и управления процессов; получены квадратное и линейное уравнения
вольтамперной характеристики солнечного элемента и определены оптимальные
значения напряжений и тока нагрузки.
Список использованной литературы
1. Андреев В.М. Фотоэлектрическое
преобразование концентрированного солнечного
излучения/В.М.Андреев,В.А.Грилехес,В.Д.Румянцев. Л.:Наука, 1989. - 308 с.
2. Андреев В.М. Фотоэлектрическое
преобразование солнечной энергии/В.М.Андреев. - Соросовский образовательный
журнал, №7, 1996. Санкт-Петербург, 1996. -93-98 с.
3. Кохреидзе Г.К. Совместная
работа солнечной фотоэлектрической станции и сети трехфазоного переменного
тока/Г.К.Кохреидзе, Н.Г.Гогинашвили, Ш.А.Пхакадзе. - "Энергия"
№3(59), Тбилиси, 2011. - 18-26 с.
4. Раушенбах Г. Справочник по
проектированию солнечных батарей/Г.Раушенбах. М.:Энергоатом-издат. 1983. - 358
с.
5. Преобразовательная установка,
работающая на сеть переменного тока. В.И.Сенько, У.В.Сенько, Л.И.Сенько,
М.Хамрит. - Техническая электродинамика. Ч.1. Киев, 2002. - с. 62-65.
6. Фаренбрух А. Солнечные
элементы. Теория и эксперимент/А.Фаренбрух, Р.Бьюб. - М.:Энергоатом-издат,
1987. - 279 с.
7. Якименко Ю.И.
Фотоэнергетические системы/Ю.И.Якименко, А.Н.Шмырева, А.В.Богдан. - Техническая
электродинамика. Ч.1. Киев, 2000. - 85-92 с.
Получено
|
|
Кохреидзе Гиви
Климентьевич
Доктор.техн.наук,
. профессор,
ГТУ,
0102,Цинамдгвришвили 68,
Тбилиси, Грузия,
(+99599) 170014;
(+995 77)102742
E-mail: gmgmgkf @mail.ru
|
|
Лаошвили Деми Павлович,
Доктор техн.наук,
профессор
ГТУ,
0102, Цинамдгвришвили 68,
Тбилиси, Грузия,
(+99599) 333399
|
|
Пхакадзе Шорена
Автандиловна,
Академический доктор энергетики и электроинженерии
ГТУ,
0102,Цинамдгвришвили 68,
Тбилиси, Грузия,
(+99593) 718388