Технические науки / 5.
Энергетика
Магистрант Турланулы С., к.т.н. Тулегенов К.К.
Западно-Казахстанский
аграрно-технический университет им. Жангир хана, Казахстан
Диагностирование изоляции системы оперативного
постоянного тока
Надежность работы электрических станций и
подстанций во многом определяется эффективностью функционирования системы
оперативного постоянного тока (ОПТ), которая в значительной мере зависит от
величины сопротивления ее изоляции. Однако необходимо отметить [1], что в
последнее время системам ОПТ уделялось недостаточно внимания, поэтому многие
элементы их морально и физически устарели.
Техническая изоляция часто выполняется
многослойной, причем каждый слой имеет разную диэлектрическую проницаемость.
Это приводит к появлению миграционной поляризации и накоплению зарядов
абсорбции при подаче напряжения в систему ОПТ [2].
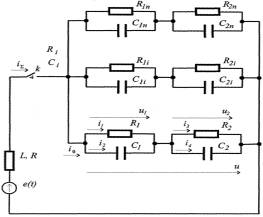
С допустимой для практики погрешностью каждое
присоединение системы ОПТ можно представить в виде цепочек из двух
последовательно включенных конденсаторов С1, С2 с
потерями определяемыми сопротивлениями R1, R2 (рис.1) при условии что R1С1≠ R2 С2.

(e(t) –
источник тестового сигнала)
Рисунок
1. Схема замещения присоединений системы ОПТ
Контроль изоляции может осуществляться путем
замера сопротивления утечки. Это позволяет выделять не только распределенные,
но и сосредоточенные дефекты. Недостатком контроля изоляции по сопротивлению
утечки является то, что в ряде случаев сильное влияние на результаты оказывают
токи утечки по поверхности диэлектрика, которые не всегда правильно отображают
состояние изоляции. Для повышения достоверности контроля состояния изоляции
необходимо оценивать емкость, обусловленного зарядом абсорбции [3].
Требования к устройствам контроля изоляции
сформулированы в [2[ основными из которых, являются: непрерывность контроля;
избирательность получение информации о величине сопротивления; независимость
контроля о' величины емкости присоединения, которая может достигать несколько
микрофарад; чувствительность к симметричным и несимметричным снижения изоляции;
возможность контроля сопротивления присоединения в обесточен ном состоянии.
Практически единственным способом реализации устройства селективного
диагностирования изоляции, удовлетворяющего указанным требованиям, является
замер токов утечки от специального генератора тестовых сигналов [4].
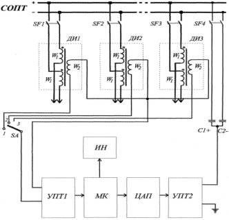
Блок-схема устройства диагностирования ДОЦ+
сопротивления изоляции системы ОПТ, разработанная в соответствии с указанными
выше требованиями приведена на рис 2. Здесь УПТ1,
УПТ2 - усилители переменного тока, МК
- микро контролер Р1С16С74А, ДИ -
датчики информации, ИН – индикатор, С1+, С2 - разделительные
конденсаторы для положительного и отрицательного полюсов.
Анализ
известных бесконтактных датчиков информации [4] показал, что наибольший
коэффициент передачи и максимальную помехозащищенность имеют индукционные
датчики. Поэтому в качестве датчиков информации используются трансформаторы с
разъемным ферритовым сердечником, охватываемым оба полюса контролируемого присоединения,
которые являются первичными обмотками W1 датчика.

Рисунок
2. Блок-схема устройства диагностирования ДОЦ+ сопротивления изоляции системы
ОПТ
Вторичные обмотки W2 датчиков через ключ SА
подключаются к аналоговому входу микро контролера через усилитель УПТ, играющий роль буферизации и
ограничения. В программу работы устройства заложены три ниже описанных алгоритма.
При этом результат расчета определяется как среднее значение для трех алгоритмов.
Приведен первый алгоритм. При синусоидальном
тестовом сигнале мгновенная реактивная мощность цепи pc= u1i2+u2i4, изменяется с двойной
частотой (на рис.3 показано изменение мощности для частоты тестового сигнала
100 Гц; кривая снята экспериментально на присоединении системы ОПТ), а средняя
за полупериод реактивная мощность равна нулю, т.е.

Поэтому полная средняя мощность P∑ за полупериод равна
суммарной мощности, выделяемой на активных сопротивлениях R1R2
присоединения

С другой стороны
,
где
Um - амплитудное значение тестового сигнала,
следовательно,


(кривая 1 – реактивная мощность, 2 – полная, 3 - активная)
Рисунок
3. Изменение мощности при синусоидальном тестовом сигнале с частотой 100 Гц
К устройствам диагностирования особых требований
по быстродействию не предъявляется, однако, чтобы уменьшить погрешность
измерения, желательно увеличить амплитуду ЭДС тестового сигнала (до 80 В).
Чтобы исключить при этом неселективные срабатывания промежуточных реле,
подключенных к присоединениям системы ОПТ необходимо дозировать длительность тестовых
сигналов [5].
В используемом алгоритме фаза тестового сигнала
должна передаваться с минимальным искажением, поэтому для фильтрации принятых
сигналов в микро контролере программно реализован полосовой фильтр Бесселя с
тремя парами полюсов, и обеспечивающий наклон характеристики в полосе подавления
18 дБ/октава [6].
Для
улучшения динамических характеристик фильтра и уменьшена времени переходного
процесса в нем на первом периоде тестового сигнала параметры фильтра
изменяются, число полюсов фильтра уменьшается до двух I увеличивается их вещественная
составляющая. Для упрощения расчета пара метров адаптации фильтра с помощью
известного соотношения ∆t∆ω = l/π установлена связь между
нормированными сигналом на выходе фильтра ƒ2(t) и его амплитудной характеристикой К(ω)

В схеме замещения присоединения системы ОПТ
можно выделить ветвь, соответствующую току абсорбции.
Рассмотренный подход может быть использован
также при измерении активных сопротивлений, емкостей и индуктивностей.
Литература
1.
Суханов
В.А. Недостатки схем постоянного тока тепловых электростанций// Электрические
станции. 1995. № 11. - С. 20-24.
2. Вайнштейн P.A., Кулага
Ю.А., Потемкин В.В. Датчики тока для устройства селективного контроля состояния
изоляции электрических сетей //Изв. вузов. Энергетика. - 1986. - № 2. - С. 50-51.
3. Отчет по НИР "Разработка
рекомендаций по совершенствованию систем оперативного постоянного тока
подстанций 330 - 500 кВ". Ставропольским предприятием ЮжМЭС. Новочеркасск,
1997. 73 с.
4. Хоровиц П., Хилл У.
Искусство схемотехники. М.: Мир, 1993. -413 с.