к.т.н., доц. Бардик Є.І.; асистент
Болотний М.П., магістрант Андрійчук В.В.
Національний технічний університет України "Київський
політехнічний інститут", кафедра електричних станцій
Оцінка ризику знеструмлення споживачів
при відмовах елементів електроенергетичної системи
Сучасний розвиток електроенергетики України і інших
промислово розвинених країн характеризується зростанням інтенсивності
технологічних порушень і важкості їх наслідків, викликаних, в першу чергу, об’єктивно
існуючим старінням, і вичерпанням ресурсу працездатності електрообладнання,
несприятливим погіршенням кліматичних умов, більш напруженими умовами роботи
персоналу та іншими причинами організаційного характеру.
У зв‘язку з цим для електроенергетичної системи (ЕЕС)
важливого значення набувають питання ефективної організації експлуатації і
управління надійністю електропостачання споживачів електроенергії, і
обґрунтування та впровадження заходів, направлених на запобігання виникненню
аварій.
Традиційно для забезпечення надійної роботи ЕЕС її
проектують таким чином, щоб відключення
одного або рідкісніше декількох елементів в нормальному режимі при проходженні
максимуму навантаження не приводило до не припустимих перевантажень інших
елементів або необхідності обмеження частини навантаження [3]. Якщо критерій N-і виконується в усіх
розрахункових режимах, вважається що ЕЕС є надійною, в противному випадку
потрібно застосування відповідних заходів для виконання встановлених
нормативів.
Вищесказаний підхід є детерміністським, оскільки, не
враховує імовірність появи аварійних ситуацій і тому не діє кількісної
характеристики надійності ЕЕС, а характеризує надійність за ознакою
відповідності нормативним вимогам.
Найбільш інформативним показником надійності
функціонування ЕЕС є ризик зниження надійності електропостачання споживачів при
аварійних відмовах окремих елементів в системі.
Кількісно ризик R визначають як добуток
величини події A на міру можливості її
появи q
[2]:
![]()
Складність оцінки ризику R(t) в основному виникає при визначенні міри можливості
появи події q, в якості якої часто використовують імовірність [1].
На основі математичної моделі, алгоритму і програмного
забезпечення RISK-EEC, докладно описаних в [1,2],
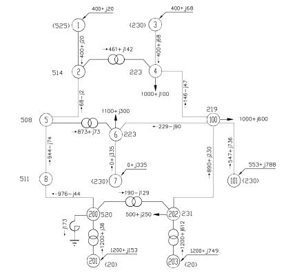
для схеми підсистем ЕЕС з системою електропостачання споживачів промислового
підприємства (рис.1), підключеного до вузла №100 з усталеною потужністю струмоприймачів
кВт, заявленою максимальною потужністю струмоприймачів
кВт, визначимо кількісні
показники ризику порушення електропостачання споживачів при аварійних відмовах
електрообладнання. Втрата живлення споживача Н-100 можлива внаслідок відмов
ланцюгів передачі електричної енергії гілок L4-100, L100-101, L202-100 та L6-100. Для визначення імовірності порушення
електропостачання вузла навантаження Н-100 було проведено статистичне моделювання
режиму роботи підсистеми ЕЕС, кількість реалізацій при цьому становила
. Результати розрахунків режимів підсистеми ЕЕС наведено в
табл.1.
Оцінку збитків від порушення електропостачання споживачів
виконано у відповідності з методикою, викладеною в [3].
Імовірність повного порушення електропостачання
споживачів, підключеного до вузла №100 за результатами статистичного
моделювання складає:
, при цьому загальні збитки
від раптового відключення при одному відключенні споживачів становлять
(у.о.).

Рис. 1. Схема підсистеми
ЕЕС
Таблиця 1 – Результати розрахунку
кількісних показників ризику відмов елементів підсистеми ЕЕС
|
№ гілки |
Найменування гілки |
Елемент, що входить до складу гілки |
Кількість років експлуатації |
Загальна кількість відмов елемента в результаті аварії на інтервалі
спостереження |
Ризик виникнення аварійних ситуацій при відмовах електрообладнання |
|
1 |
G-1 |
B1 |
50 |
1 |
0,005 |
|
2 |
L1-2 |
B2 |
33 |
3 |
0,06 |
|
L3 |
28 |
1 |
|||
|
B4 |
28 |
8 |
|||
|
3 |
T1 |
B5 |
28 |
3 |
0,04 |
|
S6 |
28 |
3 |
|||
|
B7 |
28 |
2 |
|||
|
… |
… |
… |
… |
… |
… |
|
9 |
L4-100 |
B19 |
24 |
4 |
0,075 |
|
L20 |
24 |
7 |
|||
|
B21 |
24 |
4 |
|||
|
… |
… |
… |
… |
… |
… |
|
30 |
G203 |
B68 |
46 |
0 |
0 |
Відповідно ризик порушення електропостачання споживачів вузла
навантаження Н-100 за відмови обладнання у підсистемі ЕЕС складає
(у.о.)
Висновки. 1. Для отримання
достовірної оцінки надійності функціонування підсистем ЕЕС з відповідальними
споживачами доцільно використовувати інтегральний показник ризику порушення
електропостачання споживачів, який враховує такі фактори як відмова
електрообладнання, можливість розвитку аварійної ситуації та економічні
наслідки. 2. Розроблено математичну модель і програмне забезпечення оцінки
ризику виникнення аварійної ситуації в підсистемі ЕЕС та виконано розрахунки
кількісних показників ризику порушення електропостачання споживачів
промислового підприємства при відмовах елементів в енергосистемі.
Література
1. Бардик Є.І. Моделювання електроенергетичної системи
(ЕЕС) для оцінки ризику виникнення аварій при відмовах електрообладнання // Наукові праці Донецького національного
технічного університету. Серія "Електротехніка і енергетика". – № 1
(14). – 2013 р. – 358 с.
2. Костерєв М.В., Бардик Є.І. Питання побудови нечітких
моделей оцінки технічного стану об'єктів електричних систем.
– К.: НТУУ «КПІ», 2011. – 148 с. (монографія).
3. Китушин В.Г.
Надежность энергетических систем. Часть 1. Теоретические основы: Учебное
пособие. –
Новосибирск: Изд-во НГТУ. – 2003. – 256 с.