СОВЕРШЕНСТВОВАНИЕ
КОНСТРУКЦИИ СЕРИЙНОГО
ШЛАМОВОГО НАСОСА 2 ГрТ
8000/71
И.М.Кутлубаев,
И.Т.Мельников, В.Х.Садыков, Н.С. Шевцов
Магнитогорский
государственный технический университет им. Г.И. Носова
Основным оборудованием, обеспечивающим
устойчивую работу хвостовых хозяйств обогатительных фабрик, являются шламовые
насосы. В настоящее время на ГОКах РФ достаточно широко эксплуатируются шламовые
насосы различных зарубежных фирм, имеющих широкую линейку параметров и
значительный ресурс. [1]. Однако высокая стоимость импортных насосов и запасных
частей к ним являются сдерживающим фактором для их активного применения. В
связи с этим актуальной является проблема совершенствования насосов
отечественного производства.
За счет совершенствования конструкции
можно наращивать технический ресурс и расходно-напорные характеристики
одновременно. Анализ работы типовой конструкции шламового насоса 2 ГрТ 8000/71
(прежнее обозначение 28 Гр–8 Т) позволил выявить основные факторы, снижающие
эксплуатационные показатели: наличие рециркуляции внутри насоса, потеря
герметичности в соединениях.
В серийной конструкции шламового насоса
проблемной зоной является соединение переднего бронедиска с внутренним
спиральным корпусом, осуществляемое по цилиндрической поверхности диаметром
2000 мм. Герметичность данного узла является не высокой. Только допуск на
линейный размер каждой из соединяемых деталей составляет 1,1 мм (по 11 квалитету).
Фактическая величина зазора достигает 2,5-3 мм. Попытки уплотнения с использованием
различных материалов мало эффективны, т.к. при монтаже по цилиндрической поверхности
длиной до 50 мм уплотнения не удерживаются в исходном положении. Существенное
повышение подачи шламового насоса обеспечивается за счет усовершенствование его
конструкции [2], заключающейся в частности в том, что (рис.1):
•
из
конструкции шламового насоса исключается подводящий патрубок;
•
соединение
деталей в проточной части осуществляется по торцевым поверхностям в
последовательности: подводящий трубопровод–передний бронедиск–рабочее колесо. В
этом случае обеспечивается базирование переднего бронедиска и рабочее колеса по
единой детали - корпусу насоса. Как следствие обеспечивается стабильная
величина зазора по всему периметру, исключается негативное влияния подводящего
трубопровода. Кроме того, сопряжение между рабочим колесом и передним бронедиском
осуществляется по плоской поверхности. Зазор уменьшается до минимально
возможного - 1,5 … 2 мм. На сопряженных поверхностях могут выполняться щелевые
уплотнения, что так же снизит рециркуляцию в зону всасывания.
Уменьшение длины колеса в осевом
направлении и увеличение длины центрирующей части втулки колеса способствуют
перераспределению нагрузок на вал, смещая их в сторону привода. Центробежный
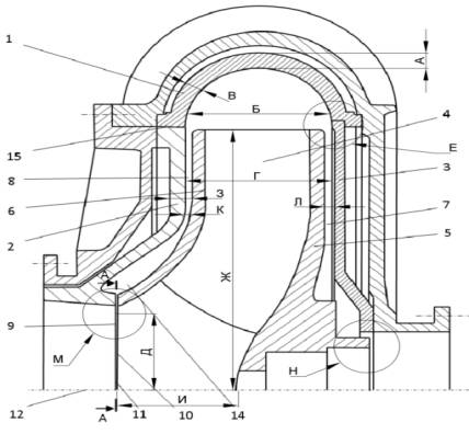
землесос содержит корпус 1, на котором закреплены бронедиски 2 и 3. Передний
бронедиск 2 является съемным, задний бронедиск 3 крепится к корпусу с помощью
сварного шва.

Рисунок 1 - Конструктивное исполнение
совершенствованного шламового насоса 2ГрТ 8000/71
В корпусе 1 размещается рабочее колесо 4.
Основной диск 5 и бронедиск 3 образуют равномерный зазор 7. Аналогично
покрывной диск 6 и бронедиск 2 образуют равномерный зазор 8. Торцевая
поверхность 9, бронедиска 2 и торцевая поверхность 10, покрывного диск 6,
образуют щелевое уплотнение 11. Щелевое уплотнение 11 перпендикулярно оси
вращения 12 рабочего колеса 4.
Частичное изменение компоновки шламового
насоса позволило, при неизменных внешних габаритах, увеличить диаметр
проходного сечения колеса с 640 мм до 700 мм. При этом площадь поперечного
сечения возросла на 9,8 %.
Совершенствовании шламового насоса заключалось в
следующем:
Ø
Увеличена
толщина обечайки корпуса внутреннего, размер А;
Ø
Увеличена
ширина корпуса внутреннего , размер Б;
Ø
Увеличена
толщина стенки корпуса внутреннего, размер В;
Ø
Уменьшено
расстояние между передним и задним бронедисками, Г;
Ø
Увеличен
диаметр входного патрубка, размер Д;
Ø
Выполнен
плавный переход задней стенки корпуса, (бронедиска) в радиусную кривую стенки
внутреннего корпуса, зона Е;
Ø
Увеличен
диаметр рабочего колеса, размер Ж;
Ø
Увеличена
толщина стенки переднего бронедиска, размер З;
Ø
Уменьшен
размер рабочего колеса в осевом направлении, размер И. Диаметральное его сопряжение с бронедиском и торцевое с
вкладышем патрубка заменено торцовым сопряжением только с бронедиском, зона М;
Ø
Уменьшены
расстояния между дисками рабочего колеса и бронедисками (исключены «мёртвые»
зоны на бронедисках), размеры К и Л;
Ø
Увеличена
длина втулки рабочего колеса и, соответственно, длина центрирующей шейки колеса
на валу, зона Н.
Эксплуатация усовершенствованного
шламового насоса для перекачки пульпы в составе хвостового хозяйства АО
«Соколовско-Сарбайское ГПО» подтвердили эффективность принятых решений (рис.2).
Производительность совершенствованного
шламового насоса увеличилась до 100000
– 12000 куб. м./ час. Напор увеличился на 23-30 % с 69-71 до

Рисунок 2. – Динамика работы хвостового
хозяйства АО «Соколовско-Сарбайское ГПО»
85-92 м. вод. ст. Уменьшилась подача жидкости на
гидрооджим в объеме с 1500куб. м. до 630 куб. м. В результате совершенствования
серийного шламового насоса 2ГрТ-8000/71 была получена гидромашина
соответствующая характеристикам ГрТ-10000/85 с заменой АС электродвигателя с
3,2 на 4,0 МВт.
Выводы
Внедрение совершенствованного шламового
насоса ГрТ-10000/85 на хвостовом хозяйстве АО «Соколовско-Сарбайское ГПО».
позволило:
Ø
вывести из эксплуатации ПНС II–го
подъёма и отказаться от строительства ПНС IV-го подъема, то есть
перейти на работу в два подъёма вместо четырёх;
Ø
обеспечить подачу пульпы на II
отсек до отметки 215 м и обеспечить транспортирование гидросмеси в III
отсек хвостохранилища;
Ø
снизить расход воды на гидроуплотнение в 2-3
раза;
Ø
увеличить межремонтный срок шламового насоса
и снизить расход запасных частей в два раза;
Ø
технический
ресурс увеличился с 1000 до 2000-2500 часов;
Ø
с
2000 года произошло увеличение объёмов перекачиваемой пульпы на 17% с 265 до
310 млн. м3 при снижении удельного расхода электроэнергии на 22,5 %
с 19 до 15,5 кВт*час/т.
Список использованной литературы
1. Лодерер П., Торопов О.А. Шламовые насосы Warman нового поколения // Горный журнал. № 1, 2005.
С.69-70.
2. Пат. 106679 Российская
Федерация, МПК F04D1/00 Центробежный
насос / В.Х. Садыков, А.Н. Мачихин, А.Н. Шорников, И.М. Кутлубаев. - 2010116409/06, заявл. 26.04.2010; опубл. 20.07.2010, 2011. Бюл. № 36. 2с., ил.1.
References
1. Lodeder P.,
Toropov O.A. Warman slurry pumps of new generation // Mining magazine l. № 1,
2005. P.69-70.
2. Pat. 106679 the
Russian Federation, the IPC F04D1/00 Centrifugal pump / V.H.. Sadykov, A.N. Маchihin, A.N. Shornikov, I.M.. Kutlubaev. - 2010116409/06, Appl. 26.04.2010; publ. 20.07.2010, 2011. Byull.
№ 36., 2s., fig.1.
УДК 621.65.03
РЕФЕРАТ
К статье «СОВЕРШЕНСТВОВАНИЕ
КОНСТРУКЦИИ СЕРИЙНОГО
ШЛАМОВОГО НАСОСА 2 ГрТ 8000/71 » //Кутлубаева И.М, Мельникова, И.Т., Шевцова Н.С.,
Садыкова В.Х.
Приводятся данные по совершенствованию конструкции
шламового насоса 2ГрТ 8000/71 (28
Гр-8Т), основных конструкционных решений, результаты эксплуатация модернизированного насоса. Производительность
увеличилась с 8000 до 10–12000 м3/ час. Напор увеличился на 23-30 %
с 69-71 до 85-92 м. вод. ст.
Уменьшилась подача жидкости на гидрооджим в объеме с 1500куб. м. до 630 куб.
м. Внедрение модернизированного
землесоса на АО «Соколовско-Сарбайское ГПО» позволило значительно снизить
капитальные затраты и удельную энергоёмкость гидротранспорта хвостов обогащения
Ил.2. Библиогр. 2 названий
Ключевые
слова. Хвосты,
шламы, землесос, пульпо-насосная станция, передний и задний бронедиски, входной
патрубок, рабочее колесо, втулка рабочего колеса, расход, напор, удельную
энергоёмкость.
UDC 621.65.03
SUMMARY
to article " Modifications SERIAL Slurry
Pump 2 GrT 8000/71 "//Kutlubaeva I.M., Melnikova I.T., Shevtsova, N.S.,
Sadykova V.H.
Shows on
modernization construction of dredge pumps 2GrT 8000/71 (28 g-8T), major structural
solutions, the results of the operation of the pump. Productivity increased
from 8000 to 10-12000 m3/hour. Pressure increased by 23-30% with
69-71 to 85-92 m of water. Decreased fluid of water pillow flow in volume with
1500 m3/h to 630 m3/h. Introduction of the upgraded of
dredge pumps to JSC «Sokolovsko-Sarbayskoye ore GTO significantly reduce capital
costs and specific energy density of hydrotransport of tailings
Figure 2. Bibliogr.
2 names
Keywords. Tails,
sludges, dredge pump, pulpo-pump station, front and rear armour, input
connector, the impeller, impeller bushing, flow rate, pressure, specific power
consumption.
Сведения об
авторах
Кутлубаев Ильдар Мухаметович - проф. док. наук ГМиТТК – ФГБОУ ВПО «Магнитогорский государственный технический университет им. Г.И. Носова», 455000, г. Магнитогорск, проспект Ленина 38, Тел: (3519)298466. E-mail: ptmr74@mail.ru;
Мельников Иван Тимофеевич - канд. техн.
наук, доцент кафедры открытой разработки месторождений полезных ископаемых
ФГБОУ ВПО «Магнитогорский государственный технический университет им. Г.И.
Носова», 455000, г. Магнитогорск, проспек т Ленина 38, Тел: (3519)298556; E-mail: werty71@mail.ru;
Садыков Василий Халимович - канд. техн. наук, ассистент кафедры промышленного транспорта ФГБОУ ВПО «Магнитогорский государственный технический университет им. Г.И. Носова», 455000, г. Магнитогорск, проспект Ленина 38, Тел: 8(3519)298516;.
Шевцов Николай Сергеевич – аспирант кафедры открытой разработки месторождений полезных ископаемых ФГБОУ ВПО «Магнитогорский государственный технический университет им. Г.И. Носова», 455000, г. Магнитогорск, проспект Ленина 38, Тел: 8(3519)298466. E-mail: shevcov.nikolay@gmail.com;
The information about the authors
Kutlubaev Ildar Mukhametovich
-prof. thedock. Science GMiTTK – GBOU VPO
"Magnitogorsk State Technical University. GI Nosov, "455 000,
Magnitogorsk, Lenina38, Tel: (3519) 298 482. E-mail:
ptmr74@mail.ru;
Melnikov Ivan Timofeyevich - Cand. Tech. Sci., the senior
lecturer of the department of open mining of deposits of minerals of the FSEI
HPE «Magnitogorsk State Technical University named after G.I. Nosov», 455000,
Magnitogorsk, Lenin's 38 prospectus, Phone: (3519)298556. E-mail: werty71l@mail.ru;
Sadykov Vasili Halimovich- Cand. Tech.
Sci., the senior lecturer of the department of industrial transport
of the FSEI HPE «Magnitogorsk State Technical University named after G.I.
Nosov», 455000, Magnitogorsk, Lenin's 38 prospectus, Phone:
(3519)298516
Shevtcov Nikolay Sergeevich - post-graduate of the department of open mining of deposits of minerals of the FSEI HPE «Magnitogorsk State Technical University named after G.I. Nosov», 455000, Magnitogorsk, Lenin's 38 prospectus, Tel: (3519) 298466. E-mail: shevcov.nikolay@gmail.com;