УДК 622.276.4; 622.279 (4+6)
ИСПОЛЬЗОВАНИЕ ТЕПЛА
СОЛНЕЧНОЙ ЭНЕРГИИ ДЛЯ ПОВЫШЕНИЯ НЕФТЕОТДАЧИ ПЛАСТОВ
Ахмеджанов
Т.К., Нуранбаева Б.М., Буркитбаев О.К.
Казахский национальный исследовательский технический
университет
имени К.И.Сатпаева
Казахстан, г.Алматы, ул.Сатпаева, 22; e-mail:
bulbulmold@mail.ru
Общеизвестно большое значение
нефти в мировой экономике. Если учитывать? Что в сложившейся в
мире экономической ситуации, связанной с падением цены на нефть, то
существующих технологиях добычи нефти следует их совершенствовать их с точкой
зрения снижения ее себестоимости. При этом важно сохранить запасы легкой нефти
и вовлекать в разработку трудноизвлекаемые запасы высоковязкой нефти.
Трудноизвлекаемые запасы высоковязкой нефти наиболее часть извлекаются с
изменением тепловых методов, отличающихся дороговизной.
В этой связи
возникает необходимость более полного извлечения высоковязкой нефти из пластов,
т.к. до настоящего времени неизвлеченные остаточные запасы составляют более 80%
от геологических. Сейчас создаются новые технические средства и технологические
приемы, обеспечивающие более высокую полноту извлечения высоковязкой нефти из
недр, к которым можно отнести и тепловые технологии. Увеличение потребности в
энергии и связанные с этим экологические проблемы вызвали рост интереса к
методам повышения нефтеотдачи пластов.
В последнее десятилетие в нашей стране и за рубежом исследован ряд
методов разработки нефтяных месторождений, позволяющих достичь более высокой
нефтеотдачи, чем при обычном заводнении нефтяных пластов. Однако не все
предложенные методы достаточно изучены, испытаны и, самое главное, не все приемлемы
с экономической точки зрения. Большинство методов требует значительных
капитальных вложений на дополнительную добычу нефти. Некоторые из них
технически трудно осуществимы. Исследования показывают, что существенно
увеличить коэффициент нефтеотдачи можно путем изменения технологии вскрытия
пластов и добычи нефти, физических и физико-химических свойств вытесняющего
агента, применения углеводородных растворителей, углекислоты, мицеллярных
растворов, поверхностно-активных веществ, полимерных растворов и других
агентов и, наконец, изменения температурного режима процесса вытеснения нефти
из пласта [1].
Особое место термических
методов воздействия на пласт обусловлено тем, что для их реализации используют
широко доступные агенты - воду и воздух (окислитель). Масштабы применения
этих методов не зависят от возможностей получения больших количеств химических
реагентов, необходимых для внедрения физико-химических методов повышения
нефтеотдачи пластов.
Развитию
термических методов добычи нефти во многих нефтедобывающих странах мира
уделяют большое внимание. В США, Венесуэле, Канаде термические методы широко
применяют на многих месторождениях. Интерес к термическим методам добычи нефти
с каждым годом возрастает. Вместе с тем термические методы основанные на
подогреве воды и получении пара отличаются высокой степенью затрат на
образования тепла и его большими потерями. Для подогрева пластовой нефти
наиболее распространенным способом является закачка водяного пара высокой
температуры [2].
На
основании лабораторных и промысловых опытов установлено, что наиболее
эффективным рабочим агентом, используемым для увеличения нефтеотдачи, является
насыщенный водяной пар высоких давлений (8-15 МПа).
При этом закачка
водяного пара является более эффективным методом, чем закачка горячей воды. Уже
доказана высокая эффективность от нагнетания высокотемпературного пара и
горячей воды при различных геолого-физических условиях" например, на
месторождениях Кенкияк, Гремихинское и др. Это указывает на то, что при
соответствующей небольшой модификации оборудования можно перейти от обычного
заводнения к тепловому воздействию посредством нагревания нагнетаемой в пласт
воды и пара [3].
Эффективность
внедрения паротепловых методов воздействия на пласт во многом зависит от
геолого-физических условий залегания нефтяных пластов. К ним относится: глубина
залегания; тип коллектора; характер насыщения коллектора нефтью, водой и
газом, физико-химических свойства нефти, теплофизические свойства продуктивных
горных пород пластов, насыщенных водой, нефтью и газом.
Так
как объектом термического воздействия является нефть, насыщающая пласт, то при
ее нагревании приходится нагревать и остаточную воду, и собственно породу.
Следовательно, количество тепла, которое необходимо для нагрева нефти в
пласте до заданной температуры, представляет собой функцию относительных
объемов нефти, воды и породы и соотношения их теплоемкостей.
Основными
недостатками всех паротепловых методов воздействия на пласты является большие
затраты на получение горячей воды и пара.
Нами
предлагается инновационная схема получения горячей воды и пара с использованием
солнечных коллекторов тепла, расположенных непосредственно у нагнетательных
скважин.
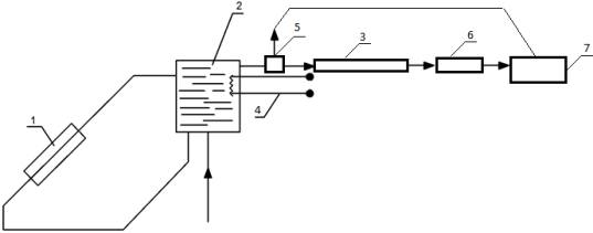
При этом предлагается следующая технологическая схема получения и
транспортировки горячей воды и пара (рис.1).

Рис.1. Принципиальная технологическая схема гелиоустановки
горячего водопароснабжения: 1 - солнечный коллектор, «черный ящик» для получения
горячей воды; 2 – теплообменник; 3 – солнечный коллектор для получения пара; 4
- резервный источник нагрева воды в бессолнечный период; 5 – циркуляционный
насос; 6- высокотемпературный водяной пар; 7 - скважина.
Для получения горячей воды можно использовать
солнечные коллекторы типа «черного ящика» различной конструкции, расчеты
которых можно произвести по методам, изложенным в
работах
[5-8].
Недостатком всех этих устройств является
невозможность их использования для
получения водяного пара с высокой температурной.
В связи с этим нами разработана другая
конструкция солнечного коллектора, обеспечивающего возможность опреснения
морских и пластовых вод солнечным
излучением и получением высокотемпературного водяного пара [10].
Сущность разработанного нами солнечного
коллектора поясняется чертежом, как показано на рисунке 2.

Рис.2. Солнечный коллектор для
опреснения воды и получения высокотемпературного пара
Солнечный коллектор имеет корпус, состоящий
из рабочей испарительной
теплоизолированной емкости (котла) с
овальным дном 4, окрашенной с внешней стороны
коррозионностойкими черной, а с внутренней теплоотражающей серебристой красками и
заполняемой водой 5 (морской или очищенной от нефти пластовой или
технической), до уровня максимального
фокусирования солнечных лучей, направленных на
плавающую на этом уровне в емкости металлическую пластину черного цвета 3, подогреваемую за счет концентрации и фокусирования прямой и
рассеянной солнечной радиации с помощью
вогнутых линз 1, вмонтированных в светопроницаемую и термостойкую крышку, которой плотно перекрывают
емкость с водой в виде крышки
овальной формы или под определенным углом
наклона таким образом, чтобы
конденсирующиеся пары, в виде влаги на внутренней овальной или
наклонной поверхности внутренней части
крышки стекали в желоба 2 и затем в
емкость для сбора опресненной воды.
Опресненная вода подается в другой солнечный коллектор аналогичный конструкции,
отличающейся тем, что пар не конденсируется, а подается в нагнетательную
скважину при достижении требуемой температуры.
Устройство для получения пара работает следующим образом. В целях
испарения опресненной воды автоматически заполняется испарительная емкость до
уровня максимального фокусирования солнечных лучей, направленных на
испарительную поверхность черного цвета, которая находится на поверхности воды в емкости. За счет нагрева испарительной
поверхности сфокусированными солнечными лучами подогревается и испаряется
опресненная вода, а водяной пар под высоким давлением подается в скважину. Избытки пара могут быть использованы также для получения и аккумуляции
электрической энергии,
которую используют для подогрева воды при отсутствии солнечной радиации в
пасмурные дни.
Выводы
1.
Для
повышения нефтеотдачи пластов предлагается использовать термические методы,
основанные на применении горячей воды и пара, а также концентраторы солнечного
тепла, устанавливаемые непосредственно вблизи нефтяных скважин, через которые
нагнетаются горячая вода или высокотемпературный пар.
2.
Предлагаемый
солнечный концентратор для получения высокотемпературного пара можно
использовать и для опреснения нагнетаемых в пласт морских и
пластовых вод.
ЛИТЕРАТУРА
1. Бурже
Ж.П., Сурио М., Комбарну М. Термические методы повышения нефтеотдачи
пластов. - М.: Недра. 1988 .
-422c.
2. Байбаков Н.К. Тепловые методы разработки нефтяных
месторождений. - 1988г. -344с.
3. Альмухамбетова Ш.К.,
Байрамов И.М., Ахмеджанов Т.К. О возможности экспериментального определения
интенсивности образования окисленных форм через изменения теплоемкости
материала // Изв.МОН РК. Серия физико-математическая. - 1997. - №6. С.86-89.
4. Ахмеджанов Т.К., Игембаев И.Б. «Разработка
высоковязких нефтяных месторождений с использованием параллельных
горизонтальных скважин и парогенератора» //
Материалы межд.конф. «Коллоиды и нанотехнологии в индустрии». - Алматы,
2010. - С.110.
5. Бутузов В.А.
Солнечное теплоснабжение: состояние дел и перспективы развития. -
Энергосбережение, 2000, №4. С.41-46.
6. Бутузов В.А. Анализ
энергетических и экономических показателей гелиоустановок горячего
водоснабжения. - Промышленная энергетика, 2001, № 10. С.77-83.
7.
Туркпенбаева
Б.Ж., Сарсенбек М.Б. Моделирование геометрических параметров и анализ
энергетической эффективности плоских концентраторов солнечной энергии на
адаптическую поверхность различной формы// Вестник КазНТУ имени К.Сатпаева, № 2
(65) 2008, С. 76-80.
8.
Руденко
М.Ф., Черкасов В.И. Методика определения тепловых нагрузок гелиоприемных
устройств. // Вестник АГТУ. Механика.- Астрахань: АГТУ, 1998.- С.96-101.
9.
Инновационный
патент № 22305 от
15.02.2010, бюл.№2. Солнечный коллектор.
Автор: Ахмеджанов Т.К. и др.
10.
Инновационный патент РК №30157 на изобретение от 19.03.2014г. Солнечный коллектор.
Авторы: Ахмеджанов Т.К., Нуранбаева Б.М. и др.