Д.т.н. Гришин Б. М., к.т.н.
Бикунова М.В., Гераськин И.И.
Пензенский государственный
университет архитектуры и строительства, Россия
Смеситель для
реагентной обработки воды поверхностного источника
Процесс
коагуляции примесей, находящихся в воде поверхностных источников, значительно
ускоряется в присутствии дополнительных поверхностей раздела, которые могут
быть образованы пузырьками воздуха, различными замутнителями, а также
взвешенными слоями зернистой контактной
массы.
Одним из перспективных направлений
интенсификации процесса коагуляции является реагентная обработка воды в
смесителях с применением крупнозернистой контактной загрузки, имеющей низкое
гидравлическое сопротивление и позволяющей осуществлять данный процесс при
относительно небольших затратах энергии [1, 2, 3].
В Пензенском ГУАС разработана новая
конструкция безнапорного смесителя, в котором осуществляется дополнительное
перемешивание части потока обрабатываемой воды с коагулянтом в толще
крупнозернистой контактной загрузки.
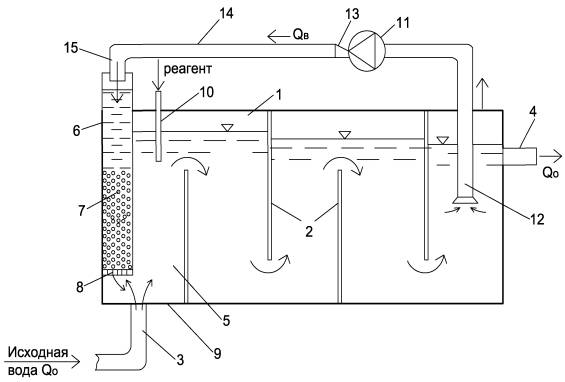
На
рис. 1 изображён продольный разрез предлагаемого смесителя. Смеситель содержит
корпус 1, вертикально установленные перегородки 2, патрубок 3 подачи воды и
патрубок 4 отвода воды, входную камеру 5, в которой установлена контактная
камера 6 с насыпной загрузкой 7 из инертного материала (щебень, гравий и
т.п.) средним диаметром зёрен 10-40 мм.
Контактная камера имеет перфорированное днище 8, которое удерживает контактную
загрузку в статическом положении. Днище 8 контактной камеры расположено над
днищем 9 входной камеры. Во входной камере 5 также

Рис. 1. Схема смесителя с контактной камерой и
рециркуляцией части потока обрабатываемой воды:
1 – корпус; 2 – перегородки; 3, 4 – патрубки подачи и
отвода воды;
5, 6 – входная и контактная камеры; 7 –
крупнозернистая загрузка;
8, 9 – днище контактной камеры и смесителя; 10 –
подача реагента;
11 – водоподъемное устройство; 12, 13 – всасывающий и напорные патрубки; 14
– рециркуляционный трубопровод; 15 – сливной патрубок
расположен патрубок 10 для подвода реагента
(коагулянта). В смеситель дополнительно введено водоподъемное устройство
11, всасывающий патрубок 12 которого
погружён в воду в последней камере перед патрубком отвода воды 4, а напорный
патрубок 13 водоподъемного устройства 11 соединён с рециркуляционным трубопроводом
14, слив 15 которого расположен над контактной камерой 6. Смеситель работает
следующим образом. Обрабатываемая вода под некоторым напором подаётся по
патрубку 3 во входную камеру 5 смесителя, где смешивается с реагентом, подача
которого осуществляется через патрубок 10. Далее поток со свободной
поверхностью (самотёком) движется между перегородками 2, вызывающими изменение
направления движения потока и местные повышения скорости при поворотах. Всё это
создаёт завихрение и турбулентность потока, что способствует смешению воды с
реагентом.
Часть расхода обработанной реагентом воды
забирается водоподъемным устройством 11, подаётся в рециркуляционный
трубопровод 14 и через слив 15 поступает в контактную камеру 6. За счёт
контактной коагуляции, происходящей в толще загрузки 7, ускоряется процесс
агломерации частиц примесей воды с образованием крупных и прочных агрегатов,
хорошо осаждающихся при последующем отстаивании. Выходящий из днища 8 камеры 6
рециркуляционный поток перемешивается с потоком исходной воды, вытекающим из
патрубка 3. Крупные агрегаты взвеси (хлопья) рециркуляционного потока начинают сорбировать
на себя мелкие взвешенные частицы исходной воды, осуществляя процесс коагуляции
во входной камере 5 ещё до ввода реагента через патрубок 10.
Интенсификация процесса агломерации мелких
частиц примесей воды в предлагаемом смесителе обеспечивает улучшение
последующей очистки воды отстаиванием и фильтрованием. Соотношение расходов
рециркуляционного потока и исходной воды Qв/Q0
рекомендуется выбирать по результатам экспериментальных исследований.
Литература
1. Гришин Б.М. Экспериментальные исследования очистки
воды с применением контактной коагуляции на крупнозернистой загрузке / Б.М.
Гришин, А.И. Шеин, С.М. Салмин // Водоочистка. – 2015. - №4. – С. 26-33.
2. Гришин Б.М. Экспериментальные исследования
гидравлического сопротивления крупнозернистой загрузки / Б.М. Гришин, Н.Н.
Ласьков, М.А. Сафронов, С.М. Салмин // Сб. трудов XV Междунар.
науч.-прак. конф. «Проблемы энергосбережения в промышленном и
жилищно-коммунальном комплексах». – Пенза, 2014. – С. 64-68.
3. Гришин Б.М. Теоретические исследования процесса
коагуляции примесей воды с использованием крупнозернистой контактной загрузки/
Б.М. Гришин, А.Н. Кошев, С.М. Салмин // Водоочистка. – 2014. - №6. – С. 22-26.