Харьковский
национальный университет строительства и архитектуры.
Универсальность бетоносмесителей гравитационно-принудительного действия
Рассматриваемые машины можно отнести к группе
бетоносмесителей нового поколения, которые, как показал опыт их использования
для приготовления строительных смесей, имеют очень широкие возможности [1, 2,
3].
Отличительной особенностью таких машин
являются условия их работы. Это машины, работающие в каскадном режиме [4], в
конструкциях которых объединены положительные стороны гравитационного и
принудительного способов перемешивания загружаемых компонентов смесей.
Особенности работы бетоносмесителей в
таком режиме заключаются в следующем. В рабочем пространстве машины частицы
бетонной смеси имеют сложные пересекающиеся траектории движения, которые
создают им, с одной стороны, лопатки, закрепленные на внутренней поверхности
вращающегося смесителя (гравитационный принцип перемешивания), а, с другой стороны,
от лопаток горизонтального лопастного вала эти частицы получают принудительное
перемещение в радиусе действия центробежных сил. Таким образом, комбинация двух
принципов перемешивания создает очень благоприятные условия для приготовления
строительных смесей различного назначения с высокой степенью однородности.
Принципиальная схема бетоносмесителя
гравитационно-принудительного действия представлена на рис. 1.
Особенностью конструкции этих машин
является противоположность вращения корпуса с лопатками и горизонтального
лопастного вала, что способствует интенсификации процесса перемешивания
компонентов приготавливаемых смесей.
Результаты многочисленных исследований
смесителей, работающих в каскадном режиме [5, 6, 7], подтверждают эффективное
их использование для приготовления
смесей различного назначения.
|
|
|
Рис. 1. Принципиальная схема бетоносмесителя
гравитационно-принудительного действия 1
– электродвигатель; 2 – клиноременная передача; 3 – червячный редуктор; |
Бетоносмеситель
гравитационно-принудительного действия был успешно использован для
приготовления как жестких, так и подвижных бетонных смесей, для сухих и
фибробетонных смесей со стальной и полипропиленой фиброй [1]. Независимо от
назначения приготавливаемых бетонных смесей, машина всегда обеспечивала высокую
степень их однородности. Однако смеситель, работающий в каскадном режиме, был
также проверен на возможность приготовления формовочных и стержневых смесей для
литейного производства. Для его эксплуатации на холоднотвердеющих смесях
(формовочных и стержневых) проведена некоторая модернизация. Принципиальная
схема бетоносмесителя в измененном конструктивном варианте представлена на рис.
2 [5, 8].
Смеситель имеет цилиндрический вращающийся
корпус 1, внутри которого размещен горизонтальный вращающийся вал 2 с лопастями
3, установленные под углом 30 ... 450 к центральной оси. Лопасти
вала имеют резиновые накладки 4. Смеситель оснащен загрузочно-разгрузочным
отверстием 5. Корпус смесителя 1 установлен на раме 7 и имеет отдельный привод,
с помощью которого через цепную передачу 12 обеспечивается его вращение.
Приводная часть горизонтального лопастного вала состоит из электродвигателя 8 ,
ременной передачи 9 , редуктора 10 . Крутящий момент на лопастной вал
передается благодаря муфте 11, а подшипниковые узлы 13 служат ему опорами.
Проведенная реконструкция смесителя
вызвана условиями приготовления холоднотвердеющих смесей и не представляет
особого труда при необходимости вернуть его в исходное конструктивное
исполнение.
Такой смеситель (рис. 2) имеет вращающийся
корпус без установки лопастей на его внутренней поверхности, в котором лопасти
горизонтального вала оснащены резиновыми накладками при зазоре между их торцами
и внутренней поверхностью корпуса 1 ... 1,5 см.
|
|
|
|
а) |
б) |
|
Рис. 2. Принципиальная схема смесителя для приготовления
формовочных и стрежневых смесей а)
конструктивная схема; б) Поперечное сечение смесителя с загрузочным
(разгрузочным) отверстием; 1 – корпус смесителя; 2 – вал; 3 – лопасти; |
|
Наличие резиновых накладок позволяет
лопастям вала захватывать частицы смеси с внутренней поверхности вращающегося
корпуса и далее принудительно их вводить в процесс перемешивания с остальной
частью смеси в рабочем пространстве машины. Частично смесь с внутренней
поверхности корпуса падает в рабочее пространство смесителя под действием сил
гравитации.
Малый зазор между торцами резиновых накладок
лопастей горизонтального вала и внутренней поверхностью корпуса смесителя позволяет
очищать ее от остатков смеси. Особенности усовершенствованной конструкции
машины позволили готовить ХТС в соответствии с предъявляемыми требованиями.
На рис. 2 б показан поперечный разрез смесителя
с загрузочным (разгрузочным) отверстием [5, 8].
Смеситель имеет цилиндрический вращающийся
корпус 1, внутри которого размещен горизонтальный вращающийся вал 2 с лопастями
3, установленные под углом 30 ... 450 к центральной оси. Лопасти
вала имеют резиновые накладки 4. Смеситель оснащен загрузочно-разгрузочным
отверстием 5. Корпус смесителя 1 установлен на раме 7 и имеет отдельный привод,
с помощью которого через цепную передачу 12 обеспечивается его вращение. Приводная
часть горизонтального лопастного вала состоит из электродвигателя 8 , ременной
передачи 9 , редуктора 10 . Крутящий момент на лопастной вал передается
благодаря муфте 11, а подшипниковые узлы 13 служат ему опорами.
В результате использования смесителя для
приготовления холоднотвердеющих смесей, а также бетонных смесей, обращает на себя внимание резкое уменьшение затрат времени на процесс
перемешивания: 40…50 с в сравнении с
заводскими условиями, где этот процесс занимает 100…120 с, что в 2…2,5 раза
больше. При этом, приготовленная смесь характеризуется высокой степенью
однородности.
Таким образом,
различные области использования бетоносмесителя гравитационно-принудительного
действия свидетельствуют о том, что такие машины должны найти широкое применение,
прежде всего, в строительстве и литейном производстве. Производительность
смесителя может быть повышена и условия его эксплуатации улучшены при
использовании машины в автоматическом режиме работы. Для этого предлагается
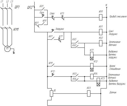
схема позиционирования загрузочно-разгрузочного отверстия смесителя (рис. 3).
Когда корпус смесителя
начинает вращаться и проходит через метку датчика, запускается реле времени, с
помощью которого определяется путь, проходимый корпусом от метки датчика в
положение «загрузка». Когда заканчивается цикл «загрузка» корпуса
бетоносмесителя компонентами приготавливаемой смеси реле времени КТ1
размыкается.

BL – бесконтактный дискретный индуктивный датчик; КМ1
– магнитный пускатель; QF1, QF2 – автоматический выключатель; КТ1, КТ2, КТ3 –
реле времени; КV1, КV2, КV3, КV4 – реле;
Рис. 3. Схема позиционирования
загрузочно-разгрузочного отверстия смесителя в положение для загрузки исходных
компонентов и выгрузки готовой смеси
Для осуществления
процесса смешивания и последующего позиционирования корпуса смесителя под
выгрузку готовой смеси нажимается кнопка «пуск», которая шунтируется контактом
пускателя КМ1. С помощью реле КТ2 фиксируется время, необходимое на процесс
приготовления смеси. Затем запускается цикл позиционирования на процесс выгрузки
готовой меси. Отсчет времени, которое необходимо для установки корпуса
смесителя в положение «выгрузка» осуществляется с помощью реле КТ3, после чего
происходит остановка двигателя. Далее схема управления смесителем настраивается
в исходное положение.
Таким образом, работа
бетоносмесителя в каскадном режиме при наличии автоматической системы
управления существенно улучшает процесс приготовления смесей и позволяет
сократить время его рабочего цикла.
Выводы
1. Приведены
принципиальные схемы бетоносмесителей гравитационно-принудительного действия,
которые можно использовать для создания машин нового поколения.
2. Разработана
схема позиционирования загрузочно-разгрузочного отверстия смесителя и ее
принцип действия.
Литература
1. И.А. Емельянова,
А.И. Анищенко, С.М. Евель, В.В. Блажко,
О.В. Доброходова, Н.А. Меленцов. Бетоносмесители, работающие в каскадном
режиме. Монография – Харьков: Тим Паблиш Груп, 2012. – 146 с. ил., табл.
2. Аніщенко А.І. Розробка бетонозмішувача
гравітаційно-примусової дії для приготування бетонних сумішей різної
рухливості: автореф. дис. … на здобуття наук. ступеня канд. тех. наук: спец.
05.05.02 / А.І. Аніщенко. – Харків, 2013. – 20 с.
3. Патент на винахід України «Змішувач для
приготування будівельної суміші» №101773 від 25.04.2013, авторів: І.А
Емельянова, В.В. Блажко, А.І. Аніщенко.
4. Патент на винахід України «Змішувач для
приготування будівельної суміші» №101773 від 25.04.2013, авторів: І.А
Емельянова, В.В. Блажко, А.І. Аніщенко.
5. Емельянова И.А. Бетоносмеситель гравитационно-принудительного действия при использовании
для приготовления холоднотвердеющих смесей. / И.А. Емельянова, В.В. Блажко,
А.И. Анищенко // Науковий вісник будівництва. – Харків: ХДТУБА, ХОТВ АБУ, 2013.
– Вип. 73. – С. 623 – 627.
6. И.А. Емельянова. Бетоносмеситель
гравитационно-принудительного действия – машина широких возможностей / И.А.
Емельянова, А.И. Анищенко // Сборник докладов Международной конференции «Наука
как основа мирного диалога» – Донецк, 15.03.2014 г. – С. 20 –25.
7. И.А. Емельянова. Обоснование условий для создания
промышленного образца бетоносмесителя гравитационно-принудительного действия /
И.А. Емельянова, А.И. Анищенко // Наука та сучасність: виклики ХХІ століття – Частина ІІ
(технічні науки, історичні науки): Міжнародна конференція, м Київ, 31.01.2014
р. Центр наукових публікацій – С. 40 – 44.
8. Заявка на отримання патенту України на винахід №
а2013 09677 від 05.08.2013 р. «Змішувач для приготування формувальних та
стрижневих сумішей», Ємельянова І.А., Блажко В.В., Аніщенко А.І.