Исследование влияния высоковольтного разряда на подачу
электрогидродинамического насоса высокого давления топливной системы дизеля.
д.т.н., проф. каф. «Гидравлика» Соковиков В.К., 84952230523*1446
ст. преподаватель, магистр Строков П.И., 89262742508
Университет машиностроения (МАМИ)
Аннотация. В статье рассматривается влияние высоковольтного электрического сигнала, подаваемого на электроды насоса высокого давления топливной системы дизеля, на расход, поступающий в цилиндры двигателя из гидроаккумулятора давления. Установлены основные зависимости, показывающие, что рост высоковольтного напряжения приводит к повышению давления в аккумуляторе и расходу в цилиндры двигателя.
Ключевые слова: электрогидродинамический насос, двигатель, электроды, расход, аккумулятор.
Abstract. This article presents the effect of a high-voltage electric signal, sent to electrodes of a high-pressure pump of the engine fuel system, on the consumption supplied to the engine cylinders from the pressure accumulator. The main dependences determined show that a high voltage increase leads to the accumulator pressure increase as well as to the engine cylinders consumption.
Key words: electrohydrodynamic pump,
engine, electrodes, consumption, accumulator.
В статье рассматривается насос высокого давления для топливной системы дизеля, способной создавать давление 100-150 МПа, однако схема может быть использована в системах с другой рабочей жидкостью, где требуется для работы высокое давление.
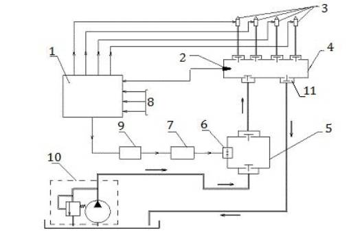
Схема топливной системы дизеля с электрогидродинамическим насосом (ЭГДН) представлена на рис.1. Основной особенностью насоса является то, что для создания давления и подачи топлива необходима подача высокого электрического напряжения (до 80 кВ) между электродами, расположенными внутри насоса.

Рисунок 1. Принципиальная схема аккумуляторной топливной системы дизеля
На рис.1 обозначено: 1 – электронный блок управления; 2 – датчик давления гидроаккумулятора; 3 – электрогидравлические форсунки двигателя; 4 – гидроаккумулятор; 5 – электрогидродинамический насос высокого давления; 6 – высоковольтные электроды; 7 – блок повышения напряжения; 8 – информация от датчиков системы; 9 – блок задания частоты (или транзисторный коммутатор); 10 – система подпитки с насосом и переливным гидроклапаном; 11- электрогидравлический клапан.
В работах [1], [2] и [4] представлены результаты исследований физических процессов, происходящих в насосе при изменении выходных параметров электрического блока управления. Вместе с тем, создаваемое давление и подача насоса существенно зависят от подаваемого электрического напряжения и его частоты.
На рис.2 приведена упрощенная функциональная схема электрогидродинамического насоса, из которой можно судить о взаимосвязях отдельных элементов на подачу насоса и создаваемое давление.

Рисунок 2. Функциональная схема электрогидравлического насоса.
На рис.2 обозначено: 1 – объем рабочей камеры насоса Vркн; 2 – камера разряда с двумя электродами; 3 – гидравлические потери при движении паротопливной смеси по рабочей камере насоса до обратного гидроклапана; 4 – расход паротопливной смеси через гидроклапан Qак; 5 – релаксация паротопливной смеси и расход топлива через форсунки двигателя; 6 – механизмы двигателя, включая цилиндры двигателя; 7 – обратная связь в виде привода к насосу подпитки.
На рис.2 принято: Qнп – подача насоса подпитки; Pраб.к – давление в рабочей камере до электрического разряда; Pр.к – давление в рабочей камере после электрического пробоя между электродами; Pк – давление перед гидроклапаном; Pак – давление паротопливной смеси за гидроклапанном в гидроаккумуляторе, измеряемое электрогидравлическим датчиком давления 2, рис.1; Qак – расход паротопливной смеси через обратный гидроклапан насоса в гидроаккумулятор; Qц – расход топлива, поступающий в цилиндры двигателя после релаксации паротопливной смеси; nдв – обороты коленчатого вала двигателя; Uв – высокое напряжение, подаваемое на электроды рабочей камеры насоса.
Работа насоса заключается в следующем. Высокое напряжение (20-80 кВ) подается на электроды насоса. Между электродами возникает плазменная электрическая дуга, вокруг которой происходит нагрев и испарение топлива, что приводит к созданию паротопливной смеси с высоким давлением до 150 Мпа. Ударная волна высокого давления и весь поток паротопливной смеси расширяются от электродов с большой скоростью, открывают напорный гидроклапан и паротопливная смесь поступает в гидроаккумулятор. В гидроаккумуляторе происходит релаксация этой смеси и она «превращается» в топливо, которое через электрогидравлические форсунки поступает в цилиндры двигателя. Вместе с тем, если паротопливная смесь не успела релаксироваться, то в виде подготовленной к сгоранию смеси (или вместе с топливом), направляется в цилиндры двигателя. Освободившееся пространство в рабочей камере насоса после подачи заполняется топливом из системы подпитки.
Система подпитки механически не связана с коленчатым валом двигателя, поэтому подача электрогидродинамического насоса не зависит от оборотов двигателя и определяется либо блоком управления, либо оператором.
Процесс повышения давления в камере
разряда достаточно сложный [3], он зависит от частоты подачи электрических
импульсов, зазоров между электродами, формы электродов и т.д., но в первом
приближении при определенном зазоре между электродами его можно представить в виде
следующего графика, рис.4. Там же показано влияние частоты подачи электрических
импульсов
.

Рисунок 3.
Изменение давления в камере разряда
в функции подаваемого высокого напряжения
.
На рис.3 предполагается, что частота подаваемого напряжения f1 >f2>f3>f4. Рисунок показывает, что рост напряжения и частоты электрического сигнала приводят к повышению давления в камере разряда Pр.к..
Для увеличения давления в гидроаккумуляторе
потери в обратном гидроклапане насоса стараются сделать минимальными, в
частности за счёт уменьшения массы его подвижных элементов и увеличения
проходных сечений. Пренебрегая гидравлическими потерями в обратном гидроклапане
можно использовать уравнение расхода [6] через гидроклапан в гидроаккумулятор в виде:
(1)
где обозначено: Qак – расход
паротопливной смеси через обратный гидроклапан в гидроаккумулятор,
- коэффициент расхода
в гидроклапане,
- площадь открытия гидроклапана.
В результате релаксации паротопливной смеси давление в гидроаккумуляторе уменьшается, но оно вновь возрастает в результате последующих подач насоса до значения, заданного электрогидравлическим клапаном 11 (рис.1) и конструкцией двигателя. Поэтому количество паротопливной смеси, поступающей из электрогидродинамического насоса в гидроаккумулятор и последующей релаксации равно
(2)
где
- количество подач
электрогидродинамического насоса в гидроаккумулятор в секунду.
На основании уравнения (2)
представим график подачи топлива в гидроаккумуляторе в функции подаваемого
электрического напряжения на электроды камеры разряда при
=2, при условии
=
, где
- расход поступающий
в цилиндры двигателя.

Рисунок 4. Зависимость расхода, поступающего в цилиндры двигателя, в
функции высоковольтного напряжения ![]()
На рис.4 обозначено:
- кривая 1
соответствует
,
- кривая
,
- кривая
,
- кривая
,
Расчеты проводились для следующих параметров:
.
Из рис.4 следует, что при увеличении
напряжения и давления в рабочей камере насоса существенно возрастает расход,
поступающий в цилиндры двигателя. Так, при изменении напряжения между электродами
от 40 до 70 кВ при давлении в гидроаккумуляторе
Па и
расход из
аккумулятора возрастает с 3,9 мл/с до 12,25 мл/с.
Таким образом, в статье представлены результаты расчетов влияния напряжения в камере разряда на расход топлива в цилиндры двигателя. Увеличение напряжения в камере разряда приводит к росту давления в гидроаккумуляторе и расходу в цилиндры двигателя. Такое же влияние и частоты подачи импульсов. Топливная система дизеля с электрогидродинамическим насосом может обеспечить различные режимы работы двигателя при сокращении расхода топлива на транспортном средстве.
Используемые источники
1. Соковиков В.К., Строков П.И. и др. Беспрецизионный электрогидродинамический ТНВД. Автомобильная промышленность №3, 2005.
2. Соковиков В.К., Строков П.И., Голубев Д.С. Практическое применение электрогидродинамического насоса. Тракторы и сельхозмашины №3, 2009.
3. Наугольных К.А., Рой Н.А. Электрические разряды в воде (гидродинамическое описание).- М.: Наука, 1971, 155с.
4. Топливный насос нового поколения/Ю. В. Максимов, В. К. Соковиков, А. А. Бекаев, П. И. Строков//Изв. МГТУ "МАМИ". 2012. № 2(14). Т. 2. С. 241-245.
5. Соковиков В.К., Бекаев А.А., Строков П.И. Электрогидродинамический двигатель//Транспорт на альтернативном топливе. 2013. № 3(33). С. 26-30.
6. Лепешкин А.В., Михайлин А.А. Под ред. Беленкова Ю.А. Гидравлические и пневматические системы. 6-ое издание. Учебник. – М.: изд. «Академия», 2011. 336 с.