К.т.н. Кусмухамбетов М.Е., к.т.н.
Жапсарбеков Г.П ., PhD Туралина М.Т.
Таразский государственный университет им. М.Х.Дулати, Казахстан
ИЗМЕРИТЕЛЬНЫЙ ПРЕОБРАЗОВАТЕЛЬ В
СИСТЕМЕ АВТОМАТИЧЕСКОГО ИЗМЕРЕНИЯ СЫПУЧИХ МАТЕРИАЛОВ
В статье
рассмотрены измерительные
преобразователи
в системе автоматического измерения сыпучих материалов, электронный
блок влагомера для измерения влажности сыпучих материалов в потоке.
Проведен анализ результатов эксплуатации макета
влагометрического устройства ВА-1. Полученные опытные данные, обработаны методы математической статистики, которые дают возможность найти уравнение градуированной
характеристики.
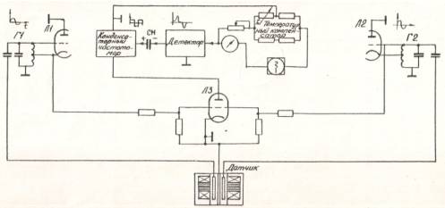
Электронный блок влагомера
для измерения влажности сыпучих материалов в потоке [1] относится к классу F-метров.
Схема электронного блока [2] выполнена на принципе "биений", которое
по точности измерения и чувствительности измерительной схемы является наиболее
оптимальной [3]. Это дает возможность использовать разработанный электронный
блок, функциональная схема которого приведена на рис.1., в качестве
преобразователя влагометрического устройства при измерении влажности сыпучих
материалов.

Рис.1. Функциональная схема электронного блока
влагометрического устройства с ёмкостным ПП.
Наличие зависимости условной диэлектрической
проницаемости сыпучих материалов
(εу) от влажности [2]
(1)
(2)
позволяет
произвести градуировку электронного блока в % влажности и предусматривать
подачу управляющего сигнала на вторичные приборы для сигнализации и блокировки,
а при применение потенциометра с запоминающим устройством, фиксирующим
результат измерения - использовать влагомер в системе как оперативного, так и
автоматизированного управления процессом.
На основании полученной
зависимости среднеквадратичного влажности ω2 от периода замера, выбираем
период замера Ʈ=240 с, что позволяет вести процесс сушки в распылительной
сушильной установки с среднеквадратичным отклонением влажности ω2=±0,35%.
Влагометрическое устройство
(ВА-1) для автоматического дискретного измерения влажности сыпучих материалов в
потоке состоит из емкостного вибрационного первичного преобразователя (ПП) и
щита прибора.

Рис. 3. Щит приборов влагометрического устройства BA-1
На фасадной стороне щита
верхней его части располагается электронный автоматический самопишущий
потенциометр 1. Ниже расположены тумблер 7, для включения влагометрического
устройства BA-1 в автоматический
и ручной режим работы, тумблер 6 для подачи направления на щит приборов,
тумблер 4 для операторного управления разгрузкой датчика, предохранитель 5,
арматуры сигнальной лампы 6 – сигнализация процесса измерения. В нижней части
щита приборов установлен электронный блок 2, который посредством двух
коаксиальных кабелей через высокоточные разъемы 9 соединяется с ёмкостным
датчиком.
Шкалы электронного блока и потенциометра градуированы в процентах
содержаний влаги [табл.1]
Таблица 1
Определение погрешности измерений
влагометрического устройства BA-1
|
№ |
Анализ по ГОСТ 8115-73,% влаги |
Показания влагометрического устройства BA-1,
% влаги |
Абсолютная погрешность влагометрическогоустройства BA-1,
% влаги |
|
1 |
4,0 |
4,2 |
+0,2 |
|
2 |
4,1 |
4,5 |
+0,4 |
|
4 |
4,3 |
4,5 |
+0,2 |
|
6 |
4,9 |
5,2 |
-0,3 |
|
7 |
4,8 |
4,8 |
0,0 |
|
9 |
5,1 |
5,1 |
0,0 |
|
10 |
5,3 |
5,7 |
+0,4 |
|
11 |
5,3 |
5,0 |
-0,3 |
|
12 |
5,3 |
5,7 |
+0,4 |
|
14 |
5,4 |
5,7 |
+0,3 |
|
17 |
5,6 |
5,6 |
0,0 |
|
18 |
5,8 |
6,0 |
+0,2 |
|
20 |
6,0 |
6,2 |
+0,2 |
|
21 |
6,0 |
5,5 |
-0,5 |
|
22 |
6,1 |
6,3 |
+0,2 |
|
25 |
6,2 |
6,7 |
+0,5 |
|
26 |
6,2 |
6,2 |
0,0 |
|
27 |
6,3 |
6,6 |
+0,3 |
|
28 |
6,4 |
6,4 |
0,0 |
|
30 |
6,8 |
6,6 |
-0,2 |
|
31 |
6,8 |
6,8 |
0,0 |
|
34 |
7,2 |
7,3 |
-0,1 |
|
35 |
7,3 |
7,3 |
0,0 |
|
36 |
7,3 |
7,3 |
0,0 |
|
37 |
7,3 |
7,3 |
0,0 |
|
38 |
7,4 |
7,4 |
0,0 |
|
39 |
8,3 |
8,7 |
-0,4 |
|
40 |
9,6 |
8,3 |
-0,3 |
|
41 |
10,5 |
10,3 |
-0,2 |
|
42 |
10,6 |
10,7 |
-0,1 |
|
43 |
10,7 |
10,4 |
-0,3 |
|
44 |
11,9 |
11,9 |
0,0 |
После входа распылительной сушилки
установившейся режим производит полую разгрузку ПП от пробы сухого материала. Оператор,
включенном тумблере В1, подает питание на щит приборов, электронный блок и на
измерительный преобразователь, а нажатием кнопки КП1 – на командный прибор
КЭП-12. Одновременно с началом вращения распределительного вала КЭП-12У
замыкается его контакт КЭП-12, через который дальнейшим происходит питание
командного прибора.
После начала вращения
распределительного вала посредством контактов КЭП-1 , КЭП-10 включается
сигнализация измерения, реверсивный двигатель ПСР, электромагниты вибраций и
разгрузки. При замыкании контактов КЭП-3, КЭП-4 и КЭП-10 питание подается на
электромагнит разгрузки (ЭМШ) и на магнитный пускатель (МП), который замыкая
контакт МП3, включает электромагниты вибрации (ЭМ), затем открывается шибер
вибрационного ПП и под действием вибрирующих пластин происходит полная разгрузка
датчика.
Разгрузка ПП производится в течении 20с , а затем электромагниты
вибрации (ЭМ) и разгрузки (ЭМШ) включается, шибер ПП закрывается и через 45с замыкается контакт КЭП-5 и КЭП-10,
включая электромагниты вибрации (7с). При этом происходит уплотнение
поступающей порции сухого материала.
Через 50с после включения
электромагнитов вибрации (ЭМ), они вновь включаются посредством контактов КЭП-6
и КЭП-10 и в течении 7с происходит уплотнение пробы. Через следующие 50с после
включения электромагниты вибрации (ЭМ) включается посредством контакта КЭП-7 и
КЭП-10. В течении 7с происходит дальнейшее уплотнение пробы. Через 9с после
окончания последней вибрации контактом
КЭП-1 включается табло
«измерение» (Л1), а контактом КЭП-2 – реверсивный двигатель (РД) электронного
потенциометра. Измерение продолжается в течение 30с. Затем реверсивный
двигатель (РД) и световое табло «измерение» (Л1) выключаются, при этом
происходит запоминание потенциометром ,
результата измерения и через 4с
включаются контакты КЭП-3, КЭП-4 и КЭП-10, т.е. происходит разгрузка ПП.
Дистанционное операторное управление
электромагнитами вибрации (ЭМ) и разгрузки (ЭМШ) производиться посредством
кнопки
.
Электронный блок (ЭБ) влагометрического
устройства с подключенным емкостным вибрационным ПП включен в течение всего
цикла.
Питание КЭП-12 осуществляется через
трансформатор Тр. Тумблер Т1 для включения КЭП-12У находится в замкнутом
положении. Весь цикл измерения (подготовка пробы к измерению, измерение
влажности пробы и разгрузки) длится в течение 240с, затем цикл повторяется.
Основная погрешность измерений
влагометрического устройства ВА-1 определяется сравнением значений показаний
влагометрического устройства ВА-1 с показаниями лабораторного анализа по ГОСТ 8115-73,
для чего в течение всего цикла (от конца разгрузки ПП до окончания вибрации при
выключении контакта КПП -7) проба сыпучего материала для анализа по ГОСТ
8115-73 постепенно отбирается на неподвижном желобке.
Анализ результатов эксплуатации макета
влагометрического устройства ВА-1 показал, что абсолютная погрешность измерений
не превышала
0,5% влаги.
Опытные
данные, обработанные методы математической статистики, позволили найти
уравнение градуированной характеристики:
,
где
– влажность
альбумина, определённая по ГОСТ 8115-73, %
- показания макета
влагометрического устройства ВА-1, %
СПИСОК ЛИТЕРАТУРЫ
1. Берлинер М.А измерение влажности. Изд.2-е, перераб. и
допол. - М.,"Энергия", 1978, 400стр
2. Балюбаш
В.А. Исследование характеристик молочных продуктов применительно к задачам
контроля влажности. Диссертация. - Л., ЛТИХП, 1970, 150м.
3. Мелкумян
В.Е. Обеспечение средств измерения влажности твердых материалов. Госстандарт
СССР. Тбилисткий филиал ВНИМИ. Серия - "Метрология и измерительная
техника". - М., 1975, 72с.
4. Федоров
Н.Е., Космодемьянский Ю.В., Филипенко Б.П. Расчет сушки распылением. - М.,
МТИММП, 1973, 49с.