А. А. Курганов, Ю.
С. Игольников
ФГБОУ ВПО «Мордовский государственный университет им. Н. П.
Огарева» г. Саранск, Россия
Кольцевая схема с уравнительным реактором в двенадцатипульсной схеме
выпрямления.
В мощных и
сверхмощных преобразователях переход от классических схем выпрямителей к
кольцевым схемам является одним из направлений улучшения их энергетических
показателей [1]. Одним из примеров
такой модернизации является кольцевая схема выпрямителя с уравнительным
реактором [2] (рис. 1, а), которая позволяет эффективнее использовать элементы
схемы, при снижении потерь в них.
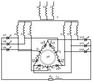
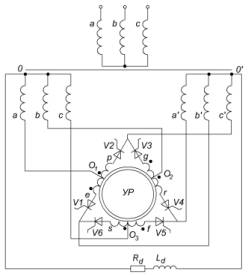
а)
б)
Рис. 1 – Кольцевая схема выпрямителя с уравнительным реактором а)
шестипульсная; б) двенадцатпульсная
Принцип работы
схемы заключается в формировании напряжения ud на нагрузке Rd–Ld путём поочередного
выравнивания с помощью уравнительного реактора (УР) двух анодных ЭДС одной и
другой звезд. При этом ток нагрузки проходит одновременно через два вентиля
работающих параллельно благодаря УР, что позволяет обойтись без дополнительных
делителей тока в группе параллельно
включенных вентилей. Более подробно работа схемы описана в [3].
Проведенный анализ [3] показал
перспективность применения кольцевой схемы как базовой при построении
многопульсных схем взамен классических, при сохранении достоинств кольцевой
схемы с УР и улучшений энергетических показателей преобразователя в целом с её
применением.
Одним из
направлений развития кольцевой шестипульсной схемы выпрямителя с УР явилось
создание на ее основе двенадцатипульсной схемы (рис. 1,б). Схема была
промоделирована в программе P-SIM
[4] и
проверена экспериментально на макете общей габаритной мощностью 3кВА собранном
в соответствии с рис 1, б.
Диаграммы
напряжений и токов полученные в результате моделирования представлены рис.2,а-г,
а экспериментальной проверки на макете -
рис.2 д-и.
Напряжение
на нагрузке (рис. 2, а, д) формируется путем сложения двух фазных напряжений
одной звезды с фазным напряжением другой звезды с напряжением обмоток
уравнительного реактора.
Двенадцатикратную
частоту пульсаций напряжения на нагрузке можно представить как сумму напряжений мостовой и кольцевой схем сдвинутых на 30
эл. град. за счет работы уравнительного реактора. При увеличении тока нагрузки
выходное напряжение становится ближе к теоретическому, что объясняется лучшей
работой уравнительного реактора. При
этом напряжение на уравнительном реакторе имеет вид представленный на рис.2,б,е.
Напряжения на вентилях разных групп
представлены на рис.2 в, ж, из которых следует, что все вентили проводят ток в
течение 120эл.гр., и начало
проводимости вентилей разных групп
смещено на 30 эл.гр. При этом
величина обратного напряжения вентилей моста и кольца отличаются в 2 раза, но
не превышает величины выпрямленного напряжения на нагрузке.

Рис.2 – Диаграммы
токов и напряжений на элементах двенадцатипульсной схемы полученные при
моделировании: а) ud-напряжение на нагрузке;
б) up-напряжение обмотки уравнительного реактора; в) uvk-напряжение
на кольцевой группе вентилей, uvm-напряжение на мостовой
группе вентилей; г) ia0-ток первичной обмотки
трансформатора. Осциллограммы полученные при экспериментальной проверке: д) ud-напряжение
на нагрузке; е) up-напряжение обмотки
уравнительного реактора; ж) uvk-напряжение на кольцевой
группе вентилей, uvm-напряжение на мостовой группе
вентилей; и) ia0-ток первичной обмотки трансформатора.
Известные
соотношения [5] теоретического анализа представлены таблице 1.
Полученные результаты теоретического анализа, моделирования и экспериментальной
проверки рассмотренных схем показывают преимущества предлагаемых схем перед
классическими, что является предпосылкой
для их промышленного применения в разрабатываемых и модернизируемых
преобразователях.
Таблица 1 –
Сводные показатели выпрямителей часто используемых в преобразователях
|
Параметр |
12
пульс. с УР |
12
пульс. 2 моста |
6 пульс.
кольцевая с УР |
6 пульс.
с УР класс. |
|
|
Напряжение
на нагрузке (в долях от фазного) |
4,367 |
2*2,34 |
2,09 |
1,17 |
|
|
Среднее
значение тока вентилей (в долях от выпрямленного) |
0,166 |
0,333 |
0,333 |
0,1666 |
0,16666 |
|
Максимальное
напряжение на вентиле (в долях от фазного) |
3,2 |
2,45 |
4,24 |
2,45 |
|
|
Ток вторичной
обмотки трансформатора (в долях от выпрямленного) |
0,763 |
0,81 |
0,5 |
0,288 |
|
|
Ток первичной
обмотки трансформатора (в долях от выпрямленного) |
1,47 |
0,81 |
0,705 |
0,4 |
|
|
Габаритная
мощность трансформаторного оборудования (включая УР) ( в долях от выпрямленной) |
0,993 |
1,05 |
1,36 |
1,3 |
|
Проверялась
также работа схемы (рис.1б) с двумя
нагрузками: одна из них была подключена на выход двенадцатипульсной схемы, а
вторая - к нулевым точкам звезд. Экспериментальная
проверка и моделирование подтвердили работоспособность схемы при двух нагрузках
без влияния их друг на друга.
Литература:
1.
Выпрямители с кольцевыми и
лестничными вентильными схемами для систем электроснабжения электрического
транспорта. Волкова О.Л. Автореф. дисс. на соискание ученой степени к.т.н., Новосибирск – 2011.
2.
Патент
RU 2 325 025 C1. Преобразователь
трехфазного переменного напряжения в постоянное/ Ю. С. Игольников Н 02М 7/06
опубл. 20.05.2008г. Бюл. №14.
3.
Кольцевая
схема выпрямителя с уравнительным реактором / Ю. С. Игольников, А. А. Курганов/ Электротехника, №5, 2013г.,
Фирма Знак.
4.
PSIM User Manual/ Canada: Powersim
Technologes Inc., 1999
5.
Полупроводниковые
выпрямители / Под редакцией Ф.И. Ковалева, Г.П. Мостковой. М.: Энергия 1978. 448с.