УДК 639.64
Курсеитова Э. С.1
Керженцев В. А.2
1.
Керченский
государственный морской технологический университет
2.
Новосибирский государственный технический
университет
ПЕРСПЕКТИВНОЕ НАПРАВЛЕНИЕ В СУШКЕ СПИРУЛИНЫ
Определено перспективное направление в сушке спирулины.
Визначено перспективний
напрямок в сушинні спіруліни.
The perspective direction in drying spirulina is defined.
Введение.
Сушка – сложный технологический процесс, который должен обеспечить не только
сохранение качественных показателей материала, но и в ряде случаев их улучшить. Поэтому выбор метода и
рациональных режимов процесса сушки должен базироваться на научных основах технологии
сушки: от изучения свойств продукта как объекта сушки – к выбору метода и обоснованию режимов процесса сушки,
и на этой основе – к созданию рациональной конструкции сушилки.
Постановка задачи. Существует
большое количество различных способов
сушки пищевых материалов, основанных на физических явлениях:
·
переходе воды из жидкого состояния в газообразное;
·
переходе из твердого в газообразное состояние.
Два эти способа широко применяют при производстве
сушеных пищевых продуктов.
Выбор того или иного способа сушки определяется природой материала и требованиями к
качеству. Последний фактор является определяющим, так как получение конечного
продукта с заданными характеристиками (низкое влагосодержание, сохранение
натуральной окраски, пористость, минимальные потери веществ при хранении) может
быть рационально реализовано лишь при применении определенных способов и
режимов обезвоживания.
Результаты
исследований. Перспективным направлением в сушке спирулины является
производство сухих продуктов в виде гранул, порошков. С этой целью проведен
обзор основных способов сушки. Особенностью сушки спирулины является
термочувствительность, которая ограничивает возможность применения повышенных
температур нагрева материала.
К основополагающим характеристикам, оценивающим качество сушеной продукции, относится:
остаточное влагосодержание, гигроскопические свойства, восстанавливаемость,
содержание витаминов, микробиологическая безопасность продукции, цвет. Такие
показатели, как содержание основныхполезных вещевств, больше определяется
условиями культивирования, видом, качеством полученного сырья и способом сушки.
Эффективность работы предприятия, выпускающего сушеный
продукт, определяется технологией подготовки, оснащением сушильными
установками, применением современных способов обезвоживания пищевого сырья.
Основным направлением интенсификации процессов обезвоживания является создание дополнительных движущих сил тепло-
и массопереноса, а также создания
условий, повышающих величины коэффициентов переноса, что является нерешенной
частью рассматриваемой задачи.
Главным является разработка и внедрение сушилок для предприятий, обеспечивающих производство
продукции, отвечающей современным требованиям к качеству и технологическим
свойствам.
По данным Кавецкого Г. Д. [1] по способу подвода теплоты к материалу различают
следующие методы сушки:
1. конвективная
сушка – путем непосредственного соприкосновения высушиваемого материала с
сушильным агентом, в качестве которого обычно используют нагретый воздух или топочные
газы (в смеси с воздухом);
2. контактная
сушка – путем передачи тепла от теплоносителя к материалу через разделяющую их
стенку;
3. радиационная
сушка – путем передачи тепла инфракрасными лучами;
4. диэлектрическая
сушка – путем нагревания в поле токов высокой частоты;
5. сублимационная
сушка – сушка в замороженном состояниии при глубоком вакууме.
Последние три вида сушки применяются редко и обычно называются специальными
видами сушки.
Контактный способ обезвоживания
основан на передаче теплоты продукту при соприкосновении с горячей
поверхностью. Для спирулины этот способ не рекомендуется, так как при соприкосновении с материалом
температура сырья повышается больше 600, что ухудшает качество
продукта.
На основании анализа имеющихся данных был выбран для процесса сушки
спирулины конвективный метод.
Одним из перспективных направлений в совершенствовании сушильного
оборудования является создание
аппаратов с активным и динамическим
режимами, в которых достигается
значительная интенсификация процессов
тепло- и массообмена. К наиболее
эффективным аппаратам с такими режимами работы относятся сушилки барабанного
типа.
Наиболее лучшим способом ускорения процесса сушки является перемещение спирулины на лотках 4 при этом снизу в камеру подается поток
горячего сушильного агента. Продолжительность сушки спирулинысокращаетс в два
раза [2].
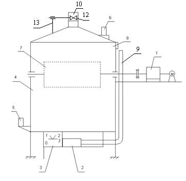
На рисунке 1 представлена схема
установки, в конструкцию которой входят: двухступенчатый червячный редуктор 1, вентилятор 2, подкамера 3,
сушильная камера 4, психрометры 6, ВИТ-2 позиции 5 и 6, модуль с лотками 7 и пульт управления.

Рисунок 1. Экспериментальная установка
Выводы.
Привлекает внимание применение конвективного метода процесса сушки спирулины,
так как его аппаратное обеспечение отличается простотой конструкции, умеренной
себестоимостью, значительной экономией энергозатрат и сниженной потерей пищевой
ценности по сравнению с традиционной конвективной сушкой.
1. Кавецкий
Г. Д., Васильев Б. Д. Процессы и аппараты пищевой промышленности / Г. Д.
Кавецкий, Б. Д. Васильев. – М.: Колос, 1999 – 551с.
2. Патент
78096 Украина. Устройство для сушки спирулины и пастообразных материалов / Э.
С. Курсеитова, В. А. Костюченко, В. В. Мисько – опубл. 2007, бюл. №2.