Д.х.н., профессор Надиров К.С., к.т.н., доцент Жантасов М.К., к.т.н., доцент Бимбетова Г.Ж., к.т.н.,
доцент Аширбаев Х.А., к.х.н., Орынбасаров А.К., магистр Калменов М.У.,
магистр Зият
А.Ж., магистр Шуханова Ж.К.
Южно-Казахстанский
государственный университет им.М.Ауэзова, Республика Казахстан
Экстракция
жирных кислот из смеси компонентов госсиполовой смолы в вибромагнитном
экстракторе
Целью исследования являлась
интенсификация процесса выделения ЖК, которые в дальнейшем послужат для синтеза
на их основе неионогенного деэмульгатора, из смеси компонентов ГС с целью их
очистки от примесей. Ранее нами было показано, что омылением ГС раствором
щелочи можно получить омыляемую фракцию солей ЖК и госсипола, которые затем при
обработке серной кислотой выделяются в свободном виде [1,2]. В процессе работы использована ГС АО
«Шымкентмай». В первоначальных поисковых опытах оксиэтилированию для получения
ПАВ подвергали полученную смесь ЖК и госсипола (жировая смесь компонентов ГС),
полученный при этом состав при испытаниях проявил свойства достаточно
эффективного деэмульгатора [3]. Однако
к современным деэмульгаторам предъявляются более жесткие требования: они должны
обладать максимально высокой деэмульгирующей активностью, быть биологически
легко разлагаемы, нетоксичными, дешевыми, доступными; не должны обладать
бактерицидной активностью (от которой зависит эффективность биологической
очистки сточных вод) и не должны корродировать металлы. Поэтому возникла
потребность исследовать, как влияет на процесс оксиэтилирования чистота
исходного сырья, разработать оптимальный метод выделения ЖК из смеси
компонентов ГС, подобрать оптимальные условия процесса выделения ЖК и выбрать
метод подготовки свободных ЖК к оксиэтилированию. В качестве критерия
оптимизации выбрано качество конечного продукта – оксиэтилированного продукта
на основе сырья, выделенного и очищенного разными методами.
В рамках поставленной
задачи нами выполнен комплекс исследований по экстракции ЖК из полученной смеси
компонентов ГС в ВМЭ с целью отделения ЖК
от технического госсипола, его соединений и других примесей, т.к. на процесс
оксиэтилирования любые примеси оказывают неоднозначный эффект. Современные
способы интенсификации процесса экстрагирования, как и других процессов в
гетерогенных средах, в основном базируются на методах дискретно-импульсного
ввода энергии. В той или иной мере принцип дискретно-импульсного ввода энергии
реализуют методы экстрагирования с применением ультразвуковой обработки,
вибраций, пульсаций и высоковольтных разрядов в жидкости. Как было установлено
ранее, при проведении процесса в смесительно-отстойном
экстракторе периодического действия удается извлечь за четыре ступени
экстракции (в течение 800 с) 93% относительно чистых ЖК из жировой смеси ГС.
Для интенсификации процесса экстракции необходимо увеличить поверхность
контакта фаз, при этом уменьшение размера капель обеспечит улучшение условий
массоотдачи от поверхности капель к экстрагенту. Важно не просто увеличить
относительную скорость движения фаз, сколько обеспечить участие в процессе всей
поверхности частиц. Одним из способов интенсификации массопереноса в
гетерогенных системах жидкость - жидкость является проведение процесса в режиме
гидродинамической неустойчивости межфазной поверхности, что при определенных
условиях приводит к образованию поверхностных вихревых структур. Вследствие
интенсивной мелкомасштабной конвекции вблизи межфазной границы происходит
ускорение массопереноса как раз в области, которая обычно лимитирует процесс
переноса вещества. Одним из возможных и перспективных вариантов экстракций
может явиться использование ВМЭ [4-6].
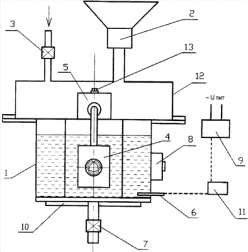
В работе использовали ВМЭ, собранный по методике [4], принципиальная схема
которого представлена на рисунке 1. В рабочем цикле подвижные элементы 4
виброактиваторов совершают вынужденные колебания. В перерабатываемой
гетерогенной смеси органического сырья и жидкой среды происходит формирование
малых объемных порций. Объем смеси, находящийся в зазоре 14 между элементами 4
и стенкой реактора 1, подвергается интенсивному механическому и магнитному
воздействию, действию знакопеременного давления, что приводит к разрушению
агломератов с образованием тонкодисперсной суспензии. Целевой продукт
выгружается через выходной патрубок 7. Реактор имеет дозатор сырья 2 с
загрузочным люком и дозатор жидкости 3, совместная работа которых служит для
задания влагосодержания смеси и для управления реологическими свойствами смеси.
Электромагнит 8 каждого магнитного активатора вынесен за стенку рабочей емкости
и не влияет на температурный режим переработки, пластина-якорь расположена
вблизи стенки рабочей емкости, а зазор 14 между рабочим элементом 4 и стенкой
рабочей емкости 1 выполнен регулируемым. Экстрактор состоит из реактора, в
который загружается влажная жировая смесь из ГС и экстрагент, магнитной катушки
и вибрирующей пластины. В зоне активации создаются следующие параметры:
скорость затопленных струй до 25 м/с; сдвиговая скорость до 17·103 с-1;
перепад давления в зоне активации до 2-3 атм; частота основного воздействия 50
Гц; частота модуляции основного воздействия до 15 Гц; магнитная индукция в зоне
активации до 2,1 Тл.
|
|
|
1 – реактор, 2,3 – дозаторы, 4 –
подвижные рабочие элементы активатора, 5 – регулировочный блок зазора, 6 –
датчик температуры, 7 – выходной патрубок, 8 – электромагнит, 9 – блок питания
электромагнита, 10 – нагреватель, 11 – блок терморегулирования, 12 – крышка
реактора, 13 – регулировочный винт, 14 – рабочий зазор активатора.
Рисунок 1 – Схема вибромагнитного экстрактора
Нами было исследовано влияние некоторых
параметров, характеризующих работу ВМЭ, на выход ЖК из жировой смеси ГС
(система жидкость – жидкость), т.к. до этого работа экстрактора была опробована
только для определения рабочих условий (время вибромагнитного воздействия,
соотношение смесь–вода) и оценки эффективности извлечения ЖК из сапропелей, т.е. для систем «твердое
тело-жидкость» [5,6]. В
таблице 1 показано влияние времени вибромагнитного воздействия и соотношения
«жировая смесь:бензин» на выход ЖК и содержание примесей в них. Из полученных
данных видно, что применение вибрамагнитного воздействия с указанными
характеристиками позволяет значительно интенсифицировать процесс экстракции: по
сравнению со смесительно-отстойным
экстрактором лучшие характеристики можно получить за один цикл (150с) вместо
четырех ступеней (800с), что сокращает время проведения процесса в 5,33 раза,
сокращает расход реагентов и трудозатраты в 4 раза; также можно снизить
соотношение «жировая смесь : бензин» от 1:8 до 1:6, что ведет к
дополнительной экономии экстрагента и снижению расходов на его регенерацию в
1,33 раза.
Таблица 1. Влияние времени
вибромагнитного воздействия и соотношения «жировая смесь : бензин» на выход ЖК
и примесей*
|
Время, с |
Выход жирных кислот/ примесей, в %
от теоретического содержания в смеси |
||||
|
Соотношение «жировая смесь:
бензин» |
|||||
|
1:2 |
1:4 |
1:5 |
1:6 |
1:7 |
|
|
50 |
18/- |
36/- |
42/1 |
42/3 |
44/4 |
|
70 |
24/1 |
42/1 |
48/2 |
59/4 |
59/5 |
|
90 |
30/3 |
57/3 |
61/4 |
80/5 |
81/7 |
|
110 |
40/3 |
63/4 |
75/5 |
93/6 |
94/8 |
|
130 |
45/4 |
67/6 |
78/7 |
94/8 |
95/10 |
|
150 |
51/5 |
75/7 |
86/8 |
95/10 |
95/11 |
*Условия: температура –
25оС, скорость затопленных струй - 15 м/с; сдвиговая скорость -1·103
с-1; частота модуляции основного воздействия - 6 Гц; магнитная
индукция в зоне активации - 1 Тл.
Однако одновременно с
интенсификацией процесса извлечения ЖК возросла и скорость извлечения примесей,
их переход из экстрагируемой смеси в экстракт достигает 10 - 11%, что
значительно загрязняет целевой продукт и усложнит впоследствии его очистку.
Поэтому дополнительно была исследована возможность снижения скорости перехода
примесей в экстракт за счет изменения характеристик вибрамагнитного воздействия.
Эта возможность обусловлена различием в химическом строении ЖК и примесей и,
следовательно, их разной реакцией на механическое, акустическое и магнитное
воздействие. Была проведена серия опытов по исследованию влияния характера и
параметров вибрамагнитного воздействия на поведение ЖК и примесей. Для
этого с помощью регулировочного
блока изменяли величину рабочего зазора
между подвижными элементами и стенкой
реактора и частоту питающего напряжения от блока питания. Полученные
результаты представлены на рисунках 2 и 3. Полученные результаты
свидетельствуют о том, что увеличение рабочего зазора снижает эффективность
вибромагнитного воздействия, при величине зазора больше 5 мм выход ЖК
уменьшается с 95-96% до 70-80%, а снижение выхода примесей отчетливо
наблюдается уже с величины зазора, равной 3-4 мм. Поэтому можно выбрать
оптимальную для нашей системы величину зазора - 4,8 мм, в этом случае скорость
затопленных струй составляет 5-7 м/с, что обеспечивает выход ЖК в 95,6%, а
переход примесей из экстрагируемой смеси в бензиновый экстракт не превышает 1,0
- 1,5%.

1 – ЖК, 2 – примеси, температура – 25оС, частота
модуляции основного воздействия - 6 Гц.
Рисунок 2 - Влияние величины
рабочего зазора между подвижными элементами
и стенкой реактора на выход ЖК и
примесей

1 – ЖК, 2 – примеси. Условия: температура – 25оС,
величина зазора – 4,8 мм.
Рисунок 3 - Влияние частоты
модуляции основного воздействия на выход ЖК и примесей
Изменение частоты
модуляции основного воздействия также способствует разделению ЖК и примесей,
при её увеличении повышается степень экстракции как ЖК, так и примесей, но
закономерность их изменения различна. Оптимальной величиной частоты модуляции
основного воздействия является 6-6,5 Гц, при этом выход ЖК составляет 97%, а
выход примесей не превышает 1%.
Таким образом, подобраны
условия проведения процесса экстракции ЖК из
жировой смеси ГС в ВМЭ, которые обеспечивают выход ЖК в 97%, выход примесей - 1%. Эти параметры
проведения процесса составляют: температура – 25оС, величина зазора
– 4,8 мм, скорость затопленных струй -
5-7 м/с, частота модуляции основного воздействия - 6-6,5 Гц, соотношение
«жировая смесь : бензин» 1:6, время проведения процесса – 150с. Однако эти
результаты были получены на лабораторной установке с рабочим объёмом 1л, при
попытке масштабирования (10 - 20л) вышеприведенные результаты достигнуты не
были. Причиной этого явилось отсутствие научно- обоснованных критериев
масштабирования ВМЭ, что предопределяет многоступенчатость
опытно-технологических работ, существенно замедляет внедрение полученных в
полупроизводственных условиях технологических результатов и требует проведения
дорогостоящих и длительных экспериментов непосредственно на крупномасштабном
оборудовании. Сложность определения условий масштабного перехода, с одной
стороны, и важность изучения этих условий — с другой, приводят к необходимости
применения системного подхода, суть которого в данном случае состоит в том, что
вся информация, получаемая на лабораторных, опытных и промышленных установках,
последовательно накапливается и обогащается в процессе разработки полной математической
модели ВМЭ. Построенная таким образом математическая модель позволит наиболее
достоверно осуществлять масштабный переход и решать задачи оптимального
проектирования ВМЭ [5]. Следует
отдельно подчеркнуть особую теоретическую и практическую значимость
исследований, проведенных на ВМЭ, т.к. они определили практически максимальные
количественные характеристики процесса экстрагирования ЖК из
жировой смеси ГС, которые необходимо будет достигнуть при использовании
другого оборудования и других методов.
Данные
исследования проводились благодаря финансированию Комитета науки Министерства образования и науки РК.
Литература
1. Надиров К.С., Надирова Ж.К.,
Жантасов М.К., Амантаева Д.Б., Оразбеков О.С. Исследование кинетики процесса
омыления жирных кислот в составе госсиполовой смолы.// Вестник КазНТУ,
- №4, - 2014. - С. 223-230.
2. Надиров К.С., Бимбетова Г.Ж.
Сакыбаев Б..А. Жантасов М.К. Садырбаева А.С., Оразбеков О.С. Исследование
влияния технологических факторов на процесс омыления госсиполовой смолы. //Вестник
КазНТУ, - №4, - 2014.- С. 320-325.
3. Надиров К.С., Жантасов
М.К., Надирова Ж.К., Джусенов А.У., Досмухамбет М.П. Получение
сырья для синтеза деэмульгатора из побочных продуктов переработки масла
хлопчатника. //Вестник КазНТУ, - №4, - 2014.- С. 98-104.
4. Патент РФ № 97363.
Многофункциональное устройство для переработки природного органического сырья в
жидкой среде / К. А. Дычко, Г.Л. Рыжова, В.А. Данекер, С.В. Рикконен, В.Н.
Воронин, М.А. Тюнина; патентообл. Томский гос. ун-т. – № 2010105323/22; заявл.
15.02.2010; опубл. 10.09.2010, Бюл. № 25.
5. Тюнина М.А. Определение жирных
кислот в сапропеле методом хромато-масс-спектроскопии с применением водной
вибромагнитной экстракции. Автореферат…канд. хим. наук. - Томск – 2013.
6. Влияние вибромагнитного
воздействия на выход и состав гидрофильных и липофильных биологически активных
веществ из сапропеля / К.А. Дычко, М.А. Тюнина, Г.Л. Рыжова // Химия
растительного сырья. – 2012. – № 2. – С. 155–163.