Технические науки/5. Энергетика
Магистр Плевако А.П.
Инновационный Евразийский университет, Казахстан
Деаэрационная установка
В настоящее время вопросам использования вторичных
энергетических ресурсов, как в нашей стране, так и за рубежом уделяется повышенное
внимание. Особо пристальное внимание получило так называемое «сбросное тепло»,
которое все часто находит применение в качестве низкопотенциального тепла для
работы тепловых насосов. В связи с этим возникла идея утилизации теплоты выпара термического деаэратора и
использованию его в процессе деаэрации.
Как известно, деаэратор - техническое устройство, реализующее процесс деаэрации некоторой жидкости (обычно воды
или жидкого топлива), то есть её очистки от присутствующих в ней
нежелательных газовых примесей. На многих электрических станциях также играет роль
ступени регенерации и бака запаса питательной воды.
Известен способ утилизации сбросной теплоты
электрических станций, осуществляемый
за счет использования теплоты продувочной воды паропреобразовательной
установки для подогрева химически очищенной воды, направляемой после в
деаэратор [1]. Недостатком данной схемы является то, что количество теплоты
передаваемого химически очищенной воде невелико, соответственно расход греющего
пара (для обеспечения температуры насыщения деаэрируемой воды) велик. А, как
известно, эффективность работы деаэратора существенно зависит от температуры,
подводимой для деаэрации воды, и чем она выше, тем эффективнее осуществляется
процесс деаэрации.
Технический результат предлагаемого способа –
эффективное использование теплоты выпара деаэратора, за счет увеличения его теплового потенциала в
тепловом насосе и последующей передачи ее химически очищенной воде, идущей на
процесс деаэрации.
Это достигается за счет того, что в известной схеме
деаэрационной установки вместо охладителя выпара устанавливается тепловой
насос.
Способ осуществляется за счет отбора
тепла от выпара деаэрационной установки
и передачи ее при помощи теплового насоса химически очищенной воде,
идущей далее на процесс деаэрации (таким образом теплота не теряется, а
возвращается в сисетему), с применением
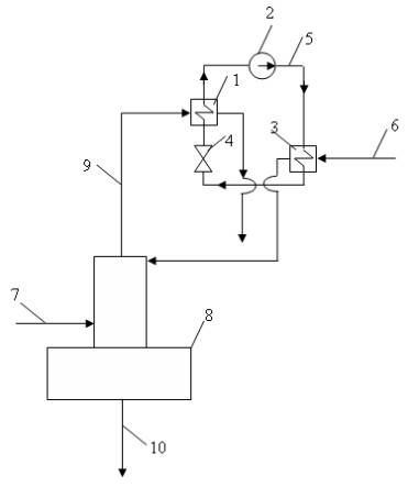
комплекса оборудования, представленного на рис. 1. и включающего: тепловой
насос, содержащий испаритель 1, компрессор 2, конденсатор 3, дроссель (регулирующий вентиль) 4, связанные
между собой системой трубопроводов 5 для циркуляции рабочего тела теплового
насоса. К испарителю 1 подведен трубопровод
6, по которому от конденсатора деаэратора 7 подается выпар. После
испарителя теплового насоса сконденсированный пар может направляться в
канализацию. В конденсаторе 3 рабочее тело теплового насоса охлаждается путем
передачи тепла химически очищенной воде подводимой по трубопроводу 8, идущей
далее в деаэратор 7. Для осуществления процесса деаэрации и подогрева воды в
деаэратор направляется греющий пар по трубопроводу 9, деаэрированная вода
отводится по трубопроводу 10.

Рисунок 1 -
Схема деарационной установки
В результате использования теплового насоса вместо
охладителя выпара в схеме деаэрационной установки осуществляется перевод более
высокопотенциального тепла выпара деаэратора, в теплоту химически очищенной
воды, направляемой для процесса деаэрации, что позволяет использовать в
процессе деаэрации меньшее количество греющего пара.
Литература:
1.
Соколов Е.Я. Промышленные тепловые электрические станции.
М.: Энергия, 1979, С. 57.