Технические
науки 5. Энергетика
В.К. Федоров, Е.В. Аникина,
И.Е. Пестрикова,
М.Е. Пестриков, Л.Е.
Пестрикова
Омский
государственный технический университет, г. Омск
СИСТЕМА ДВУХ ГЕНЕРАТОРОВ
ЧУА, СОЕДИНЕННЫХ
ПОСРЕДСТВОМ
РЕЗИСТИВНОЙ СВЯЗИ
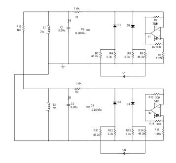
Схема для моделирования НЭЦ
генераторов Чуа с резистивной связью [1, с.132-133], составленная в программе Micro-Cap, приведена
на рис. 1.
Динамика процессов,
происходящих в данной системе, описывается следующими дифференциальными
уравнениями [1, с.134]:
![]()
![]()
,
,
,
,
,
где ![]()
![]()

,
,
,
,
,
,
,
,
, ![]()
Отметим, что эта система
уравнений является симметричной по отношению к замене переменных
,
.

Рис. 1 Схема для моделирования процессов в системе
двух идентичных генераторов Чуа
с резистивной связью
С помощью программы Micro-Cap было
проведено исследование данной НЭЦ [2, с.230-231]. В ходе моделирования были
получены осциллограммы напряжений и токов в элементах системы.

Рис. 2 Графики напряжений и токов на элементах системы
при
резистивной связи

Рис. 3 Странный аттрактор типа «двойная спираль» в
системе
резистивно связанных генераторов Чуа
Из осциллограмм видно, что в
случае резистивной связи между генераторами в НЭЦ будут возникать хаотические
колебания напряжений и токов. Кроме того, хаотические колебания на одноименных
элементах генераторов Чуа будут являться синхронными (рис. 2). Это
обстоятельство подтверждается тем, что ток через соединяющий генераторы Чуа резистор в установившемся режиме будет равен
нулю, следовательно, фазовый сдвиг между колебаниями на одноименных элементах
отсутствует. Фазовый портрет колебаний в элементах НЭЦ является странным
аттрактором типа «двойная спираль» (рис. 3), описанным в предыдущей главе.
Библиографический список
1.
Рысев, П.В. Особенности диссипации энергии в нелинейных электрических
цепях / П.В. Рысев, В.К. Федоров, Е.Ю. Свешникова // Омский
научный вестник. – 2005. –№ 1(30). – С. 131–135
2. Рысев, П.В. Управление и синхронизация хаоса в системе связанных генераторов / П.В. Рысев [и др.] // Динамика систем, механизмов и машин: Матер. V Междунар. науч.– техн. конф. – Омск: 2004. – С. 229–234