Магистрант
Мырзабекова Лайла Муратовна
Республика Казахстан, г. Алматы
Казахский Национальный Технический Университет К.И. Сатпаева
Способы получения металлов из
нефтяной золы
Топочная золя является ценнейшим источником редких
металлов, ибо содержание в ней одного ванадия может достигать 40% мас. В одной только России на тепловых станциях ежегодно
сжигается несколько сотен тысяч тонн сернистого мазута, имеющего зольность от
0,1 до 0,3% мас. Подсчитано, например, что 30
наиболее крупных тепловых станций России в год производят такое количество золы
в которой содержание одного только ванадия достигает 10 тыс.т. И эта зола, как
правило, захороняется, или, в лучшем случае,
используется в производстве шлакоблоков, керамзита и дорожном строительстве.
Первые работы на способы извлечения металлов из
топочной золы в Западных странах появились более 20 лет назад. А в настоящее
время на территории только США уже действует 15 подобных установок и масштабы
этого производства непрерывно расширяются. Технология извлечения, как правило,
держится в секрете, хотя, по – видимому, она представляет собой растворение
золы в кислотах и последующее поэтапное выделение компонентов химическим путём,
либо с помощью электролиза. В СНГ (Россия) были проведены серьёзные
подготовительные работы для внедрения этого способа:
а) разработан метод деасфальтизации
нефтей, направленный на расширение сырьевой базы
производства нефтяной золы и улучшения качества товарных нефтей;
б) существенно улучшены способы сбора нефтяной золы на
тепловых станциях;
в) подготовлена необходимая нормативная база – в виде
приказа по министерству в 1986 г о сборе и хранении нефтяной золы.
Однако, в силу целого ряда причин соответствующие
установки так и не были приобретены. Для деасфальтзации
тяжелых нефтей и нефтяных остатков с целью понижения
их вязкости, сернистости и зольности и получения так
называемого асфальтита, состоящего на 65 - 76% из асфальтенов,
добавляемого к топочному мазуту или используемого самостоятельно. Процесс
основан на известной способности асфальтенов
коагулировать и оседать из нефтепродуктов при разбавлении их лёгкими
парафиновыми углеводородами (рисунок 1).
|
|
Рисунок
1 - Технологическая схема процесса Добен
Сырьё потоком I направляется в верхнюю часть контактора 1,
заполненного насадкой. В нижнюю часть контактора подаётся смесь свежего (поток II) и регенерированного (поток IV) растворителя. Из – за разности плотностей сырьё и
растворитель начинают двигаться в противоположных направлениях, причём, в
растворителе, при этом, растворяются все компоненты нефти, кроме асфальтенов. Смесь растворителя и деасфальтизата
потоком III направляется в два последовательно расположенных
регенератора 2 и 3, где происходит отгонка бензина и возврат его в процесс. Деасфальтизированный продукт потоком V покидает установку. Асфальтены
с остатками растворителя проходят регенератор 4 в котором выпариваются остатки
растворителя, а затем попадают в устройство для охлаждения и выгрузки 5. Асфальтены (поток VII)
могут быть получены либо в виде горячей жидкости с температурой плавления
примерно 1600С, либо в виде порошка.
Процесс позволяет за счет удаления 93 – 96% асфальтенов извлечь вместе с ними 50 – 70% металлов. Для
извлечения этих металлов предусматривается сжигание асфальтита на специальных
установках, снабженных устройством для очистки дымовых газов от SO2 . В
полученной золе содержится до 20% ванадия и до 10 – 15% никеля.
В России только пилотная
установка в Уфе, в США десятки подобных установок. Фирма разработала способ
получения синтез – газа из тяжелых нефтей и нефтяных
остатков, в котором рабочим продуктом являются соединения металлов. Установка
может монтироваться в две технологические линии: а) для высокосернистых; б) – для малосернистых видов сырья.
Недавно появился вариант для переработки остатков с очень большим содержанием
металлов. Во всех этих установках самым «узким» местом является котел –
утилизатор (рисунок 2), который часто выходит из строя, вследствии
образования в нём отложений.

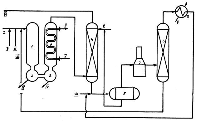
Рисунок 2 - Технологическая схема процесса «Chemicl Werke Huis»
Нефтяные остатки (поток I) смешиваются с воздухом (поток II) и водяным паром (поток III)добавляемым для лучшего диспергирования остатков, и
подаются в газогенератор 1, где поджигаются. В течении нескольких секунд при
температурах порядка 13000С все остатки или нефть разлагаются на
непредельные газы, являющиеся ценнейшим сырьём для нефтехимии, а металлы, в
зависимости от содержания серы – в оксиды или сульфиды, представляющие собой
твёрдые порошки. При этом, порядка 2 % исходного сырья превращается в сажу.
Глубину процесса легко регулировать изменяя количество воздуха. Продукты сгорания
в подобных установках превращаются в горючий синтез – газ. Подавляющая часть
металлов будет задержана в ловушке 2, часть оседает на крупинках сажи и часть в
виде летучих карбонилов переходит в газовую фазу.
После котла – утилизатора 3, где температура газа понижается до 3000С,
он направляется в скруббер 4, для отмывки водой (поток V) от сажи. Отмытый газ (поток VI) очищается от SO2, CO2,
высушивается и направляется на утилизацию, а промывочная вода поступает в
отстойник 5. Для интенсификации отстоя в воду добавляют нефть (поток VII) . т.к.сажа ей прекрасно смачивается. Отстоявшаяся
вода возвращается на повторное использование в скруббер, а смесь нефти и сажи
после печи 7 в ректификационную колонну 6, где отгоняют лёгкую часть нефти,
возвращая её после конденсации в процесс, а остаток вместе с сажей подают в газосепаратор.
В то же время, металлы – это единственный компонент
товарных нефтей, который нежелателен или, по крайней
мере, безразличен для всех без исключения продуктов нефтепереработки; т.к. они
уменьшают долю отбора светлых продуктов (т.е. глубину переработки нефти),
отравляют многие катализаторы нефтепереработки, снижают качество многих
товарных нефтепродуктов, вызывают в ряде случаев выход из строя нефтезаводской
аппаратуры (например, за счет ванадиевой коррозии) и, наконец, являются
основным носителем зольности котельных топлив. С другой стороны, соединения
нефти, в состав которых входит основное количество металлов, являются основными
источниками вязкости и природными эмульгаторами.
Таким образом, разработка и внедрение технологий деметаллизации не только может существенно улучшить
качество товарных нефтей, но и позволит получить
немалое количество остродифицитных металлов. Однако,
это нелёгкий процесс, т.к. спектр соединений нефти, содержащих металлы,
необычайно широк и включает элементоорганические соединения, соли карбоновых
кислот, внутримолекулярные комплексы (например, порфирины),
а также смолы и асфальтены. И тем не менее на
сегодняшний день разработано немало технологий по извлечению из нефтей металлов, но все они в качестве сырья используют,
как правило, лишь наиболее тяжелые компоненты нефти – в основном, смолы и асфальтены – где концентрация металлов наиболее высока.