Технические науки/5.Энергетика.
Д.т.н.
Хрусталев В.А., аспирант Башлыков Д.О.
Саратовский
государственный технический университет имени Гагарина Ю.А., Саратовский научный центр РАН, Россия.
Исследование возможностей повышения эффективности в инновационных проектах
блоков АЭС
с реакторами ВВЭР-СКДИ.
В настоящее время в России и ряде
зарубежных стран начата разработка реакторов, охлаждаемых сверхкритической
водой, с интегральной компоновкой первого контура. Создание подобных
водо-водяных энергетических реакторов со сверхкритическими параметрами пара и
регулируемым спектром нейтронов предусмотрено в Энергетической стратегии
России, которая была утверждена распоряжением Правительства Российской
Федерации от 13.11.2009 г. В июле 2011 г. Россия подписала системное соглашение
Международного форума «Поколение-4» (GIF) по развитию направления реакторов с
водой сверхкритического давления SCWR. Заявлено, что реакторы ВВЭР-СКДИ
позволяют выдавать пар в голову турбины с давлением 120-160 бар и температурой
380 oC. В данной статье рассмотрены некоторые пути повышения
эффективности второго контура АЭС с реактором типа СКДИ и турбоустановкой
К-600-14,0/3000 [1] (рис.1), позитивно зарекомендовавшие себя в практике
модернизации действующих и в поисковых проработках перспективных энергоблоков
АЭС с ВВЭР.

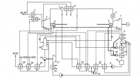
Рис.1. Принципиальная тепловая схема (ПТС)
турбоустановки К-600-14,0/3000:
1- уплотнение штоков клапанов; 2- блок клапанов; 3-
ЦВД; 4- уплотнение вала; 5- сепаратор; 6- две ступени промежуточного перегрева
пароперегревателя; 7- ЦНД; 8- конденсатор;9- конденсатный насос; 10- эжектор
уплотнений; 11- основной эжектор; 12- блочная обессоливающая установка; 13-
конденсатор пара эжекторов;14- ПНД; 15- дренажный насос; 16- конденсатор
турбопривода; 17- турбопривод питательного насоса; 18- питательный насос;
19-деаэратор; 20- ПВД.
До настоящего времени проводилось
множество исследований, рассматривающих вопрос повышения эффективности
реакторов АЭС с ВВЭР-1000[2]. Рассмотрим некоторые из них.
1
- Установка
предсепарационного устройства в промежуточной системе турбоустановки,
работающей с влажным паром (система «сепаратор – пароперегреватель»). [3]
2
– Изменение схем
расположения внешних систем влагоудаления по проточной части (отказ от типового
СПП с двумя ступенями промежуточного перегрева пара).
3
- Различные варианты комбинирования тепловой
схемы с ГТУ для утилизации теплоты уходящих газов газотурбинной установки в
едином энергокомплексе [2-4].
1.Установка
предсепарационного устройства.
Общеизвестные преимущества предсепаратора:
·
предсепаратор легко
встраивается в трубопровод перед СПП или перед ЦВД и удаляет до 40 – 80% влаги;
что способствует снижению ее на входе и выходе основного сепаратора;
·
известно, что снижение
остаточной влажности в сепараторе на 1% ведет к росту мощности турбины не
менее, чем на 0,3; 0,4 и до 0,5% и увеличению сроков эксплуатации за счет
снижения интенсивности коррозии и эрозии;
·
время окупаемости с учетом затрат в установку
предсепаратора составляет около двух лет (по данным российской практики).
Так, на Балаковской АЭС
были установлены предсепараторы «Powersep» фирмы Balcke Durr (Германия). По результатам их испытаний, на энергоблоках №1,2,3 их внедрение привело
к повышению электрической мощности на 0,5%.
2.Изменение
системы влагоудаления.
Высокие начальные параметры пара,
обеспечиваемые во втором контуре реактором ВВЭР-СКДИ, позволяют поставить
вопрос о более глубокой модернизации в этом случае тепловой схемы, используемой
на современных АЭС с ВВЭР. При этом для турбинного оборудования блоков с ВВЭР-СКДИ
создание новых эффективных систем влагоудаления - наиболее важное направление
совершенствования. В тепловых схемах АЭС с ВВЭР – на типовые параметры
начального пара 60 бар, 275 oC этот вопрос также остается актуальным.
3.Комбинирование тепловой схемы
с ГТУ.
Одним из наиболее перспективных и
радикальных направлений в решении проблемы повышения маневренности является
комбинирование ГТУ с энергоблоками АЭС. ГТУ обладает лучшей маневренностью,
поэтому выгодно использовать их для полупиковых и пиковых зон графиков нагрузки.
Особенностью работы ГТУ является также зависимость ее выходной мощности от
температуры наружного воздуха, что особенно важно для осеннее-зимних пиков
потребления электрической и тепловой мощности. [4]
Оптимально
составленная схема комбинирования позволит создать эффективный маневренный
энергоблок, который будет иметь преимущества, такие как: возможность изменять
мощность в зависимости от графиков нагрузки без отключения ГТ, что положительно
скажется на экономической привлекательности проекта; снижение вероятности нарушения бесперебойного питания
ответственных потребителей собственных нужд в аварийных ситуациях на
энергоблоке АЭС при подключении генератора ГТУ к ним; снижение ущерба от спада
мощности в энергосистеме региона в случае ремонтных или аварийных ситуаций, так
как ГТУ и ПТУ могут работать автономно, если в таких схемах предусмотреть
резервную утилизацию теплоты ГТУ.
Литература:
1.
Силин В.А., Зорин В.М., Тагиров А.М., Трегубова О.И., Белов И.В., Поваров П.В.
О тепловой схеме энергоблока АЭС с реактором, охлаждаемым водой
сверхкритического давления // Теплоэнергетика, 2010, №12.-С. 32-37.
2. А. с. 1060798 СССР, МКИ3 F 01 K 23/10. Парогазовая
установка / В. А. Хрусталев, О. И. Демидов, М. С. Доронин (СССР). – №
3479782/24–06 ;заявл. 05.08.82 ; опубл. 15.12.83, Бюл. № 46. – 3 с. : ил.
3. Хрусталев В.А., Новикова З.Ю. Повышение
экономичности турбинного оборудования АЭС с ВВЭР-1000// Проблемы энергетики:
сб. науч. тр. / Сарат. гос. техн. ун-т.- Саратов, 2010, №1.-С. 18-22.
4. Нуждин В.Н., Просвирнов А.А. Союз атома и газа //
Материалы инновационного форума
Росатома, 2007.-С. 28-33.