Технические науки/5. Энергетика
д.т.н. Ефимов Н.Н.,
к.т.н. Скубиенко С.В., ассист. Янченко И.В.
Южно-Российский
государственный политехнический университет (Новочеркасский политехнический
институт) имени М.И. Платова, Россия
МАТЕМАТИЧЕСКАЯ МОДЕЛЬ РЕЖИМОВ РАБОТЫ
ЭНЕРГОБЛОКА ТЭС С ТЕПЛОВЫМ НАСОСОМ.
Обеспечение надежности и эффективности
работы основного энергетического оборудования (ОЭО) современных ТЭС является
одной из важнейших задач не только обслуживающего персонала электростанций, но
и хорошим поводом для проведения научных исследований в данной области. Аналитиками
главного вычислительного центра энергетики в 2005г., был составлен рейтинг дочерних
и зависимых обществ РАО "ЕЭС России" по степени износа ОЭО ТЭС [1]. Около
63% электростанций располагают оборудованием, состояние которого оценивается
как «плохое» и «очень плохое». Для данной группы электростанций средняя степень
физического износа паротурбинных установок составляет около 77%, а
котлоагрегатов около 75%, что, безусловно, приводит к снижению рабочих
параметров пара. Снижение параметров пара отрицательно сказывается не только на
электрической мощности энергоблоков, но и на КПД всей электростанции.
Одним из перспективных способов
повышения КПД ТЭС в условиях современного развития отечественной
теплоэнергетики является применение в системе регенерации паротурбинных
установок тепловых насосов, которые получили широкое применение в разных
отраслях промышленности.
Проверка теоретических возможностей
повышения эффективности и экономичности работы конденсационных энергоблоков
ТЭС, а также исследование режимов работы ОЭО при сезонных изменениях нагрузки
энергоблоков требует разработки математической модели, учитывающей особенности
применения абсорбционного теплового насоса в общем технологическом цикле.
Расчет принципиальной тепловой схемы
конденсационной ТЭС основан на стандартной методике, используемой при
проектировании энергоблоков [2]. Составление и последующее совместное решений
уравнений теплового и материального балансов является основой для расчета
основных энергетических характеристик энергоблока и показателей его тепловой
экономичности, позволяющих оценить экономичность работы всей электростанции.
При разработке математической модели по
расчету тепловой схемы ТЭС с теплонасосной установкой (рис. 1), алгоритм
расчета был дополнен рядом уравнений позволяющих
наиболее полно описать протекающие энергетические процессы.

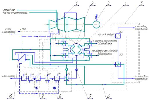
Рис.
1. Принципиальная тепловая схема турбоустановки К-300-240-2 ХТГЗ с подключением
теплового насоса: 1- паровая турбина; 2-
конденсатор паровой турбины; 3- турбогенератор; 4- испарительный контур АБТН;
5- сетевая установка; 6- конденсационный контур АБТН; 7- конденсатный насос; 8-
группа ПНД; 9- дренажный насос; 10- абсорбционный тепловой насос (АБТН).
В состав алгоритма расчета вошли
уравнения, описывающие расчетные характеристики теплового насоса:
-
тепловая мощность АБТН, кВт:

где
QПНД9 – тепловая мощность
регенеративного подогревателя, кВт; QНСП – тепловая мощность
нижнего сетевого подогревателя, кВт; ηТН
– КПД теплового насоса.
-
расход пара на АБТН, кг/с:

Здесь
DП1ТН – расход пара на один
тепловой насос, кг/с; QТН – расчетная тепловая
мощность теплового насоса, МВт; Q1ТН – тепловая мощность
одного теплового насоса, МВт.
Для оценки эффективности работы системы
регенерации, в расчете используется энергетический коэффициент пара
регенеративного отбора:

Здесь
Dr,j – расход пара,
направляемого в j-ый регенеративный отбор, кг/с; h0 – энтальпия пара перед турбиной, кДж/кг; hr,j – энтальпия греющего пара j-го
регенеративного отбора, кДж/кг; D9ТН – расход греющей среды,
направляемый тепловым насосом в регенеративный подогреватель П9, кг/с; h”9ТН и h’9ТН – энтальпии греющей
среды теплового насоса соответственно на входе и выходе из регенеративного
подогревателя П9, кДж/кг; Dк – расход пара поступающего в конденсатор,
кг/с; hк – энтальпия пара за турбиной, кДж/кг.
Уравнение по расчету ориентировочного
расхода пара на турбину было откорректировано и имеет следующий вид:
![]()
Здесь
kР – коэффициент
регенерации; DКЭ – расход пара на турбину при работе в
конденсационном режиме, кг/с; DВСП – расход пара на
верхний сетевой подогреватель, кг/с; yВСП – коэффициент
недовыработки мощности паром сетевого подогревателя; DТН – расход пара на тепловой насос, кг/с; yТН – коэффициент недовыработки мощности паром
теплового насоса.
Для реализация алгоритма расчета была выбрана программная среда Microsoft Excel, имеющая обширный перечень математических приемов и функций.
Указание эксплуатационного режима
работы энергоблока выполняется по средствам заполнения таблицы параметров пара
и основного конденсата в разделе «Исходные данные» (рис. 2).

Рис. 2. Общий вид таблицы параметров пара раздела «Исходные
данные»
Заполнение таблицы параметров пара и
конденсата начинается с указания коэффициента недовыработки электрической
энергии энергоблоком электростанции. Затем последовательно заполняются
выделенные ячейки самой таблицы, начиная со второй колонки, в которую вносятся
номинальные значения давлений пара соответствующих определенным отсекам турбины
[3]. Далее программа, учитывая коэффициент недовыработки, автоматически
заполняет колонки №3 и №6 значениями рабочих давлений пара в отборах турбины и
его конденсата в регенеративных подогревателях. Колонка №11 с параметрами
рабочих давлений питательной воды и основного конденсата, также заполняется
автоматически на основе значений полученных при расчете колонки №3. Заполнение
колонок №4 и №5 осуществляется с помощью электронной версии h,S-диаграммы
параметров пара и воды [4], с учетом внутренних относительных КПД соответствующих
отсеков турбины [3,5]. Колонки №7 и №8 заполняются с помощью электронных таблиц
свойств воды и водяного пара [6], при этом значения параметров определяются в
соответствии с рабочим давлением колонки №6. Колонки №12 и №9 заполняются программой
автоматически, при этом учитываются величина недогрева питательной воды и
основного конденсата в группах ПВД и ПНД системы регенерации, а также
особенности теплообмена в подогревателях высокого давления [2,3]. Колонки №10 и
№13 заполняются по таблицам свойств воды и пара, при соответствующих значениях
параметров конденсата пара и питательной воды.
Для уточнения исследуемого рабочего
режима в разделе «Исходные данные» также указываются параметры отопительной
нагрузки, которую несет оборудование энергоблока, величина номинальной
электрической мощности энергоблока, коэффициенты, характеризующие эффективность
работы оборудования энергоблока и параметры сжигаемого топлива (рис. 3).
По завершению ввода исходных данных
программа автоматически выполняет расчет энергетических показателей и
показателей тепловой экономичности технологических схем энергоблоков в
соответствии с заданным эксплуатационным режимом, значения которых сводятся в
общую таблицу раздела «Результаты расчета» (рис. 4).

Рис.
3. Таблица вспомогательных параметров раздела «Исходные данные»

а) энергетические показатели

б) показатели тепловой экономичности
Рис. 4. Общий вид таблицы раздела «Результаты расчета»
Сезонные изменения рабочих параметров
оборудования энергоблока описываются двумя расчетными режимами «Зима» и «Лето»,
при исследовании которых учитываются изменения отопительной нагрузки в течение
года и температуры циркуляционной воды влияющей на вакуум в паровом
пространстве конденсатора главной паровой турбины. Обобщение результатов
расчета выполняется по средствам анализа графиков (рис. 5) полученных при
сравнении характеристик энергетических показателей и показателей тепловой
экономичности энергоблока и электростанции в целом.
Месяц года![]()
![]()
![]()
![]()
![]()
![]()
![]()
![]()
![]()
![]()
![]()

а) сезонное изменение величины удельного расхода теплоты на
турбоустановку
Месяц года![]()
![]()
![]()
![]()
![]()
![]()
![]()
![]()
![]()
![]()
![]()

б) сезонное изменение КПД турбоустановки по выработке
электроэнергии
Месяц года![]()
![]()
![]()
![]()
![]()
![]()
![]()
![]()
![]()
![]()
![]()

в) сезонное изменение КПД электростанции
Рис. 5. Графики расчетных значений показателей тепловой
экономичности
Разработка математической модели является
неотъемлемой частью любых научных исследований, так как она позволяет наиболее
точно и быстро получить характеристики исследуемых процессов. Данная модель
позволяет оценить изменение энергетических параметров стандартных и
модернизированных тепловых схем, а также показатели тепловой экономичности
энергоблоков в соответствии с заданным эксплуатационным режимом работы. Она
проста в использовании и интуитивна понятна, так как основана на стандартной
методике расчета, что во многом позволяет упростить исследование
теплоэнергетических процессов протекающих в рассматриваемых тепловых схемах
ТЭС.
Выводы:
1.
Разработанная математическая модель позволяет проводить исследования различных
переменных режимов работы энергоблока ТЭС с турбоустановкой К-300-240-2 ХТГЗ и
тепловым насосом абсорбционного типа.
2.
При составлении алгоритма расчета были рассмотрены переменные режимы работы
энергоблока ТЭС с турбоустановкой К-300-240-2 ХТГЗ при сезонных изменениях
тепловой и электрической нагрузки.
3.
Математическая модель позволяет выполнять анализ эффективности и экономичности
режимов работы ТЭС с тепловым насосом по сравнению со стандартной компоновкой
энергетического оборудования.
Литература
1.
Пшеничников С.Б. Физический износ основного энергетического оборудования ТЭС.
Рейтинг ДЗО РАО «ЕЭС России».
ЭнергоРынок – 2005. - № 12.
2. Рыжкин
В.Я. Тепловые электрические станции. 3 изд. – М.: Энергоатомиздат, 1987.–327 с.
3. Основы расчета и проектирования ТЭС и АЭС: Учеб. пособие / С.В. Скубиенко, С.В. Шелепень, В.Н. Балтян –
Под общ. ред. С.В. Скубиенко / Юж.–Рос. гос.
техн. ун-т. – Новочеркасск: ЮРГТУ, 2004.– 184 с.
4. NeuroThermal
– Диаграмма HS для воды и водяного пара. Version
2.1.2010.901. http://neurothermal.narod.ru./
5. Турбины
тепловых и атомных электрических станций: Учебник для вузов. - 2-е изд.,
перераб. и доп. / Под ред. А.Г. Костюка, В.В. Фролова. – М.: Издательство МЭИ,
2001.– 488 с.: ил.
6. WaterSteamPro
– программа для расчета свойств воды/водяного пара, газов и газовых смесей.
Версия 6.5.0.64. Авторы: К.А. Орлов, А.А. Александров, А.В. Очков, В.Ф. Очков. http://www.wsp.ru