Технические науки/5.Энергетика.
Д.т.н.
Хрусталев В.А., аспирант Башлыков Д.О.
Саратовский государственный технический университет имени Гагарина Ю.А., Саратовский научный центр РАН, Россия
Повышение маневренности энергоблоков
АЭС (на примере энергоблоков с турбоустановками
К-600-14,0/3000 и реакторами ВВЭР-СКДИ).
Турбоустановка рассматриваемой АЭС с
реактором ВВЭР-СКДИ [1] (рис.1) имеет ряд существенных отличий по сравнению с
эксплуатируемыми сейчас станциями с ВВЭР: повышенные начальные параметры пара (p0=14МПа, t0=380OC) и температура воды на входе в парогенератор (253 оС);
процесс расширения начинается из области перегретого пара. В связи с
безнасосной циркуляцией в реакторах данного типа, трудностью регулирования
встроенных парогенераторов, а также повышенными параметрами перед ЦВД турбины,
более целесообразно непрямое участие таких энергоблоков в регулировании
графиков нагрузки, то есть при постоянной мощности реакторной установки,
например в составе энергокомплекса «АЭС+ГТУ», как единого объекта регулирования
в энергосистеме. [2]
Комбинирование ГТУ с энергоблоками АЭС является
одним из наиболее перспективных направлений в решении проблемы повышения
маневренности и эффективности. [3] ГТУ обладают хорошей маневренностью и на
сегодняшний день выгодно использовать их для пиковых потребителей
электроэнергии. Особенностью работы ГТУ является также зависимость ее выходной
мощности от температуры наружного воздуха, что особенно важно для осенне-зимних
пиков потребления электрической и тепловой мощности.[4]

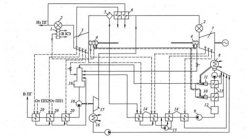
Рис.1. Принципиальная тепловая схема (ПТС)
турбоустановки К-600-14,0/3000 [1]: 1- уплотнение штоков клапанов; 2- блок
клапанов; 3- ЦВД; 4- уплотнение вала; 5- сепаратор; 6- две ступени
промежуточного перегрева пароперегревателя; 7- ЦНД; 8- конденсатор;9-
конденсатный насос; 10- эжектор уплотнений; 11- основной эжектор; 12- блочная
обессоливающая установка; 13- конденсатор пара эжекторов;14- ПНД; 15- дренажный
насос; 16- конденсатор турбопривода; 17- турбопривод питательного насоса; 18-
питательный насос; 19-деаэратор; 20- ПВД.
Рассмотрим три варианта комбинирования тепловых
схем на примере турбоустановки К-600-14,0/3000 и турбины ГТ-180: 1)замещение
второй ступени перегревателя и последнего ПВД (1ПП+1ПВД); 2)замещение второй
ступени перегревателя и двух последних ПВД (1ПП+2ПВД); 3)замещение двух
ступеней перегревателя и одного ПВД (2ПП+1ПВД). Для этого необходимо
использовать два вида теплообменников: газо-паровой (ГПП) и газо-водяной (ГВП)
(рис. 2).
|
1) |
2) |
3) |
Рис.2. Варианты комбинирования тепловых
схем турбоустановки
К-600-14,0/3000 и ГТ-180.
По результатам расчета схем ГТУ,
турбоустановки К-600-14,0/3000, а также ГВП и ГПП [5] определена эффективность
рассмотренных схем. Расчеты показали, что для соблюдения условий теплообмена в
ГПП и ГВП требуется установка дожигающего устройства (ДУ) на выходе из ГТ. Для
определения эффективности рассматриваемых вариантов комбинирования необходимо
определить дополнительный расход топлива, подводимого к ДУ (формула (1)) [6]:
|
|
(1) |
где Bдоп -
дополнительный расход топлива, подводимого к ДУ, кг/с; Gг-расход
топлива, кг/с; t, t'- температура газа до и после ДУ, оС; с,
с' - удельная теплоемкость газа до и после ДУ, Дж/(кг* оС); Qнр- низшая теплота сгорания рабочего топлива, Дж/кг;
ηд.у- КПД ДУ.
Абсолютный внутренний КПД комбинированной
установки определяется по предлагаемой ниже формуле (2):
|
|
(2) |
где ηiПГУ -
абсолютный внутренний КПД комбинированной установки; lгц – удельная работа газового цикла, кДж/кг; d – относительный расход рабочих тел – пара в ПТУ и
газа в ГТУ, то есть d=Gп/Gг; lпц -
удельная работа парового цикла, кДж/кг; q1г- подведенная удельная теплота в газовой части
парогазового цикла, то есть в камере сгорания (КС) и ДУ, кДж/кг; q1АЭС - подведенная удельная теплота в паровой части
парогазового цикла, то есть в реакторной установке, кДж/кг.
Таблица 1. Основные результаты
расчета комбинированного цикла.
|
Наименование параметра |
Схемы комбинирования тепловых схем ПТУ и ГТ |
|||
|
1ПП+1ПВД |
1ПП+2ПВД |
2ПП+1ПВД |
||
|
Абсолютный внутренний КПД, % |
42,6 |
42,1 |
41,9 |
|
|
Прирост мощности ПТУ, МВт |
85,4 |
115,2 |
135 |
|
|
Общий расход топлива на ГТУ, кг/с |
15,3 |
18,4 |
20,43 |
|
Как видно из таблицы 1, схема комбинирования 1ПП+1ПВД является
наиболее эффективной с точки зрения термодинамики.
Наличие в схеме ГПП и ГВП дает возможность
регулировать мощность всего энергокомплекса в зависимости от требований
графиков электрической нагрузки. Рассмотрим 4 способа работы данного
энергокомплекса: 1) базовый - ГПП и ГВП подключены (ГПП+ГВП); 2) ГПП подключен,
ГВП отключен (ГПП); 3) ГПП отключен, ГВП подключен (ГВП); 4) ГПП и ГВП
отключены - обе турбины работают независимо друг от друга (ПТ+Т) – автономный
способ.
Важно отметить, что при изученных режимах
работы ГТУ со среднегодовой температурой наружного воздуха +15 оС,
за исключением базового способа работы, не потребуется использовать ДУ. Это
положительно скажется как на тепловой эффективности схем (формула 2), так и в
экономическом аспекте (снизится необходимый расход дорогостоящего газа).
Таблица 2. Результаты расчета способов
работы энергокомлекса для комбинированной схемы 1ПП+1ПВД.
|
Наименование параметра |
Способы работы энергокомплекса, включающего в себя
ПТУ и ГТУ |
||||
|
1)ГПП+ГВП |
2)ГПП |
3)ГВП |
4)ПТ+ГТ |
||
|
Абсолютный внутренний КПД, % |
42,6 |
41 |
40 |
39,1/34,4 |
|
|
Суммарная мощность энергокомплекса, МВт / % |
865,4/100 |
828,2/ 95,7 |
806,1/ 93,1 |
780/ 90,1 |
|
|
Общий расход топлива на ГТУ, кг/с |
15,3 |
14,8 |
14,8 |
14,8 |
|
Как видно из таблицы 2, использование
схемы “1ПП+1ПВД” энергокомплекса позволяет снижать нагрузку энергокомплекса до
9,9% (случай 4) без отключения ГТ.
Отсутствие режимов с отключением газовой
турбины позволяет во-первых улучшить экономическую привлекательность данного
энергокомплекса, во-вторых при непрерывном режиме работы ГТУ и резервировании
от ГТУ питания ответственных потребителей собственных нужд уменьшается вероятность тяжелых аварий с блоком АЭС.
В случае останова какой-либо из турбин (ремонтные
работы, аварийные ситуации), остающаяся в работе может функционировать
автономно, это позволит снизить величину спада мощности в энергосистеме региона
и соответствующий ущерб от недовыработки. Однако с этой целью для ГТУ должен
быть предусмотрен резервный утилизатор тепла.
Список литературы
1.
Силин В.А., Зорин В.М., Тагиров А.М., Трегубова О.И., Белов И.В., Поваров П.В.
О тепловой схеме энергоблока АЭС с реактором, охлаждаемым водой
сверхкритического давления // Теплоэнергетика, 2010, №12.-С. 32-37.
2. А. с. 1060798 СССР, МКИ3 F 01 K 23/10. Парогазовая
установка / В. А. Хрусталев, О. И. Демидов, М. С. Доронин (СССР). – №
3479782/24–06 ;заявл. 05.08.82 ; опубл. 15.12.83, Бюл. № 46. – 3 с. : ил.
3. Аминов Р.З.,
Хрусталев В.А. АЭС с ВВЭР: режимы, характеристики, эффективность: учеб. пособие
// Р.З. Аминов, В.А.Хрусталев, А.С. Духовен-ский, А.И. Осадчий – М.: Энергоатомиздат.
1990 г. 264 с.
4. Нуждин В.Н., Просвирнов А.А. Союз атома и газа //
Материалы инновационного форума
Росатома, 2007.-С. 28-33.
5. Краснощеков
Е.А., Сукомел А.С. Задачник по теплопередаче. М: «Энергия», 1980. С. 216-256.
6. Цанев С.В., Буров В.Д., Ремезов А.Н. Газотурбинные
и парогазовые тепловые электростанции. М: Издательский дом МЭИ, 2009. 584 с.