УДК 621.181:621.438
Бергенжанова Гулим Рысказыевна - к.т.н., доцент АУЭС
Елеманова Алия Аликовна – старший преподаватель АУЭС
Перевод существующих паросиловых установок ТЭС на парогазовые
установки
Исследования, проведенные многими научными учреждениями различных
стран мира в разных отраслях стационарной и транспортной энергетики по
совершенствованию схем и параметров паросиловых и газотурбинных установок,
показали, что существенного улучшения их экономичности, как и других
показателей, можно достичь, используя комбинированные циклы, т.е. кроме
газотурбинного цикла реализовывать в этих установках и различного рода
паротурбинные циклы, которые основаны на принципе утилизации тепла отходящих
газов. Эффективным решением для создания комбинированных газопаровых турбинных
установок является использование авиационных газотурбинных двигателей.
Основной предпосылкой для
реализации комбинированной газотурбинной установки является то обстоятельство,
что температура выхлопных газов современного авиационного двигателя составляет
примерно от 500 0 С и выше. Утилизация этого тепла позволяет
существенно увеличить общий КПД ГТУ до 52-54%.
Основными особенностями
комбинированных газопаротурбинных установок (ГПТУ) на базе авиационных ГТД
являются:
-
малая масса
при относительно высокой мощности;
-
высокая
надежность;
-
массовое
производство, снижающее себестоимость;
-
постоянное
совершенствование технологии;
-
компактность
и модульность конструкции, позволяющие при необходимости легко и быстро удалить
или заменить отказавшие узлы;
-
малая
зависимость стоимости ГТД от мощности;
-
высокая
термодинамическая эффективность.
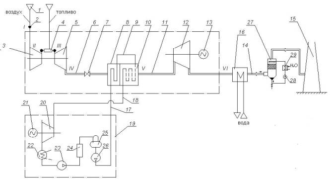
На рисунке 1 приведена
принципиальная схема разрабатываемой ГПТУ. Состоит из газогенератора (на базе
авиационного ТРДД НК-86), утилизационного парогенератора с предвключенным
экономайзером, паровой турбины, конденсатора, насосов, свободной силовой
турбины, электрогенераторов и бойлера.

Рисунок 1 – ГПТУ на базе ТРДД
НК – 86
1- воздухоочиститель, 2-
воздуховод, 3- компрессор, 4- камера
сгорания, 5- турбина газогенератора, 6-
выходной газоход, 7- арматура запорная, 8- экономайзер, 9- парообразователь и
пароперегреватель, 10- котел
утилизатор, 11- газоход, 12- силовая
газовая турбина, 13- электрогенератор, 14- газоход сбросной, 15-
труба выхлопная, 16- сетевой водонагреватель,
17, 18- трубопроводы по паровому контуру,
19- установка паросиловая, 20- паровая турбина, 21-электрогенератор, 22- конденсатор, 23- ПНД, 24- конденсатосборник,
25- деаэратор, 26- ПВД, 27-
утилизационная установка, 28- насос,
29- теплообменник водяной.
Разрабатываемая ГПТУ
предназначена для замены существующих энергетических установок ТЭС и их
преобразования в парогазовые. При реконструкции и техперевооружении
электростанций по предлогаемому техническому решению следует учесть что:
- паротурбинная установка является традиционной и не подлежит
реконструкции;
- используется газотурбинные двигатели, автономные от рабочей турбины,
которая выполнена на одном валу с электрогенераторам;
- габариты котлов утилизаторов уменьшены в 3 – 4 раза по параметрам
греющей среды;
- немаловажно, что рабочие турбины могут быть подобраны из существующих
типоразмеров.
При применении изобретения коэффициент полезного действия повышается до
0,6, в то время, как КПД прототипа £ 0,5, а экономия топливо составляет до 45 %, что
дополнительно может окупить перевод паросиловых блоков в парогазовые.
Разрабатываемом ГПТУ
предлагается новый путь развития генерирующих мощностей в Казахстане,
характеризующийся децентрализацией энергопроизводства путем внедрения локальных
источников снабжения потребителей энергоресурсами на базе комбинированной
выработки теплоты и электроэнергии.
Выводы. 1. Таким образом,
из вышесказанного можно сделать вывод, что для Казахстана, с его удаленными
дислокациями газопроводов, особенно в пустынных районах, эффективной является
перекачка газа КС с блочно-контейнерными ГПА с большими мощностями и кпд. Это
осуществляться может ГПА на базе конвертированных авиационных двигателей, что
позволяет снизить удельные капиталовложения в подобные установки и тем самым
значительно снизить срок окупаемости денежных средств (от 1 года до 3 — 5 лет).
2. Немаловажным является то,
что в газовым контуре была практический полностью использована энергия
продуктов сгорания и на выхлоп ушло их минимальное количество, что имеет
большое значение для обеспечения экологической чистоты комплекса.
Список
литературы
1.
Степанов О.А. Охлаждения
газа и масла на компрессорных станциях.
Л: Недра, 1982 – с.58-61
2.
Безлепкин В.П.
Парогазовые установки со сбором газов в котел.
Л: Машиностроение, 1984 – с.102-107
3.
Конаев А.А. Корнеев М.И.
Парогазовые установки. Конструкция и расчеты. Л: Машиностроение 1974 – с.42-47