СВЧ –
полимеризация съемных акриловых протезов и плазменное напыление оксида алюминия на контактные поверхности
зубов
Симоганова
А.А., Пичхидзе С.Я., Кошуро В.А.
Саратовский
государственный технический университет
имени Гагарина Ю.А., г.
Саратов
Применение акриловых пластмасс для изготовления зубных
протезов позволило выявить их основные недостатки: низкие физико-механические
показатели и недолговечность. Недостаточная прочность, переломы, достигают 15%
в первый год пользования зубными протезами, до 40 % зубных протезов ломается в
последующие 2-3 года пользования ими [1].
Известны
исследования показывающие, что суховоздушный
способ полимеризации используемый в технологии литьевого прессования при
изготовлении съемных зубных протезов из акриловых пластмасс, влияет на
прочностные свойства готового изделия [2].
Также
известны работы посвященные исследованию влияния СВЧ электромагнитного поля на
свойства полимерных материалов: нетепловое воздействие СВЧ электромагнитного
поля на поликапроамидное волокно увеличивает его прочность на разрыв на 12-15
%, прочность смешанной ткани на основе поликапроамидного волокна на 17%,
гигроскопичность на 40 %, снижает коэффициент жесткости на 50-60 %. Нетепловое воздействие СВЧ электромагнитного
поля на процесс отверждения эпоксидного компаунда повышает его прочность в 3-4
раза, теплостойкость в 1,4-1,6 раза и интенсифицирует процесс отверждения
компаунда в десятки раз (в 5-70 раз для разных режимов СВЧ обработки).
Нетепловая природа влияния СВЧ электромагнитных колебаний на структурные
изменения полимерных смазок и смазочно-охлаждающих технологических жидкостей
подтверждается изменением их диэлектрических показателей [3].
Целью настоящей работы являлось повышение
долговечности съемных акриловых протезов путем введения СВЧ - полимеризации в
технологию изготовления и плазменного
напыления оксида алюминия на контактные поверхности зубов.
Для реализации поставленной цели нами была разработана
конструкция стоматологического
полимеризатора, включающая в себя СВЧ-нагреватель, обеспечивающий повышение
функциональных свойств акриловых протезов. Функциональная схема полимеризатора
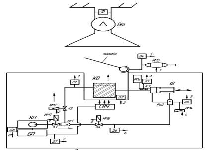
приведена на рис.1.


Рис. 1. Функциональная схема полимеризатора
С открытием затвора полимер из резервуара (на
схеме РПл) поступает в шприц (Ш). Компрессор (КП) обеспечивает: 1) движение
поршня шприца в горизонтальном направлении при помощи распределителя Рс2, после
чего материал поступает в кювету КВ; 2) подачу сжатого воздуха в другую часть
кюветы. После этого включается СВЧ-нагреватель, начинается процесс
полимеризации.
Для повышения износостойкости акриловых протезов предлагается наносить
плазменным напылением (ПН) оксид алюминия (ОА) на контактные поверхности зубов [4].
ОА не вызывают аллергических реакций, за счет
своей полупрозрачности отлично имитирует натуральные зубы. В данный момент ОА
широко применяется для изготовления одиночных стоматологических конструкций.
ПН порошка ОА, электрокорунда марки 25AF230 дисперсностью 50 - 100 мкм,
на Этилакрилат осуществлялось на установке ВРЕС 744.3227.001 с дистанции 120 мм, длительность процесса напыления
составляла 4-5 с.
Поверхность покрытия, сформированного ПН ОА имеет однородную
морфологию, образованную оплавленными и деформированными частицами ПН Al2O3, рис. 2.

Рис. 2. Поверхность образца Этилакрилата
с ПН оксидом алюминия, ширина кадра 460 мкм
Пористость ПН ОА согласно измерениям, произведенным
на анализаторе геометрических параметров микрообъектов АГПМ6М с использованием
программы графической обработки изображений «Металлограф», составляет 5-10%.
Литература
1.
Недостатки
использования акриловых пластмасс. – 2011 [Электронный ресурс]. URL:http://www.sanfarm.ru/histori_lacks/.
2.
Метод
литьевого прессования пластмасс. – 2010 [Электронный ресурс]. URL:http://neostom.ru/polnoe-otsutstvie-zubov/metod-litevogo-pressovaniya.html.
3.
Калганова
С.Г. Влияние СВЧ воздействия электромагнитного поля на кинетику отверждения
эпоксидной смолы / С.Г. Калганова // Вестник СГТУ. 2006. №1(10). Вып. 1. С.
90-96.
4. Минвалиев А.В. и др. Оценка
возможности замены диоксида циркония и
гидроксиапатита, входящих в состав съемных стоматологических акриловых
протезов, на плазмонапыленный оксид алюминия. Актуальные вопросы биомедицинской
инженерии. Сб. материалов III Всерос. заочн. научн.
конф. для молодых ученых, студентов и школьников. Саратов: СГТУ, 2013. –
с.192-195.