Технические науки/2. Механика
Аспирант
Агарков А.М.
Белгородский государственный технологический
университет им. В.Г. Шухова
Разработка конструктивной схемы двухступенчатого пылеконцентратора
Разработка
конструкции центробежного пылеконцентратора, отвечающей всем перечисленным
требованиям является довольно трудной задачей. Потому, в дальнейшем были
проработаны два варианта пылеулавливающего аппарата: двухступенчатый (ДПК) и
противоточный (ППК) пылеконцентраторы.
Наряду с
увеличением объёмов выводимого пылегазового концентрата, в предлагаемых
конструкциях пылеуловителей предусмотрен ряд технических решений,
способствующих повышению их сепарационной способности и снижению уровня
гидравлического сопротивления.
Конструктивное исполнение,
задачи, методика и результаты, проведенных
экспериментальных исследований предлагаемых аппаратов рассмотрены в последующих
разделах данной главы.
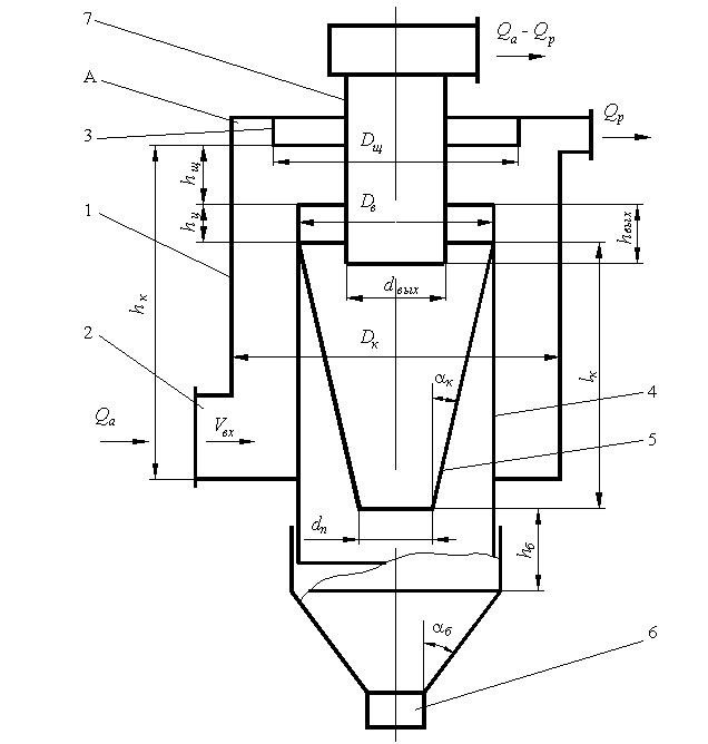
Конструктивно
двухступенчатый пылеконцентратор (рис.3.2) выполнен в виде циклонной камеры
с кольцевым отбором пылегазового концентрата
(первая ступень очистки), на оси которой расположен противоточный циклон
(вторая ступень очистки). ДПК состоит из: цилиндрического корпуса 1,
оснащенного тангенциальным патрубком 2 подаваемого на очистку воздуха;
цилиндрической вставки 4 с конусом 5 и затвором 6; выхлопной трубы с
раскручивающей улиткой 7, закрепленной на крышке 3.
В полость
циклонной камеры, расположенную между корпусом 1 и цилиндрической вставкой 4,
через тангенциальный патрубок 2 подается очищаемый поток воздуха Qa. Под действием
центробежных сил происходит перемещение частиц пыли к стенкам корпуса 1,
которые в дальнейшем удаляются из аппарата с частью несущего газового потока Qp, через кольцевую полость А. Выделенный таким образом пылегазовый
концентрат в дальнейшем направляется в линию рециркуляции АС. Прошедшая первую
ступень очистки оставшаяся часть газового потока Qв выводится из циклонной камеры ДПК через кольцевую
щель, расположенную между верхним торцом цилиндрической вставки 4 и плоскостью
крышки 3, которая одновременно является входом во вторую ступень очистки -
противоточный циклон.

Рис. 3.2.
Схема двухступенчатого пылеконцентратора: 1 – корпус; 2 – входной патрубок; 3 –
крышка; 4 – цилиндрическая вставка; 5 – конус; 6 – затвор; 7 – выхлопная труба
Проточная
часть второй ступени очистки образуется верхней частью цилиндрической вставки
4, конусом 5 и выхлопной трубой 7. Роль пылеосадительного бункера выполняет
нижняя часть цилиндрической вставки, переходящая в конус, оснащенный затвором
6.
После
прохождения второй ступени очистки, газовый поток Qв подается на выброс АС. Учитывая то, что из первой
ступени выводится газовый поток с высокой степенью запыленности, предлагаемая
конструкция пылеконцентратора может использоваться в АС с принудительной
рециркуляцией в тех случаях, когда не требуется очистка рециркуляционного
потока воздуха.
Полость
циклонной камеры ДПК конструктивно напоминает прямоточный циклон. Однако в
отличие от прямоточных циклонов, использующих изокинетический способ отбора
пылегазового концентрата при неизменности направления движения газового потока,
в первой ступени ДПК применён ударно–инерционный способ отбора пылегазовой
смеси, обусловленный поворотом газового потока Qв на 180о.
Основная
идея конструктивной схемы двухступенчатого пылеконцентратора заключается:
– в
устранении потерь энергии на закрутку потока при переходе от первой ко второй
ступени очистки, характерных для простого последовательного соединения
циклонов, за счет последовательно-соосного соединения ступеней;
– в
использовании энергозатрат второй ступени для преодоления сопротивления линии
рециркуляции АС;
– в
повышении эффективности очистки за счет использования двухступенчатой схемы.
Несмотря на
наличие двухступенчатой очистки, гидравлическое сопротивление ДПК будет ниже,
гидравлического сопротивления двух обычных циклонных пылеуловителей,
соединенных последовательно.
В
соответствии с [92,105,106] потери давления в циклоне DPц
складывается из:
потерь на входе DPвх (энергозатраты на закрутку газового потока),
потерь в сепарационном пространстве DРс (в основном
энергозатраты на трение) и потерь на выходе DPвых (разгон газового потока, полная потеря
кинетической энергии закрутки). Причем, доминирующими величинами являются DPвх и DPвых, а самой низкой - DРс.
При обычном
последовательном соединении двух циклонов суммарные потери давления будут
складываться дважды из указанных величин. В нашем случае (рис.3.2), благодаря
последовательно–соосному соединению ступеней очистки, газ из циклонной камеры
подается в противоточный циклон, не теряя при этом энергии затраченной на
закрутку потока и, следовательно, ее не надо возобновлять. Потому потери
давления в ДПК будут складываться из: потерь на входе в циклонную камеру,
потерь в сепарационных полостях первой
и второй ступеней очистки и потерь на выходе из аппарата. То есть сопротивление
предполагаемого аппарата в сравнении с противоточными циклонами будет выше за
счет увеличения сопротивления проточной части пылеуловителя, но как отмечалось
выше это самая низкая составляющая общего сопротивления циклонов.
Величина
габаритного размера ДПК по вертикали будет равна высоте второй ступени очистки,
которой является противоточный циклон с диаметром, равным диаметру
цилиндрической вставки 4. Учитывая, что диаметр вставки будет определяться не
расходом очищаемого воздуха Qa,
а удаляемого из аппарата Qв=Qa-Qp,
снижение общей высоты предлагаемого аппарата, по сравнению с традиционными
противоточными циклонами, является очевидным. Причем, величина габаритного размера
по вертикали, как известно, пропорциональна диаметру аппарата первой степени.
Радиальный размер ДПК будет
превышать аналогичный размер традиционных противоточных циклонов, т. к. он
зависит от суммы расходов воздуха, очищаемых в первой и второй ступенях Qa+Qв=2Qв+Qp .
Однако указанное превышение не ожидается значительным, т. к. увеличение
диаметра пропорционально росту расхода в степени 0,5.