При проектировании предприятия,
для достижения минимального срока окупаемости и его высокой рентабельности, необходимо
должное внимание уделить подбору современных технологий и оборудования,
позволяющего соответствовать требованиям экономичности и экологичности.
Соответствие этим фактором значимо и для предприятий аквакультуры, рост и
стабильное функционирование которых на сегодняшний день стало одним из
приоритетных направлений развития.
Выращивание рыбы в
индустриальных рыбоводных системах является затратным мероприятием с позиции
учета стоимости сооружений, эксплуатационных расходов. Реальным путем снижения
себестоимости выращиваемой рыбы, наряду с мероприятиями по уменьшению затрат на
водоподготовку, является увеличение выхода рыбной продукции с единицы площади
рыбоводных бассейнов.
При этом следует
учитывать, что схематичный подход, ориентированный на увеличение плотности
посадки рыб и, как следствие, выхода рыбной продукции с единицы площади бассейнов, не всегда оправдан. Поскольку
приемная емкость искусственных экосистем в выращиваемой рыбе имеет ограничения.
Это учитывается в традиционных линейных технологиях выращивания рыбы,
согласующихся с возможным раскрытием ростовой потенции рыб на этапах выращивания
посадочного материала и товарной рыбы. При этом, с учетом сезонного характера
получения потомства рыб, может иметь место неполное использование выростных и
нагульных бассейнов в течение года. Этих недостатков можно избежать, если
перейти на полицикличные технологии выращивания рыбы. Для их освоения в большей
степени подходят установки с замкнутым циклом водообеспечения, где удается на
протяжении всего года поддерживать оптимальные условия для выращивания рыбы. Но
их можно применять и в прямоточных рыбоводных системах в комбинированной с
другими технологиями форме [1].
В свою очередь для
поддержания оптимальных температурных режимов в установке необходимо подобрать
способ и его техническое обеспечение, которое позволит поддерживать необходимую
температуру путем нагрева или
охлаждения воды, поступающей в систему из источника, в зависимости от сезона.
В
настоящее время для охлаждения воды на
предприятиях используют холодильные машины, а для ее нагрева часто применяется теплоноситель
котельных, работающих на традиционных видах топлива, также возможно применение
для этих целей электрических нагревателей или тепловых насосов.
При выборе способа
нагрева предпочтение отдается наиболее экономичному и менее энергозатратному
варианту, но также немалую роль играет и его экологичность, поскольку для
выращивания качественной товарной рыбы имеет значение экология места ее разведения. Системы качественной очистки продуктов
сгорания для котельных достаточно дороги и существенно влияют на срок окупаемости
предприятия. Нагрев воды электрическими нагревателями экологичен, но учитывая рост
тарифов на энергоресурсы - экономически нецелесообразен, так как объемы подогреваемой воды достаточно велики, что влечет за собой рост потребления электроэнергии и значительное
увеличение затрат. Экономичнее
использовать тепловой насос, который потребляя меньше электрической энергии, использует
для термоподготовки воды теплоту из установки УЗВ, а при её недостаточности
может использовать теплоту водоема, как правило, расположенного рядом с
предприятием аквакультуры. Тепловой насос позволяет не только нагревать, но и
охлаждать воду в теплый период года, что уменьшает количество необходимого технологического
оборудования, а соответственно капитальные затраты.
Основываясь на аналитических
данных, был проведен сравнительный
анализ различных систем термоподготовки воды по прогнозируемым ценам
энергоресурсов 2013год в России. Учитывая официальный прогноз Правительства
Российской Федерации о развитии экономики
до 2013 года, согласно которому ежегодный рост тарифов и цен будет
составлять: на электроэнергию 10-12%, на газ 15%, на уголь энергетический около
10%, на мазут топочный около 5%, прогнозируемые отпускные цены на газ и электроэнергию в 2013 году – 3870 руб/тыс.м3
и 3,84 руб/кВт∙ч. Цены на мазут и рядовые марки углей к 2013 году составят 12700 рублей и 4285 рублей за тонну соответственно.
Стоимость оборудования была рассчитана по
результатам статической обработки стоимости оборудования различной мощности.
Расход топлива принят усредненным из анализа данных различных производителей.
Были рассмотрены такие показатели, как
стоимость котельной, с учетом вспомогательного оборудования; стоимость холодильной
машины; прогнозируемая региональная отпускная цена топлива; прогнозируемая
региональная отпускная цена электроэнергии; расход топлива; коэффициент
использования тепловой мощности, с учетом потребления тепла на собственные
нужды; потребляемая электрическая мощность; коэффициент использования оборудования
и другие дополнительные эксплуатационные расходы для теплонасосной установки,
угольной котельной, газовой котельной, мазутной котельной и электрической котельной.
В итоге были
определены годовые приведенные затраты
и расход условного топлива для каждого варианта термоподготовки
воды. При пересчете на условное топливо
принято Ку = 833 для 1 м3
газа, Ку = 0,733 для 1 т мазута и Ку = 1,4 для 1 т угля. Норма удельного
расхода органического топлива на выработку 1 кВт∙ч электроэнергии на
территории РФ составляет 0,209 кг у.т./кВтч.
Приведенные затраты у
варианта нагрева воды газовой котельной
составляют 952,9 тысяч рублей в год, теплонасосной установки - 1181,4
тысяч рублей в год, угольной, мазутной и электрической котельных составили
1225, 2086 и 4415 тысяч рублей в год соответственно. Полученные суммарные
затраты условного топлива для каждого варианта термоподготовки воды составляют:
для теплонасосной установки - 62,8; для угольной котельной – 234,7; для газовой
котельной – 114,5; для мазутной котельной
– 99,2; и для электрической котельной – 269,3 тонн условного топлива в год.
Полученные данные
показали, что при существующем соотношении цен на газ и электроэнергию, нагрев
воды теплонасосной установкой немного уступает нагреву паром от газовой
котельной. Но при изменении этого соотношения в сторону удорожания газа,
показатель суммарных затрат условного топлива в год теплового насоса делает
этот вариант термоподготовки весьма целесообразным с экономической точки
зрения.
Для одного из
предприятий Калининградской области, на котором проектируется система УЗВ, была
разработана схема подключения теплового насоса с дополнительным теплообменником.

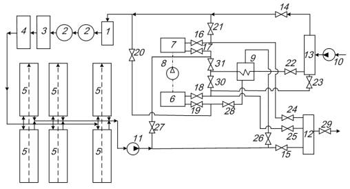
Рис. Схема
установки для термоподготовки воды на предприятиях аквакультуры
1 – механический
фильтр; 2 – биофильтр; 3 – дегазатор; 4 – бактерицидная лампа; 5 – бассейн; 6 –
испаритель теплонасосной установки (ТНУ); 7 – конденсатор ТНУ; 8 – компрессор 9
– пластинчатый теплообменник; 10 – насос подпитки воды; 11 – насос сброса воды;
12-13 – коллекторы; 14-31 – запорные вентили.
Расчеты такой системы
показали, что внедрение теплообменника позволит дополнительно снизить затраты
на нагрев в холодное время года в 1,5 – 2 раза, а также стабилизировать
температурный режим работы теплонасосной установки и наиболее полно использовать
теплоту отработанной воды.
СПИСОК
ЛИТЕРАТУРЫ
1. Хрусталев Е.И. О повышении рентабельности
предприятия аквакультуры / Е.И. Хрусталев, А.Э. Суслов, Ю.А. Фатыхов, А.И.
Маковская // Рыбпром №3, 2010.