Д.х.н., профессор Надиров К.С., к.т.н., доцент Жантасов М.К.,
к.т.н., доцент Бимбетова Г.Ж., магистр Отарбаев Н.Ш., магистр Жусупалиев М.А.
Южно-Казахстанский
государственный университет им.М.Ауэзова, Республика Казахстан
Получение поверхностно-активных
веществ деэмульгаторов обезвоживания нефти
Одним
из эффективных направлений в создании деэмульгаторов комплексного действия
является компаундирование поверхностно-активных веществ (ПАВ) различного
строения, позволяющее при наличии определенного набора исходных компонентов
получить составы с различными свойствами. Сырье для синтеза таких ПАВ, в
частности деэмульгаторов, должно быть, в первую очередь, разнообразным, чтобы
обеспечить выполнение поставленной задачи, а также недорогим и технологичным,
так как одной из важнейших тенденций развития
промышленной органической химии, направленной на повышение экономической
эффективности производства, является создание новых технологических процессов,
базирующихся именно на более доступном и дешевом сырье.
Проблема
получения эффективных и экономически недорогих деэмульгаторов обезвоживния
нефти является актуальной в связи с тем, что в настоящее время доля
эмульсионной нефти в общем объеме добываемой нефти возрастает.
В
ЮКГУ им. М.Ауэзова в течении ряда лет проводятся систематические исследования
по получению наномодифицированных ПАВ на основе жирных кислот гудронов
растительных масел, являющиеся побочными продуктами переработки. Показано, что
жирные кислоты, содержание которых в гудронах (госсиполовая смола) дистилляции
составляет 50-60% - являются дешевым сырьем для получения деэмульгаторов
обезвоживания и обессоливания нефти [1,2].
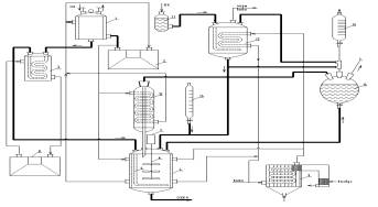
Синтез
деэмульгатора проводили на установке, схема которой приведена на рисунке 1.
Оксиэтилированные производные жирных кислот (ОЭЖК) получали
действием этиленоксида на ЖК и производные госсипола, содержащиеся в
продукте, выделенном из омыляемой фракции госсиполовой смолы. Реакцию проводили
при 120-1300С и 0,196-0,686 МПа. В лабораторных исследованиях нами
использовался реактор, который представляет собой модель идеального смешения
периодического действия. Учитывая, что в сложных последовательно – параллельных
реакциях структура материальных потоков оказывает значительное влияние на
распределение компонентов реакционной смеси, все технологические параметры
проведения процесса синтеза были зафиксированы на уровне, определенном из
литературных данных [3-5]. Данная установка
предназначена для предварительной отработки способа получения деэмульгатора на
основе выделенных жирных кислот и наработки партии ПАВ для испытаний на
поверхностно-активные и деэмульгирующие свойства.

1 - мерник жидкого
оксида этилена; 2 - термостат-охладитель; 3 - подогреватель; 4 - реактор; 5 -
барботер; 6 - механическая мешалка; 7 - электродвигатель; 8 - термостат; 9 -
парогенератор лабораторный ПГЛ-7М; 10 - мерник щелочи; 11 - емкость для ЖК; 12
- аппарат для сушки ЖК; 13 - обратный холодильник; 14 - ловушка для оксида
этилена; 15 - мерник катализатора.
- материальные потоки;
- энергетические потоки.
Рисунок 1
- Схема лабораторной установки для
оксиэтилирования ЖК
Содержание
оксида этилена в полученном продукте оказывает влияние на его деэмульгирующую
активность (рис. 2).

Рисунок 2 -
Деэмульгирующая
активность оксиэтилированного продукта

|
40% |
50% |
60% |
|
70% |
80% |
90% |
Рисунок 3 - Влияние содержания
оксида этилена в оксиэтилированном продукте на поверхностную активность и вид нефтяных эмульсий после
обезвоживания для различных вариантов деэмульгатора
Нами были исследованы поверхностно-активные свойства
деэмульгаторов, полученных оксиэтилированием ЖК и содержащих различное
количество групп оксида этилена. Определение межфазного натяжения исследуемых ПАВ было проведено в системе
«водный раствор ПАВ – толуол» [6,7]. По результатам
исследований изотерм межфазного натяжения были рассчитаны значения
поверхностной активности для шести испытанных вариантов деэмульгатора.
Анализ
значений поверхностной активности показал, что исследуемые варианты
деэмульгаторов обладают близкими значениями поверхностной активности, но максимальное
значение получено при 70%-ном содержании оксида этилена, что хорошо согласуется
с данными рисунка 2, характеризующими деэмульгирующую активность
оксиэтилированного продукта.
В
таблице 1 приведены результаты использования синтезированного нами деэмульгатора
«Госсильван» для обезвоживания и обессоливания сырой нефти месторождения
Кумколь.
Таблица 1 - Результаты
использования деэмульгатора «Госсильван для обезвоживания и обессоливания сырой
нефти
|
Нормы расхода деэмульгатора
«Госсильван», г/м3 |
Содержание воды,% |
Содержание солей, мг/л |
|
0 |
15,2 |
2680 |
|
2,50 |
10,52 |
1655 |
|
5,00 |
6,4 |
860 |
|
10,00 |
3,94 |
240 |
|
15,00 |
1,8 |
110 |
|
20,00 |
0,26 |
38 |
|
25,00 |
0,12 |
8 |
Таким
образом, показана возможность применения
нового сырья – жировой части госсиполовой смолы - для синтеза
неионогенного деэмульгатора методом оксиэтилирования, который при в
лабораторных условиях показал, что полученное в лабораторных условиях
соединение проявляет свойства деэмульгатора, обеспечивающего хорошую степень
обессоливания и обезвоживания при нормах расхода 20-25 г на тонну сырой нефти.
При использовании деэмульгатора «Госсильван» содержание остаточной воды в нефти
снижается до 0,12% процента, а солей до 8 мг/л. Деэмульгатор «Госсильван»
послужит основой для создания высокоэффективного наномодифицированного
деэмульгатора из нескольких химических соединений с синергетическим эффектом с
более ценным комплексом свойств.
Литература
1 Надиров К.С.,
Сакибаева С.А., Бимбетова Г.Ж. Поверхностно-активные вещества на основе
госсиполовой смолы и их использование. – Шымкент: - «Алем», 2013. – 188с.
2 Надиров К.С., Каракулова Г.И., Бимбетова Г.Ж.,
Сакибаева С.А., Искаков Ж.О. Деэмульгатор для обезвоживания и обессоливания
сырой нефти/ Инновационный патент №26788 от 28.03.2013.
3 Шенфельд Н.
Поверхностно-активные вещества на основе оксида этилена – М.: Химия, 1982. –
748 с.
4 Левченко Д.Н., Бергштейн Н.Д.,
Худякова А.Д. Эмульсии нефти с водой и методы их разрушения. – М.: Химия, 1967.
– 202 с.
5 Новые процессы
органического синтеза.//Р.Б. Серебряков, Р.М. Масагутов, В.Г. Правдин и др./
Под ред. С.П. Черных. - М. Химия, 1989. - 400 с.
6 Синтез и
испытание поверхностно-активных веществ для нефтепромыслов: Методические
указания к УИРС/ Сост.: А.А. Гречухина, А.А. Елпидинский. - Казань: Казан. гос.
технол. ун-т. - 2005. - 56 с.
7 Карелин К.К., Файнгольд С.И., Кефкин Е.П. Синтез и
применение новых ПАВ. – Таллин.: Изд. АН ЭССР. - 1973. - №9. - С. 23-30.