К.т.н.
Сирота О.А., к.т.н. Щербак Ю.Г.
Чорноморський державний університет імені Петра Могили
ЕКСПЕРИМЕНТАЛЬНИЙ СТЕНД ДЛЯ ДОСЛІДЖЕННЯ
ВПЛИВУ ВОДНЕВИХ ДОМІШОК НА ПОКАЗНИКИ РОБОТИ СУДНОВОГО ЧОТИРИТАКТНОГО
СЕРЕДНЬООБЕРТОВОГО
ДИЗЕЛЬНОГО ДВИГУНА З НАДДУВОМ
Відомі з літературних джерел, а також власні дослідження щодо використання водневих домішок до палива із свіжим зарядом повітря [1, 2, 3, 4], належать до дизельних двигунів з відносно невеликою циліндровою потужністю, що дорівнює 7…15 кВт. У реальних умовах на суднах рибопромислового і транспортного флоту малої та середньої тоннажності в якості головних і допоміжних двигунів, в основному, використовуються чотиритактні середньообертові двигуни з наддувом, циліндрова потужність яких складає 50…120 кВт [5, 6 ,7] .
Крім того, в літературі відсутні дані щодо дослідження впливу незначних домішок водню до основного палива при роботі таких двигунів на їх основні показники. Тому, з метою визначення доцільності використання незначних домішок водню до основного палива саме для таких двигунів, був розроблений експериментальний стенд на основі чотиритактного середньообертового дизельного двигуна 1ЧН 20/27, циліндрова потужність якого складає близько 60 кВт.
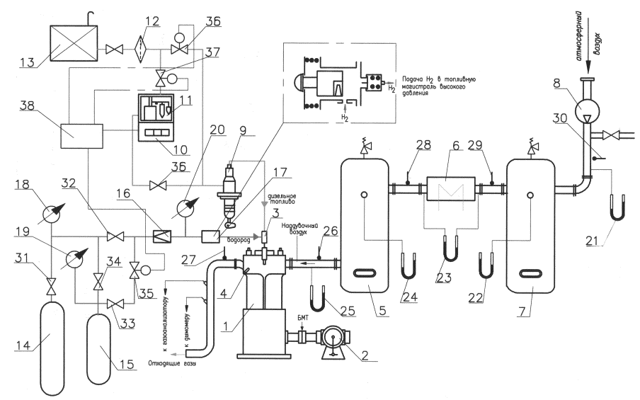
Принципова схема зазначеного стенда представлена на рис.1, а його зовнішній вигляд на рис. 2.
Дизельний двигун 1 навантажується механічним гальмівним пристроєм 2, який дозволяє плавно регулювати навантаження двигуна.
Подача дизельного палива до двигуна здійснюється із витратної цистерни 13. Далі паливо через фільтр 12 потрапляє до паливного насоса високого тиску

Рис.1. Принципова схема експериментальної установки для
дослідження впливу домішок водню до дизельного палива на основні показники
роботи дизеля 1ЧН 20/27
(ПНВТ) 9 двигуна 1. Витрата палива контролюється електронними терезами 11 та електронним секундоміром 10.
Атмосферне повітря, стиснене компресором 8, потрапляє у повітряний ресивер 7 і далі в охолодник наддувного повітря 6, через який прокачується холодна вода. Далі наддувне повітря через повітряний ресивер 5 надходить у колектор наддувного повітря, а звідти у циліндр двигуна 1. Тиск наддувного повітря після компресора 8, в повітряних ресиверах 5 і 7 та у вхідному колекторі вимірюється за допомогою U-подібних манометрів 40, 22, 24, 25 відповідно. Перепад тиску до і після повітряного охолодника вимірюється за допомогою U-подібного манометра 23.

Рис. 2. Експериментальна
установка на базі дизеля 1ЧН 20/27
Подача водню до двигуна здійснюється із балону з воднем 14 через мірну ємність 15 об’ємом, що дорівнює 8 л. Регулювання тиску водню забезпечується редуктором 16 типу ДВП-I-65.
Домішування незначної кількості водню с тиском
до основного
дизельного палива здійснюється за допомогою спеціального пристрою 17, у якості
якого використовується незворотний нагнітальний клапан одноплунжерного ПНВТ 9.
Вихідний штуцер клапана приєднується до циліндричного розширення паливного
трубопроводу високого тиску 3, як це наведено на рис. 3. Циліндричне розширення
на паливному трубопроводі виконує функцію змішувально-акумулюючої камери.

Рис.
3. Зовнішній вигляд спеціального пристрою
для
подачі водню до дизельного палива
Збільшення кількості домішку водню до дизельного палива досягається
шляхом підвищення тиску водню
.
Витрата
водню до паливної форсунки визначається за падінням тиску у мірній ємності 15
при закритому вентилі 31 балона з воднем.
Для
усунення витоку водню на установці використані мембрані клапани 31, 32, 33, 34.
Тиск в системі водню вимірювався зразковими манометрами 18, 19, 20 класу
точності 0,4.
Управління роботою електромагнітних клапанів 35, 36, 37 здійснюється
електронним блоком управління 38.
Температури надувного повітря за компресором, перед і за
повітроохолодником, а також на вході у двигун вимірюються термометрами 26, 28,
29, 30 відповідно, а температура відхідних газів − термометром 27.
На
початку випробувань підіймалася кришка циліндру 4, стінки камери згоряння очищувались
від нагару, виконувалась притирка клапанів і установлювалась ступінь стискання.
Також здійснювалося опресування форсунки, стан якої перевірявся після кожної
серії випробувань.
З метою
виключення впливу випадкових факторів на більшості режимів проводилися повторні
виміри.
Частота
обертання колінчастого вала двигуна контролювалася по електронному тахометру
при виході на режим. Абсолютна похибка в діапазоні частот 400…600 об/хв. складала
±1с−1.
Дизельний двигун навантажувався механічним гальмівним пристроєм 2, що
поглинав механічну енергію, яку розвивав двигун, і дозволяв плавно регулювати
його навантаження. Крутний момент на валу двигуна урівноважувався моментом,
який утворювався від вантажу Р гальмівного пристрою.
Ефективна
потужність, що розвивається двигуном на відповідному режимі, визначалась за
формулою
, кВт, (1)
де Р − вага (маса)
вантажу гальмівного пристрою, кг;
n − частота обертання колінчастого вала двигуна, об/хв.
Абсолютна
похибка визначення Р в діапазоні 120…260 кг складала ±0,5 кг.
Годинна
витрата дизельного палива на кожному із режимів визначалась зважуванням за
допомогою електронних терезів 11 з точністю відліку, що дорівнює 1 г, і
електронного секундоміра 10 з точністю 0,1 с за формулою
, г/год , (2)
де
− кількість
палива, що споживає дизель на відповідному режимі із ємності, що
знаходиться на електронних терезах 11, г;
− час, за який витрачається кількість палива
, с.
Питома витрата водню на двигун
вимірюється за допомогою мірної ємності 15, в якості якої використаний стандартний водневий балон ємністю 8 л (ГОСТ 949-73).
, г/(кВт·год),
(3)
де
− ємність
мірного балона (
= 0,008 м3);
− густина
водню при атмосферному тиск, (у розрахунках приймалось
= 0,09 кг/м3)
;
− різниця
тисків водню у мірній ємності за час
(показання манометра
19 при закритих манометрах 18 и 20)
, МПа,
де
,
− тиск
водню в ємності 15 перед його подачею у двигун и після протягом часу
відповідно, МПа.
Підставивши
значення
и
у вираз (3),
отримаємо
, г/(кВт·год). ( 4)
На кожному із режимів роботи дизеля визначалась
питома ефективна витрата дизельного
палива без домішку водню
, а також з
домішками водню
.
Витрата палива
та ефективний ККД двигуна як без домішок водню, так і з ними
визначаються за допомогою залежностей, наведених в [1, 2].
Достовірність результатів експериментальних досліджень визначається
використанням сучасної високоточної вимірювально-реєстручої апаратури,
апробованих методик проведення досліджень та обробки експериментальних даних, порівнянням
результатів відомих досліджень інших авторів із даними, отриманими при точному
повторені умов експериментів на описаній установці.
Аналіз похибок вимірювання усіх параметрів відповідно до їх паспортних
даних і результатів перевірочних випробувань, надає можливість встановити максимальні значення цих величин, що можуть
спостерігатися в умовах експерименту.
Вплив випадкових похибок на точність результатів вимірювань при
правильній постановці експерименту може бути зведеною до мінімуму. Причинами
появи випадкових похибок можуть стати коливання режиму під час експерименту.
Похибка може виникати внаслідок того, що безперервна крива змінення певного
параметра, наприклад, температури, потужності або тиску, замінюється обмеженою
кількістю випадкових точок, які знаходяться між нижнім і верхнім значеннями вимірювальної величини.
Для обробки результатів експериментальних досліджень використовувались
стандартні методики, які себе зарекомендували в практиці проведення
теплотехнічних випробувань дизельних двигунів.
Аналіз оцінки
похибок вимірювань при проведенні експериментальних досліджень дозволяє зробити
висновок, що максимальна інструментальна похибка не перебільшує 5%, що є
прийнятним при вивченні основних показників роботи дизельних двигунів.
Наведений в
даній роботі експериментальний стенд дозволяє виконати дослідження щодо оцінки
впливу водневих домішок до основного дизельного палива на показники
роботи чотиритактних середньообертових дизельних двигунів з наддуванням
циклового повітря.
Література:
1. Сирота А.А. Влияние добавок водорода на
эффективность работы судовых дизель-генераторов [Текст] / А.А. Сирота // Авиационно-космическая техника и технология. − 2005.
− № 10
(26) . − С. 96-99.
2. Сирота А.А. Испытание судового высокооборотного ДВС с добавками водорода [Текст]/А.А. Сирота, А.И. Чураков // Двигатели внутреннего сгорания. − 2005.
− № 2. − С. 81- 84.
3. Сирота А.А. Повышение экономичности
судовых ДВС путем использовании
водород в качестве
добавок топливу [Текст] / А.А.Сирота // Двигатели внутреннего сгорания.
− 2006. −№ 1.
− С. 63-67.
4. Сирота А.А. Повышение экологической
безопасности судовых высокооборотных двигателей внутреннего сгорания путем
добавок водорода к топливу [Текст] / А.А. Сирота, Н.И. Радченко, А.И.
Чураков // Збірник наукових праць НУК. − Миколаїв: НУК, 2006. − № 1. −
С. 181-186.
5. Возницкий И.В. Современные судовые
среднеоборотные дигатели/ Моркнига / 2006/5-903080-07-03.
6.
Возницкий И.В. Вяртсиля. Среднеоборотные двигатели модельного ряда L20 − L32 /Моркнига/, 2008.− 162 с.
7. Возницкий И.В. Современные
судовые среднеоборотные двигатели // КСИ: СПб, 2003.− 142 с.