Технические науки/12.Автоматизированные
системы управления на производстве
К.т.н.
Ковалюк Д. О., Кабанова А. Е.
Національний
технічний університет України «КПІ», Україна
СИСТЕМА
АВТОМАТИЗОВАНОГО УПРАВЛІННЯ ПРОЦЕСОМ ОДЕРЖАННЯ ОКИСУ ЕТИЛЕНУ ПРЯМИМ ОКИСЛЕННЯМ
ЕТИЛЕНУ
Окис етилену є одним з найбільш
великотоннажних продуктів органічного синтезу, одержуваних на основі етилену.
Похідні окису етилену (гліколі та їх ефіри, етаноламін, поверхнево-активні речовини
оксіетілірованние) знайшли широке застосування для синтезу антифризів,
синтетичних волокон, текстильних речовин, синтетичних каучуків
і пластичних мас, вибухових речовин, при видобутку і переробці нафти, для очищення природних газів і газів нафтопереробки. Такий
великий обсяг використання окису етилену вимагає виробництва
окису етилену у великих кількостях. Згідно сучасних даних виробництво окису етилену складає близько 5
млн. тонн і масштаби виробництва її зростають [1]. Тому перед
сучасною хімічною промисловістю стоїть завдання розробити методи та шляхи
інтенсифікації отримання окису етилену, поліпшення якості продукту, зменшення
витрат на її виробництво.
Для підвищення ефективності керування
процесом, покращення його властивостей, зменшення витрат сировини та енергії,
збільшення продуктивності процесу, було розроблено систему
автоматичного управління даним процесом.
В нижній частині реакційного апарата
знаходяться труби, які охолоджуються високотемпературним носієм, що
циркулює в міжутробному просторі. Над
трубчаткою знаходяться охолоджені елементи, а ще вище – фільтри з пористого
окису алюмінію.


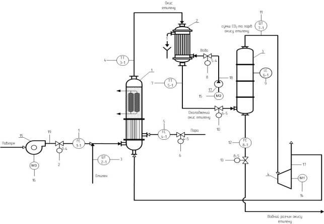
Рис. 1. Схема автоматизації процесу одержання окису етилену
прямим окисленням етилену
Рівномірний розподіл псевдозрідженого каталізатора по трубах
реактора досягається завдяки тому, що апарат заповнюють каталізатором до рівня,
який значно перевищує висоту трубчатки (над трубною решіткою утворюється шар
каталізатора). Рівномірність подачі етилену у всі труби регулюється автоматично
спеціальними приладами. Для даного процесу розроблений міцний каталізатор, який
не вимагає регенерації або реактивації на протязі довгого часу і не піддається
помітному стиранню.
На рис. 1 показано одну з головних частин
технологічної схеми одержання окису етилену прямим окисленням етилену, завдяки
якому відбувається окиснення етилену до 50% та очищення від вуглекислого газу.
За відсутності цієї частини не можливо буде отримати на виході окис етилену
високої якості (93,5-97,5%).
Процес
провадять під тиском. Суміш етилену і повітря нагнітається в контактний реактор
1, де до 50% етилену перетворюється на окис етилену. На вході в цей апарат
відбувається контроль, регулювання та сигналізація витрати повітря і пари
(контур 1 та 4), а також контроль та сигналізація концентрації етилену (контур
2). На виході відбувається контроль та сигналізація окису етилену (контур
3). З продуктів реакції, що охолоджуються
у холодильнику 2 (на виході якого контролюється та регулюється охолоджений окис етилену (контур 5)), окис
етилену добувають водою в абсорбері 3 (де контролюється і регулюється рівень в
апараті (контур 6), концентрація парів окису етилену (контур 7) та витрата
водного розчину окису етилену (контур 8) на виході з апарату), а частину газів,
що не прореагували, повертають в реактор.
Література:
1. Юкельсон И. И. Технология основного
органического синтеза [Текст] / И.И. Юкельсон. – М.: «Химия», 1968 – 848 с.:
ил. – Библиогр.: с. 401 – 408. – 30000 экз.
2.
Основные процессы и аппараты химической технологии:
Касаткин А.Г. - Москва, 1988. - 832с;