Д.х.н., профессор Надиров К.С., к.т.н., доцент Жантасов М.К.,
к.т.н.,
доцент Бимбетова Г.Ж., магистр Ерменов С.М., магистр Жусупалиев М.А., магистр Отарбаев Н.Ш.
Южно-Казахстанский
государственный университет им.М.Ауэзова, Республика Казахстан
Оксиэтилирование жирных кислот
гудронов хлопкового масла для получения ПАВ деэмульгирующего действия
Возрастающие ежегодные добычи нефти
в Казахстане требуют решения проблемы получения эффективных и доступных
поверхностно-активных веществ (ПАВ) для подготовки нефти к транспортировке и
переработке, ввиду того, что добываемая в Казахстане нефть практически вся
является эмульсионной [1]. Как показывают
исследования, проводимые учеными в ЮКГУ им. М.Ауэзова, кубовые остатки,
остающиеся после дистилляции жирных кислот переработки хлопкового масла
являются практически возобновляемыми источниками сырья для получения исходных
веществ при получении оксиэтилированных жирных кислот
деэмульгирующего действия [2].
В настоящее время в условиях
промысловой подготовки нефти для удаления эмульсионной воды главным образом
используют деэмульгаторы импортного производства, что обходится предприятиям по
добыче и подготовки нефти значительными затратами. В связи с чем, проблема
получения компонентов на основе местных источников сырья для производства ПАВ
деэмульгирующего действия является актуальной.
Одним из эффективных направлений в
создании деэмульгаторов комплексного действия является компаундирование
поверхностно-активных веществ различного строения, позволяющее при наличии
определенного набора исходных компонентов получить составы с различными
свойствами. Сырье для синтеза таких деэмульгаторов должно быть, в первую
очередь, разнообразным, чтобы обеспечить выполнение поставленной задачи, а также
недорогим и технологичным, так как одной из важнейших тенденций развития промышленной
органической химии, направленной на повышение экономической эффективности
производства, является создание новых технологических процессов, базирующихся
именно на более доступном и дешевом сырье. Синтез неионогенного деэмульгатора
водится к подбору органического соединения соответствующего состава и строения
и присоединения к нему оптимального количества оксиэтилена. Выделенная из
госсиполовой смолы гудрон дистилляции жирных кислот хлопкового масла жировая
часть имеет темно-коричневый цвет, удельный вес - 0,981т/м3,
кислотное число -112,8 мг КОН/г, число омыления - 228,3 мг КОН/г, эфирное число
- 155,43 мг КОН/г, йодное число – 1,44 г I2/100 г, температура
застывания – 570С. Для установления жирнокислотного состава жировой
части смолы применялся метод газожидкостной хроматографии. Результаты анализа
показали, что в составе жировой фракции содержатся 11 жирных кислот (ЖК), в
основном, ненасыщенные - 7 кислот (86,8 мас.д., %), преимущественно линолевая
(30,5 мас. д., %) и олеиновая кислоты (26,5 мас. д., %) [2].
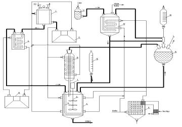
Синтез
деэмульгатора проводили на установке, схема которой приведена на рисунке 1.
Оксиэтилированные
производные ЖК получали
действием этиленоксида на ЖК и производные госсипола, содержащиеся в
продукте, выделенном из омыляемой фракции госсиполовой смолы. Реакцию проводили
при 120-1300С и 0,196-0,686 МПа.
Протекание процесса
оксиэтилирования по последовательно-параллельным реакциям в соответствии с
вышепредставленным механизмом приводит к определенному молекулярно-массовым
распределению (ММР) оксиэтильных полимергомологов в реакционной смеси. ММР
однозначно связано с вероятными характеристиками случайного процесса
образования и превращения оксиэтильных полимергомологов, зависящего от
кинетических и аппаратурно-технологических параметров.

1 - мерник жидкого
оксида этилена; 2 - термостат-охладитель; 3 - подогреватель; 4 - реактор; 5 -
барботер; 6 - механическая мешалка; 7 - электродвигатель; 8 - термостат; 9 -
парогенератор лабораторный ПГЛ-7М; 10 - мерник щелочи; 11 - емкость для ЖК; 12
- аппарат для сушки ЖК; 13 - обратный холодильник; 14 - ловушка для оксида
этилена; 15 - мерник катализатора.
- материальные потоки;
- энергетические потоки.
Рисунок 1
- Схема лабораторной установки для оксиэтилирования ЖК
В лабораторных
исследованиях нами использовался реактор, который представляет собой модель
идеального смешения периодического действия. Учитывая, что в сложных
последовательно – параллельных реакциях структура материальных потоков
оказывает значительное влияние на распределение компонентов реакционной смеси,
все технологические параметры проведения процесса синтеза были зафиксированы на
уровне, определенном из литературных данных [3-5]. Данная установка
предназначена для предварительной отработки способа получения деэмульгатора на
основе выделенных жирных кислот и наработки партии ПАВ для испытаний на
поверхностно-активные и деэмульгирующие свойства. В дальнейшем, на основе
анализа имеющихся данных, планируется разработка аппаратурного оформления
процесса не только на основе эмпирических данных, но и с учетом кинетических,
тепло-массообменных и гидродинамических моделей модуля реакционного
оборудования, являющегося основной частью химико-технологической системы (ХТС).
Для получения ПАВ с высокой деэмульгирующей
способностью требуется получить оптимальное соотношение числа гидрофильных и
гидрофобных групп (гидрофильно-липофильного баланса). В процессе
оксиэтилирования длина оксиэтиленовых цепей, присоединенных к отдельным
молекулам исходного вещества, не бывает одинаковой, поэтому всегда получается
смесь молекул с оксиэтиленовыми цепями различной длины. Полученное неионогенное
соединение характеризуется по средней величине его оксиэтиленовых цепей. Обычно
считается, что для достижения требуемого качества и потребительских свойств
получаемого продукта необходимо, чтобы распределение оксиэтильных
полимергомологов в реакционной смеси было максимально узким [3,6]. Однако в нашем случае, учитывая сложный и непостоянный состав жировой
части госсиполовой смолы, а также поставленную задачу по получению композиционных
деэмульгаторов из нескольких химических соединений при условии, что между этими
соединениями проявляется синергетический эффект, процесс оксиэтилирования
проводился нами на основании выбранного критерия – максимального выхода
целевого оксиэтилированного продукта.
На
рисунке 2 представлена зависимость концентрации смеси полимергомологов от степени оксиэтилирования.
На эффективность процесса синтеза влияет также количество воды в исходном сырье
и в оксиде этилена. При оксиэтилировании в присутствии воды образуются
полиоксиэтиленгликоли, содержание которых в зависимости от содержания воды
достигает в деэмульгаторе 15-25%. Поэтому все исходные реагенты для синтеза
подвергались обезвоживанию.
Число
групп оксида этилена определяли по увеличению массы взятой для синтеза навески
ЖК и проверяли по методу Сиджиа [3,4], а также – для экспресс оценки - по
калибровочному графику, построенному по экспериментальным данным и имеющему вид
линейной зависимости плотности оксилированного продукта от числа групп оксида
этилена (рис. 3). Оба метода дают хорошо
воспроизводимые результаты.
Предполагается,
что реакция оксиэтилирования при взаимодействии жирных кислот с этиленоксидом
протекает последовательно-параллельно. На первой стадии образуется сложный эфир
этиленгликоля и жирной кислоты, далее происходит оксиэтилирование эфироспирта в
присутствии катализатора триметиламина. В качестве побочных продуктов
образуются производные алкилфенолов, госсипола и его алкилпроизводные.

Рисунок 2 - Зависимость концентрации смеси полимергомологов
от степени оксиэтилирования

Рисунок 3 –
Калибровочный график для определения числа групп

Рисунок 4 –
Влияние содержания оксида этилена в оксиэтилированном продукте на его вязкость
Наблюдается
также четкая зависимость вязкости оксилированных продуктов от содержания в них
оксида этилена: чем выше степень оксиэтилирования, тем меньшую вязкость имеет
продукт (рис 4).
На
данной установке при степени оксиэтилирования 5 была наработана опытная партия
деэмульгатора в количестве 1380 грамм, с условным названием «Госсильван - 1». В таблице 1 представлены основные характеристики
деэмульгатора.
Таблица 1 - Основные показатели
деэмульгатора «Госсильван - 1» и зарубежного товарного деэмульгатора Dissolvan 4411
|
Показатели |
Значение |
|
|
|
«Госсильван
- 1» |
Dissolvan 4411 |
|
Внешний
вид при комнатной температуре |
Светло-коричневая
жидкость |
желтоватая жидкость |
|
Плотность,
г/см3 при 200C |
0,95 ± 0,02 |
0,90 ± 0,02 |
|
Температура застывания, 0C |
36 |
38 |
|
Вязкость, мПа * с
при 200C, при -200С |
25
400 |
37 412 |
|
Значение pH (1% в дистиллированной воде при 200C) |
9,0 |
8,5 |
|
Температура
вспышки, °C |
11 |
15 |
|
Гидроксильное
число, мг КОН/Г, не более |
160 |
150 |
|
Содержание,%: оксиэтильных
групп золы полиэтиленгликолей,
не более |
40 0,25 3 |
38 0,33 4 |
|
Биоразложение,
% |
не
менее 80 |
- |
Таким
образом, полученные результаты показывают, что кубовые остатки дистилляции
жирных кислот переработки хлопкового масла являются доступным и возобновляемым
источником получения сырья – жирных кислот для оксиэтилирования с целью
получения ПАВ деэмульгирующего действия.
В
соответствии с предлагаемым механизмом протекание процесса оксиэтилирования по
последовательно-параллельным реакциям приводит к определенному
молекулярно-массовому распределению. При оксиэтилировании наблюдается
зависимость вязкости оксиэтилированных жирных кислот от содержания в них оксида
этилена, т.е. чем выше в полученном продукте степень оксиэтилирования, тем
меньше его вязкость.
Литература
1 Надиров Н.К. Высоковязкие нефти и природные битумы. В 5 т., т.2.
Добыча. Подготовка. Транспортировка. – Алматы: «Ғылым», 2001. – 344с.
2 Надиров К.С., Сакибаева С.А., Бимбетова Г.Ж. Поверхностно-активные
вещества на основе госсиполовой смолы и их использование. – Шымкент: - «Алем»,
2013. – 188с.
3 Шенфельд Н.
Поверхностно-активные вещества на основе оксида этилена – М.: Химия, 1982. –
748 с.
4 Левченко Д.Н., Бергштейн Н.Д.,
Худякова А.Д. Эмульсии нефти с водой и методы их разрушения. – М.: Химия, -
1967. – 202 с.
5 Новые процессы
органического синтеза.//Р.Б. Серебряков, Р.М. Масагутов, В.Г. Правдин и др./
Под ред. С. П. Черных. - М. Химия, 1989. - 400 с.
6 Волгина Т.Н.,
Сорока Л.С. Промышленная органическая химия: учебное пособие. – Томск: Изд-во
ТПУ, 2008. – 154 с.